首页 > 器件类别 > 模拟混合信号IC > 消费电路
 PDF数据手册

MSM5218RS

描述:
Speech Synthesizer With RCDG, CMOS, PDIP24
分类:
文件大小:
211KB,共6页
制造商:
概述
Speech Synthesizer With RCDG, CMOS, PDIP24
器件参数
参数名称
属性值
是否Rohs认证
不符合
厂商名称
LAPIS Semiconductor Co Ltd
包装说明
DIP, DIP24,.6
Reach Compliance Code
unknown
商用集成电路类型
SPEECH SYNTHESIZER WITH RCDG
JESD-30 代码
R-PDIP-T24
JESD-609代码
e0
端子数量
24
最高工作温度
70 °C
最低工作温度
-30 °C
封装主体材料
PLASTIC/EPOXY
封装代码
DIP
封装等效代码
DIP24,.6
封装形状
RECTANGULAR
封装形式
IN-LINE
电源
5 V
认证状态
Not Qualified
最大压摆率
12 mA
表面贴装
NO
技术
CMOS
温度等级
OTHER
端子面层
Tin/Lead (Sn/Pb)
端子形式
THROUGH-HOLE
端子节距
2.54 mm
端子位置
DUAL
文档预览
¡ Semiconductor
¡ Semiconductor
MSM5218
ADPCM Voice Analysis/Synthesis IC
MSM5218
GENERAL DESCRIPTION
The MSM5218 is a complete voice analysis/synthesis IC featuring the Adaptive Differential Pulse
Code Modulation (ADPCM) method of data compression. The MSM5218 contains an analysis stage
where serial PCM data is compressed to 3- or 4-bit parallel ADPCM data. In addition, a synthesis
stage synthesizes PCM data from ADPCM data.
FEATURES
• ADPCM data compatible with OKI's synthesis IC MSM5205
• Analysis/synthesis switching pin provided
• Lower power consumption achieved by one-chip CMOS IC
• Built-in 10-bit D/A converter for analog output
• Variable sampling frequency (4 kHz, 6 kHz, 8 kHz)
• Master clock frequency: 384 kHz
• Package: 24-pin plastic DIP (DIP24-P-600) (Product name: MSM5218RS)
BLOCK DIAGRAM
V
DD
BIN/TOC
12-bit
S•R
f
SI
SICK
ADSI
SCON
XT
XT
S
1
S
2
VCK
RESET
T
1
T
2
V
SS
DAS
10
ADPCM
Synthesizer
12
12-bit
S•R
SOCK
10-bit
DAC
DAOUT
12
ADPCM
Analyzer
4B/3B
ANA/SYN
D
3
D
2
D
1
D
0
OSC
Timing
Circuit
MSB/SO
MSM5218
¡ Semiconductor
PIN CONFIGURATION (TOP VIEW)
VCK 1
D
0
2
D
1
3
D
2
4
D
3
5
ANA/SYN 6
4B/3B 7
S
1
8
S
2
9
SICK 10
ADSI 11
V
SS
12
24 V
DD
23
XT
22 XT
21 RESET
20 BIN/TOC
19 MSB/SO
18 DAOUT
17 T
2
16 T
1
15 DAS
14 SOCK
13
SCON
24-Pin Plastic DIP
Note:
The product name actually printed on the product is "M5218".
¡ Semiconductor
MSM5218
ABSOLUTE MAXIMUM RATINGS
Parameter
Power Supply Voltage
Input Voltage
Power Dissipation
Storage Temperature
Symbol
V
DD
V
IN
P
D
T
STG
Condition
Ta = 25°C
Ta = 25°C
Ta = 25°C
Rating
–3.0 to +7.0
–3.0 to V
DD
200 max
–55 ~ +150
Unit
V
V
mW
°C
RECOMMENDED OPERATING CONDITIONS
Parameter
Power Supply Voltage
Operating Temperature
Oscillator Frequency
Symbol
V
DD
T
OP
f
OSC
Condition
Specified Oscillator
Range
+3 to +6
–30 to +70
386 to 768
Unit
V
°C
kHz
ELECTRICAL CHARACTERISTICS
DC Characteristics
(V
DD
= 5V±5%, Ta = –30°C to +70°C, Ta =25°C typically)
Parameter
Input High Voltage
Input Low Voltage
Input High Current (1)
Input Low Current
Output High Current
Symbol
V
IH
V
IL
I
IH
I
IL
I
OH
Condition
All inputs except
XT, T
1
, T
2
All inputs except
XT, T
1
, T
2
V
IN
= V
DD
V
IN
= 0V
SCON,
VCK, SOCK,
MSB/SO, D0 to D3
V
0
= 4.2V
Output Low Current
I
OL
SCON,
VCK, SOCK,
MSB/SO, D0 to D3
V
0
= 0.4V
Operating Current
DA. OUT Output Impedance
D/A Accuracy
(Internal 10-bit D/A)
SICK Clock Frequency
Input High Current (2)
f
(SICK)
I
IH2
I
DD
V
OR
V
E
f
VCK
= 8kHz
Full Scale
V
DD
= +5V
V
IN
= V
DD
(Note 1)
20
500
400
kHz
mA
3
100
±4
6
mA
kW
LSB
50
mA
–50
1
–1
mA
mA
mA
0.8
V
Min.
4.2
Typ.
Max.
Unit
V
Note 1:
Applicable for Reset.
MSM5218
¡ Semiconductor
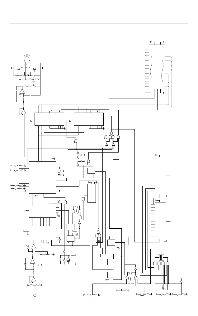
APPLICATION CIRCUITS
Example where a 12-bit AD Converter is Connected
+
LPF
DAOUT
or
LPF
S&H
12-bit
ADC
ex
ADC-80AG
by MN
Co.
SICK
ADSI MSM5218
SCON
RESET
XT
VCK
D3
D2
D1
D0
XT
RAM
ex
HA2435
by HARRIS
Co.
384kHz [ "Ceralock" made by Murata MFG. Co., Ltd.]
Controller
2000pF
220W
10m
820W 0.5W
0.5W 1000mF
47kW
10kW
10mF
22kW
100kW
+
120kW 120kW
10kW
1000pF
100kW 100kW
100kW
+
2000pF
V
DD
S
1
S
2
ADSI
4B/3B ANA/SYN
100kW
ANALOG
INPUT
1MW
+
10mF
+
+
1kW
– 120kW 120kW –
1000pF
1MW
MSM4014
MSM5204A
100kW
¡ Semiconductor
MSM4034
100kW
V
R
V
DD
DB7
V
IN
6
5
4
DGND
AGND
3
CS
2
1
CLK-IN
0
INTR RD WR
B
1
B
2
B
3
B
4
B
5
B
6
B
7
B
8
A/B
f
DAOUT
BIN/TOC
D
3
D
2
MSM5218RS
SICK
D
1
D
0
SCON
DAS
RESET
VCK XT
XT
T
1
T
2
V
SS
200
pF
200pF
384kHz
A
1
A
2
A
3
A
4
A
5
A
6
A
7
A
8
SD
A/S
V
SS
AE
P18 Q8
–7
–6
–5
–4
–3
–2
–1
GND P/S
f
1MW
SIN
100pF
50pF
D Q
f
R
Q
200
pF
200
pF
D Q
f
R
Q
450kHz
MSM4034
START
V
DD
GND
Q
5
A/B
f
D Q
f
R
Q
f
100kW
R
Q
3
Q
4
MSM4024
D Q
f
R
Q
Q
3
A
1
A
2
A
3
A
4
A
5
A
6
A
7
A
8
SD
A/S
V
SS
AE
B
1
B
2
B
3
B
4
B
5
B
6
B
7
B
8
Q1
D Q
f
R
Q
Q2
D Q
f
R
Q
D Q
Q
f
R
Q
4
INITIAL
RESET
20pF
10kW
Voice Analysis/Synthesis Circuit Example (When MSM5204 is Used)
RESET
100kW
A
14
V
DD
RAM SEL
A
f
f
MSM51257A
V
SS
D0
Q
1
Q
2
Q
3
Q
4
Q
5
Q
6
Q
7
Q
8
Q
9
Q
10
Q
11
Q
12
V
DD
MSM4040
GND
R
Q
1
Q
2
Q
3
Q
4
Q
5
Q
6
Q
7
Q
8
Q9 Q
10
Q
11
Q
12
V
DD
MSM4040
GND
R
A
0
OE
WE
CS
D7
100kW
RAM SEL
B
MSM5218
100kW
热门器件
热门资源推荐
器件捷径:
A0 A1 A2 A3 A4 A5 A6 A7 A8 A9 AA AB AC AD AE AF AG AH AI AJ AK AL AM AN AO AP AQ AR AS AT AU AV AW AX AY AZ B0 B1 B2 B3 B4 B5 B6 B7 B8 B9 BA BB BC BD BE BF BG BH BI BJ BK BL BM BN BO BP BQ BR BS BT BU BV BW BX BY BZ C0 C1 C2 C3 C4 C5 C6 C7 C8 C9 CA CB CC CD CE CF CG CH CI CJ CK CL CM CN CO CP CQ CR CS CT CU CV CW CX CY CZ D0 D1 D2 D3 D4 D5 D6 D7 D8 D9 DA DB DC DD DE DF DG DH DI DJ DK DL DM DN DO DP DQ DR DS DT DU DV DW DX DZ
索引文件:
1248  1157  1963  2491  2838  26  24  40  51  58 
需要登录后才可以下载。
登录取消
下载 PDF 文件