历史上的今天
今天是:2025年03月25日(星期二)
2020年03月25日 | 430单片机之定时器A功能的大致介绍
2020-03-25 来源:eefocus
总的来说,430单片机一共有三个定时器,定时器A,定时器B,还有就是看门狗定时器,这里我们主要是讨论430单片机的定时器A的功能,定时器A的功能是我目前见过最厉害的定时器,视频上说用好定时器A的话,对于今后真正的掌握430具有很重要的意义
同样是先介绍一下定时器A的特点:(英语六级科学类文章的常用写法,总分总)
1:可作为异步的16位定时器,16位的计数器,其中计数器有四种工作方式
2:可以调节的外部时钟源
3:3个捕获比较源
4:拥有可以输出PWM功能
5:异步的输入与输出锁存
6:拥有多个中断源
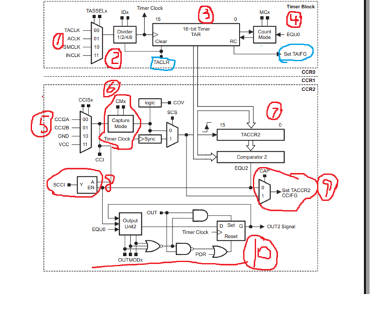
其实,看datasheet现在真的掌握方法了,看完简介关键就是看懂下面这张图,在编程的时候熟悉相关寄存器的操作就可以了
并且看图也还有个先后的顺序,因为机器是死的,运作起来是要靠晶振的振动,所以看图的时候,可以依据时钟源这条主线来看
首先,目光聚集在标号1,特点2讲了,可以调节的外部时钟源,有4种可以用的时钟源,
之后标号2是一个分频器,可以进行三种分频,
在接下来标号3是一个16位的工作区,就是一个加一计数器吧,
在接下来标号4就是一个计数器,计数器的话,有4种计数模式;
这里还是需要注意画蓝色的控制位,TACLR这个控制位是计数器还有定时器的复位控制位,如果这一位置位,则时钟源,分频比,还有计数器的方向都需要重新设定
Set TAIFG这个是计数器的中断标志位

接下来下面这一部分才是重头戏,捕获比较,标号5是捕获模式的比较来源,有四种捕获模式选择
标号6是一个捕获时钟源的同步选择,一般选择的是与内部时钟先一致,以避免内部资源的冲突
标号7是一个捕获寄存器,用来存放不同的时间戳,进而计算出脉宽的长度
标号8是一个锁存位
标号9是用来选择捕获模式还是比较模式
标号10是用来输出各种控制波形,比如PWM波形等等
接下来按照英语六级科学类阅读常用的方法,到了分的结构,430的定时器模式的介绍,其实定时器没什么可说的,无非就是具有时钟时钟源,分频比可以设置,以得到用户需要的计时效果,需要注意的是,当TACLR置位的时候,外部时钟源,分频比都会清除掉,再次使用的时候,用户需要重新设置,所以这一位的操作需要谨慎
在接下来便是计数器模式的介绍,430提供三种计数模式,增计数模式,连续计数模式,增减计数模式
增计数模式的话,这里需要注意的是增计数模式与连续计数模式差不多,都是输出锯齿波形,但是他们的峰值是不同的,因为增计数模式的话的峰值是用户自己设置的,设置的值存放在TACCR0的寄存器上,但是连续计数模式的峰值是固定的,是一直计数知道16位全部溢出,所以峰值是0xffff

图中所示,1表示增计数模式的话,2表示连续计数模式
值得注意的,值增计数模式的话的时候,如果突然间TACCR0上的值被改变,表示峰值被改变,假设由原来的峰值A变成峰值B
如果峰值B小于峰值A,则计数器马上变为0,重新开始技术
如果峰值B大于峰值A,则计数器会超过A,一直加大B,在变为0,之后输出峰值位B的锯齿波
接下来便是增减计数模式,这个比较有意思,他可以得到一个三角波,见图:

注意的是,该三角波的峰值也是可以调节的,还有三角波的技术具有记忆性,所以使用时需要注意,所谓的记忆性,就是在A出来一个暂停,他会暂停,并且恢复之后,计数的方向都不会改变
接下来就是选择捕获模式或者是比较模式,有CAP控制位来选择
当工作在捕获模式下的时候,单片机会捕获预先设定的脉冲,记录脉冲出现的时间戳,之后两个时间戳进行相减,得到的便是脉冲的宽度,但是当时间戳用户没有及时的取走的话,就会发生重复捕获,这是上一次出现的时间戳就会被覆盖
比较模式通常是CAP = 0,定时器工作在比较模式的情况下的时候,通常是用来输出PWM波形
到这里,定时器A的大部分功能都弄明白了,但是还有最重要的一个模块,那就是脉冲的输出模块,定时器A可以输出大量可以供用户选择的波形,这个功能真的是超级无敌的强大,这个输出模块需要很具体的工程实践能力,还需要很深的理论功底但需要的时候,但需要输出的波形的时候,可以优先考虑MSP430
上一篇:MSP430 SPI硬件接口
下一篇:MSP430单片机定时器学习笔记
史海拾趣
|
摘要:针对现有水轮发电机组振摆监测系统永久性结构模式 问题,构建了基于CC2430的水轮发电机组无线振摆监测系 统。给出了系统的体系结构和工作流程;设计基于CC2430模 块的无线传感器节点;详尽给出系统能源、信号同步及采样 精度测试等关键技 ...… 查看全部问答> |
|
公司库里有一批,没有印型号的STC片子,20脚DIP,什么原因,没型号的没有上文,我想用一下,可是下载确怎么也找不到型号,高手们有什么办法识别出来呢???… 查看全部问答> |
|
小子想要实现的功能是:对所有拷入U盘的文件进行加密操作,设想是在过滤驱动中捕获写操作,但对复制、粘贴的内核操作过程很迷茫。那位大大能指点下小子,给介绍下中间发生了些什么。… 查看全部问答> |
|
我在EVC环境下建立的程序,程序修改编译成功后,在后来修改一个.cpp文件中的程序时,我稍改动一下程序,本来程序没什么问题,但在编译后出现如下编译错误: c:\\documents and settings\\proc\\locate.cpp(5) : fatal error C1083: Cannot open include ...… 查看全部问答> |
|
CC430F5137开发板空板免费送 活动正式开始啦 从即日起,leftenvoy为大家准备了100套CC430F5137空板,每个人可以申请一套,即两个空板! 温馨提示:邮费需自理! 申请方式:淘宝拍下(http://item.taobao.com/item.htm?id=13646431922&stp=1364 ...… 查看全部问答> |
|
使用UDP进行数据传输的速率测试,无限循环传输一个随机数组,没有采用操作系统,最高速度只有500K字节每秒,使用TCP做同样的测验也是500KB,求助各位大神这是怎么回事呢? 附上UDP部分源码: struct udp_pcb *pcb; int i; static char data[147 ...… 查看全部问答> |
|
库房,车间,办公环境温湿度集中监控系统应用方案 第一部分 温湿度监测方案 一、应用概述 在信息化程度越来越高的今天,担当信息处理与交换重任的机房是整个信息网络工程的数据传输中心、数据处理中心和数据交换 ...… 查看全部问答> |
|
本帖最后由 jameswangsynnex 于 2015-3-3 20:02 编辑 作为屌丝IT宅,又忙了大半年,这个十一说什么也要出去玩一玩。看着台湾游最近挺火,就四处翻了翻旅游介绍。不看不要紧,居然在杨宗纬为台湾宣传的MV上看到了联想新出的MIIX。 这是神马情况? ...… 查看全部问答> |




