历史上的今天
今天是:2024年09月23日(星期一)
2020年09月23日 | 技术文章—开关模式电源基础知识
2020-09-23 来源:EEWORLD
为何使用开关模式电源?
显然是高效率。在SMPS中,晶体管在开关模式而非线性模式下运行。这意味着,当晶体管导通并传导电流时,电源路径上的压降最小。当晶体管关断并阻止高电压时,电源路径中几乎没有电流。因此,半导体晶体管就像一个理想的开关。晶体管中的功率损耗可减至最小。高效率、低功耗和高功率密度(小尺寸)是设计人员使用SMPS而不是线性稳压器或LDO的主要原因,特别是在高电流应用中。例如,如今12VIN、3.3VOUT开关模式同步降压电源通常可实现90%以上的效率,而线性稳压器的效率不到27.5%。这意味着功率损耗或尺寸至少减小了8倍。
最常用的开关电源——降压转换器
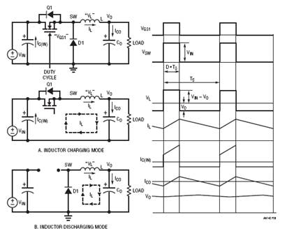
图8显示最简单、最常用的开关稳压器——降压型DC/DC转换器。它有两种操作模式,具体取决于晶体管Q1是开启还是关闭。为了简化讨论,假定所有电源设备都是理想设备。当开关(晶体管)Q1开启时,开关节点电压VSW = VIN,电感L电流由(VIN – VO)充电。图8(a)显示此电感充电模式下的等效电路。当开关Q1关闭时,电感电流通过续流二极管D1,如图8(b)所示。开关节点电压VSW = 0V,电感L电流由VO负载放电。由于理想电感在稳态下不可能有直流电压,平均输出电压VO可通过以下公式算出:
![]()

图8.降压转换器操作模式和典型波形
其中TON是开关周期TS内的导通时间间隔。如果TON/TS之比定义为占空比D,则输出电压VO为:
![]()
当滤波器电感L和输出电容CO的值足够高时,输出电压VO为只有1mV纹波的直流电压。在这种情况下,对于12V输入降压电源,从概念上讲,27.5%的占空比提供3.3V输出电压。
除了上面的平均法,还有一种方式可推导出占空比公式。理想电感在稳态下不可能有直流电压。因此,必须在开关周期内保持电感的伏秒平衡。根据图8中的电感电压波形,伏秒平衡需要:
![]()
因此,VO = VIN • D (5)
公式(5)与公式(3)相同。这个伏秒平衡法也可用于其他DC/DC拓扑,以推导出占空比与VIN和VO的关系式。
降压转换器中的功率损耗
直流传导损耗
采用理想组件(导通状态下零压降和零开关损耗)时,理想降压转换器的效率为100%。而实际上,功耗始终与每个功率元件相关联。SMPS中有两种类型的损耗:直流传导损耗和交流开关损耗。
降压转换器的传导损耗主要来自于晶体管Q1、二极管D1和电感L在传导电流时产生的压降。为了简化讨论,在下面的传导损耗计算中忽略电感电流的交流纹波。如果MOSFET用作功率晶体管,MOSFET的传导损耗等于IO2 • RDS(ON) • D,其中RDS(ON)是MOSFET Q1的导通电阻。二极管的传导功率损耗等于IO • VD • (1 – D),其中VD是二极管D1的正向压降。电感的传导损耗等于IO2 • R DCR,其中R DCR是电感绕组的铜电阻。因此,降压转换器的传导损耗约为:
![]()
例如,12V输入、3.3V/10AMAX输出降压电源可使用以下元件:MOSFET RDS(ON) = 10mΩ,电感RDCR = 2 mΩ,二极管正向电压VD = 0.5V。因此,满负载下的传导损耗为:

如果只考虑传导损耗,转换器效率为:

上述分析显示,续流二极管的功率损耗为3.62W,远高于MOSFET Q1和电感L的传导损耗。为进一步提高效率,ADI公司建议可将二极管D1替换为MOSFET Q2,如图9所示。该转换器称为同步降压转换器。Q2的栅极需要对Q1栅极进行信号互补,即Q2仅在Q1关断时导通。同步降压转换器的传导损耗为:

图9.同步降压转换器及其晶体管栅极信号
![]()
如果10mΩ RDS(ON) MOSFET也用于Q2,同步降压转换器的传导损耗和效率为:

上面的示例显示,同步降压转换器比传统降压转换器更高效,特别适用于占空比小、二极管D1的传导时间长的低输出电压应用。
交流开关损耗
除直流传导损耗外,还有因使用不理想功率元件导致的其他交流/开关相关功率损耗:
1. MOSFET开关损耗。真实的晶体管需要时间来导通或关断。因此,在导通和关断瞬变过程中存在电压和电流重叠,从而产生交流开关损耗。图10显示同步降压转换器中MOSFET Q1的典型开关波形。顶部FET Q1的寄生电容CGD的充电和放电及电荷QGD决定大部分Q1开关时间和相关损耗。在同步降压转换器中,底部FET Q2开关损耗很小,因为Q2总是在体二极管传导后导通,在体二极管传导前关断,而体二极管上的压降很低。但是,Q2的体二极管反向恢复电荷也可能增加顶部FET Q1的开关损耗,并产生开关电压响铃和EMI噪声。公式(12)显示,控制FET Q1开关损耗与转换器开关频率fS成正比。精确计算Q1的能量损耗EON和EOFF并不简单,具体可参见MOSFET供应商的应用笔记。

图10.降压转换器中顶部FET Q1的典型开关波形和损耗
![]()
2. 电感铁损PSW_CORE。真实的电感也有与开关频率相关的交流损耗。电感交流损耗主要来自磁芯损耗。在高频SMPS中,磁芯材料可能是铁粉芯或铁氧体。一般而言,铁粉芯微饱和,但铁损高,而铁氧体材料剧烈饱和,但铁损低。铁氧体是一种类似陶瓷的铁磁材料,其晶体结构由氧化铁与锰或氧化锌的混合物组成。铁损的主要原因是磁滞损耗。磁芯或电感制造商通常为电源设计人员提供铁损数据,以估计交流电感损耗。
3. 其他交流相关损耗。其他交流相关损耗包括栅极驱动器损耗PSW_GATE(等于VDRV • QG • fS)和死区时间(顶部FET Q1和底部FET Q2均关断时)体二极管传导损耗(等于(ΔTON + ΔTOFF) • VD(Q2) • fS)。
总而言之,开关相关损耗包括:
![]()
通常,计算开关相关损耗并不简单。开关相关损耗与开关频率fS成正比。在12VIN、3.3VO/10AMAX同步降压转换器中,200kHz – 500kHz开关频率下的交流损耗约导致2%至5%的效率损失。因此,满负载下的总效率约为93%,比LR或LDO电源要好得多。可以减少将近10倍的热量或尺寸。
史海拾趣
|
不少工程师购买电子元件大都在中发,赛格等地,但对一些偏僻的器件,或者小数量购买的话,毕竟专程跑一趟非常不方便,并且极容易买到拆机货或者散新货,而这些器件如果出问题,有可能对研发的进度造成影响。 如果利用i ...… 查看全部问答> |
|
摘要:本文介绍了测量噪声系数的三种方法:增益法、Y系数法和噪声系数测试仪法。这三种方法的比较以表格的形式给出。 前言在无线通信系统中,噪声系数(NF)或者相对应的噪声因数(F)定义了噪声性能和对接收机灵敏度的贡献。本篇应用笔记详细阐述这 ...… 查看全部问答> |
|
诺贝尔和平奖获得者艾伯特·史怀哲(Albert Schweitzer) 说,“逃离生命迷思的方法有二:音乐和猫。”而现在流行的“丁宠”家庭——把宠物当儿女的两人家庭,也有不少人把猫咪当成家庭新成员,说起猫咪,和说孩子的口吻一模一样。猫究竟有什么魔力 ...… 查看全部问答> |
|
开年后,心思都在高频加热设备上,到今天,实验结果比较满意,频率920KHz,已经达到4500W的功率,目前看还有一定的扩展余量,基本满足产品需求,下一步将继续完善,实现产品化。 总的来说,做电源之前有两次经历,一次是03年的电动自行车项目,用a ...… 查看全部问答> |
|
能在vs2010旗舰版,win7专业版的环境下搭建wince平台么? 给位前辈, 对于一个嵌入式新手,这是个非常紧急问题! 请问在win7专业版系统,vs2010旗舰版环境下能搭建wince平台做嵌入式开发吗? 使用c#语言。… 查看全部问答> |




