历史上的今天
今天是:2024年12月03日(星期二)
2020年12月03日 | “吹毛求疵” 天准科技太阳能光伏硅片瑕疵的检测方案
2020-12-03 来源:爱集微
在太阳能光伏面板产业中,对于硅片的瑕疵检测是生产过程中必不可少的一个环节,检测过程中,现场的质检员需要对硅片外观上的瑕疵进行甄别并做进一步处理,这些瑕疵有可能非常细小,且瑕疵类别较为复杂,另外瑕疵大小以及分布也是不可预知的,因此让质检员的工作变得复杂,也使得瑕疵检测难度偏大。
而除了人工检测,也有研究者开始利用机器视觉技术进行瑕疵检测,主流的硅片瑕疵检测算法需要根据产品特性,人为定义进行特征定义和建立模型,采用基于人工提取特征的机器视觉方法,通过工业相机采集产品图像,传入基于规则的检测方法来提取特征,最后输出检测结果。
但是这种传统的检测方法存在几方面问题:在检测算法开发过程中,需要投入大量的精力进行算法原型的设计与验证;产品更新换代后,需要重新开发算法,且算法方法泛化能力差;开发周期长、检测指标难以达到预期目标。
为此,天准科技在2018年3月12日申请了一项名为“一种基于CNN分割的太阳能光伏硅片瑕疵检测系统及方法”的发明专利(申请号:201810226903.X),申请人为苏州天准科技股份有限公司。
根据该专利目前公开的资料,让我们一起来看看这项基于CNN分割的太阳能光伏硅片瑕疵检测方案吧。

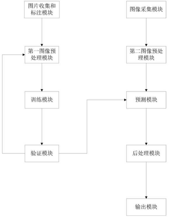
如上图,为该专利中发明的基于CNN分割的太阳能光伏硅片瑕疵检测系统的结构示意图,其中包括图片收集、标注模块、图像预处理模块以及训练模块。图像收集与标注模块用于采集太阳能硅片的图片以及进行数据标注,用作神经网络CNN的训练图片。
预处理模块可以根据训练图像及其对应的标注数据,对图像数据进行裁切和数据增强,以正式建立神经网络的训练集。当训练集建立之后,训练模块就可以开始工作,对硅片图像进行训练、提取特征来获得权值文件,这些权值文件可以对光伏硅片进行识别,从而识别其中的瑕疵产品。
需要说明的是,在该神经网络训练方案中,最初的训练数据进行了特别的划分,其中包括没有瑕疵的硅片产品图片和存在瑕疵的硅片图像,没有瑕疵的硅片是一张全黑的图像,而存在瑕疵的硅片是一张部分区域高亮的图像,对应着瑕疵区域。
这种借助于深度学习以及机器视觉的瑕疵检测方法,无需人为地对产品进行归纳和建模,借助于海量产品的数据优势,利用CNN技术自动归纳以及提取产品的瑕疵特征。

上图为这种基于CNN的太阳能光伏硅片瑕疵检测方法的流程图,与上述结构中描述的功能相对应,不同的结构模块发挥着不同的作用。首先,系统会采集一定数量的太阳能硅片图像作为训练图片,并对数据进行裁切以及增强,这也是为了增强网络的泛化能力,简言之就是当面对更多未见过的瑕疵图像时可以很好的识别出来。
其次,经过卷积核反卷积等操作后,使得网络收敛并得到系统设置的权值文件。最后还要检验这些权值文件是否达到可使用状态,否则就需要重新调整训练集,迭代训练,直到满足要求。而检验的条件可以灵活设定,例如将检测率作为指标,当达到需要的检测率就停止迭代训练。
以上就是天准科技发明的基于机器视觉以及深度学习的太阳能光伏硅片瑕疵检测系统,这种系统通过深度学习技术自动统计硅片瑕疵特征而不再需要人为归纳和建模瑕疵特征。同时,还可以提高检测方法的泛化能力,即更换产品后,算法无需重新耗费人力开发,且能大幅提高产品瑕疵特征提炼的准确性以及提高瑕疵产品的识别率。
史海拾趣
|
2月28日消息,飞思卡尔 (NYSE:FSL,FSL.B) 与意法半导体(简称ST,NYSE:STM)将携手开展一项广泛的联合创新计划,加强各自在汽车应用领域的实力。两家公司将联合组建一支微控制器设计团队,共同利用处理工艺技术,共享知识产权,其中包括大功率MOS技 ...… 查看全部问答> |
|
先不做介绍,大家看到.cc和.tv会想到什么呢?觉得这样的域名怎么样呢? 首先他们都是两个字母的域名后缀,非常容易记。.CC两个字母都是一样的,看过后肯定就不会忘了,TV 更是容易了,TV是电视的意思,两个连在一起甚至就是CCTV,哈哈,应该很熟 ...… 查看全部问答> |
|
鸟被电死的概率有多大? 找了个专业解释: 我们应该注意这样一件事:当鸟儿停在电线上时,鸟儿的身体就好像是电路里的一个分路,鸟的两脚之间的那部份很短的电线也是电路里的一个分路,因为电阻的大小与导体的长短有关,导体越短,电阻越小 ...… 查看全部问答> |
|
TI的PCB天线参考设计,频率覆盖136M~2480Mhz,文件为gerber格式。 工艺参数见文件包中的readme.txt说明。 附图: 附件: … 查看全部问答> |




