历史上的今天
今天是:2025年03月08日(星期六)
2021年03月08日 | 基于AT89C51的十进制计算器设计
2021-03-08 来源:eefocus
本系统采用AT89C51单片机作为控制器,用来实现实现四位数的“+”,“-”,“*”,“/”运算,运算结果通过数码管显示,并具有有清零功能。AT89C51具有如下特点:40 个引脚,4k BytesFlash 片内程序存储器,128 bytes 的随机存取数据存储器(RAM),32 个外部双向输入/ 输出(I/O)口,5 个中断优先级2层中断嵌套中断,2 个16 位可编程定时计数器,2 个全双工串行通信口,看门狗(WDT)电路,片内时钟振荡器。
1 总体设计方案
1.1 系统组成与工作原理
本系统以51 单片机为主控核心,与矩阵键盘、晶振、LED 显示管模块一起组合而成。其工作过程为:首先存储单元初始化,显示初始值和键盘扫描,判断按键位置,得出按键值,单片机则对数据进行储存与相应的处理转换,之后送入数码管动态显示。将运算结果送入数码管动态显示。本设计只能进行结果不超过四位数的运算,其功能如下:
(1)数字键“0”到“9”用数码管显示。
(2)加法运算: 加数与被加数均不能超过9999,加法最终结果不能超过9999。
(3)减法运算: 减法运算正常逻辑为大的数值减去小的数值,本亦如此,只能进行正常逻辑的运算,如为小的数值减去大的数值,则将得到的负数与535 相加,得到相应的结果,即如果想进行小数减大数的运算,则把得到的结果减去535 即得到负数的正确结果。
(4)乘法运算: 与上述方法一样,计算结果不能超出9999,如溢出则显示结果只有后三位。
(5)除法运算: 除数与被除数均不能超过9999,计算结果只显示整数部分。
(6)等于键: 只有按下等于键才能将运算结果显示出来,否则一直显示上一个数。
(7)清零功能:程序不稳定或出现错误时,运用清零键回到初始状态,也可用复位键清零。
2 系统硬件设计
2.1 系统硬件总体设计
本系统由键盘矩阵、LED 显示管、这几个部分组成,键盘输入键值,LED 显示管显示当前按键及结果。硬件总体设计图1 如下:

图1 硬件总体设计图
2.2 矩阵扫描显示当前按键模块
利用AT89S51 单片机的P0 端口的P0.0 - P0.7 连接到一个七段数码管的a - h 的笔段上,数码管的公共端接电源。矩阵扫描显示当前按键模块见图2。

图2 矩阵扫描显示当前按键模块
2.3 键盘布局模块
矩阵键盘的工作原理:计算器的键盘布局如图3 所示:一般有16 个键组成,在单片机中正好可以用一个P 口实现16 个按键功能,这种形式在单片机系统中也最常用。

图3计算器的键盘布局模块
3 系统软件设计
3.1 系统软件总体设计
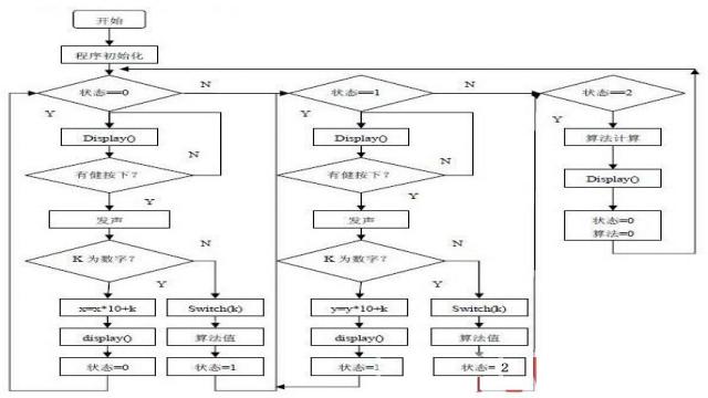
本系统的软件流程如图4 所示。

图4 系统的软件流程图
3.2 显示程序模块
显示程序将要显示数值的千位、百位、十位与个位分别计算出来,通过P0 段选口输出数值,通过位选口P3^3、P3^4、 P3^5、P3^6 实现动态显示。
LED 数码管,实现七段数码管的显示四位十进制数。通过段选来显示按键及计算结果的数值。由于本硬件设计选用的是共阳接法,所以对应的段码表如下3.3 键盘扫描模块。
本次键盘扫描程序采用的是行列翻转法扫描键盘,即先置行为0,读列值,存在变量1 中,然后把列置为0,读行值,存在变量2 中,把变量1 和变量2 相加即为按键对应的键值,下表为相应按键对应的键值。
4 结束语
本计算器是以51系列单片机为核心构成计算器系统,该设计为能进行简易算术运算的计算器,在现有的硬件条件下只能进行结果不超过四位数的运算,能实现加减乘除的运算功能与数字清零功能,以及系统的复位功能。
下一篇:AT89C51单片机解密原理
史海拾趣
|
#include #define uchar unsigned char #define uint unsigned int char DATA_7SEG[10]={0xC0,0xF9,0xA4,0xB0,0x99, ...… 查看全部问答> |
|
最近用msp430f2013的SD16采集0.08v到0.4v的电压值,但是AD转换后的数据比模拟值要偏小,而且随着信号的增大,偏差越来越大。量程范围内,最大偏差10mv。各位大侠请指点下小弟,感激不尽。… 查看全部问答> |
|
replyreload += \',\' + 1586804;做DSP开发最应当懂的34个问题 一.什么是DSP?(缺省) 二.DSP的C语言同主机C语言的主要区别? 1)DSP的C语言是标准的ANSI C,它不包括同外设联系的扩展部分,如屏幕绘图等。但在CCS中,为了方便调试,可以将数据通过p ...… 查看全部问答> |
|
求助:EM78P153的代码选项寄存器word0、word1、word2怎么赋值 如题,EM78P153提供了三个代码选项寄存器,datasheet里面又说在执行程序时不能存取,那怎么赋值呢?这是位配置? 写了个延时函数 void delay(unsigned int z),调用的时候 delay(1000);出现warning说是从short转换到unsigned int溢出,改成25 ...… 查看全部问答> |




