历史上的今天
今天是:2025年03月16日(星期日)
2021年03月16日 | 技术储备 格力公布新能源汽车相关专利
2021-03-16 来源:汽车之家
日前,我们从天眼查获悉,珠海格力电器股份有限公司公布多个与新能源汽车相关的专利,其中包括动力电池系统、燃料电池温控系统、高压配电控制系统等。

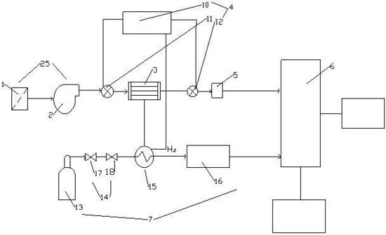
『一种燃料电池降温的温度控制系统』

『一种燃料电池降温的温度控制系统(摘要附图)』
本实用新型具体公开了一种燃料电池降温的温度控制系统,包括过滤增压组件、第一冷凝器、温度控制组件、空气加湿器、氢气输送反应装置和燃料电池堆,所述过滤增压组件与所述第一冷凝器的入口连通,所述第一冷凝器的出口通过管路与空气加湿器连通,所述氢气输送反应装置上设有第一换热器组,所述第一换热器组与第一冷凝器连通,所述温度控制组件分别连接在第一冷凝器与过滤增压组件之间的管路和第一冷凝器与空气加湿器之间的管路上,所述空气加湿器与燃料电池堆连通。本实用新型的温度控制系统可以有效的控制空压机进入电堆的温度不高于合适值,防止由于气体温度过高、水分蒸发,导致电池的性能变差,极大地减少寿命。

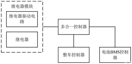
『一种汽车的高压配电控制系统和汽车』

『一种汽车的高压配电控制系统和汽车(摘要附图)』
本发明公开了一种汽车的高压配电控制系统和汽车,该装置包括:继电器模块、多合一控制器、整车控制器和电池BMS控制器;所述继电器模块,包括:继电器驱动电路和继电器;所述多合一控制器中,不包含高压配电板;其中,所述多合一控制器,分别与所述继电器模块、所述整车控制器和所述电池BMS控制器连接。该方案,通过简化多合一控制器的电气结构,减小多合一控制器内部各模块之间的相互干扰。

『电池负极材料、负极材料浆料、负极极片和电化学电池』

『电池负极材料、负极材料浆料、负极极片和电化学电池(摘要附图)』
本发明公开了一种电池负极材料,包括负极活性材料、导电剂、粘结剂和铌钛氧化物,所述负极活性材料为石墨和/或类石墨结构的碳,所述铌钛氧化物在所述电池负极材料中的质量百分数为1%至10%。本发明还公开了一种负极材料浆料,包括:所述的电池负极材料;以及溶剂,所述溶剂与所述电池负极材料混合形成浆料状混合物。本发明还公开了一种负极极片,包括负极集流体和位于所述负极集流体上的电池负极材料层,所述电池负极材料层为由所述的电池负极材料形成的涂覆层或者为由所述的负极材料浆料涂覆在所述负极集流体上并去除所述溶剂后形成的涂覆层。本发明还公开了一种电化学电池。
编辑点评:
在此之前,格力就曾注册“一种铁芯冲片、定子铁芯、电机及新能源汽车”的专利。自2016年入股银隆新能源后,格力并没有在汽车领域大展拳脚。如今,格力陆续公布多项新能源汽车相关专利,不排除这是为后续在新能源汽车市场发力作相应的技术储备。
史海拾趣
|
PLC-(S7-200)系列心得--如何验证数据是否正确保存到了EEPROM中? 有两种方法可以验证数据是否正确保存到EEPROM中: 1)在“系统块-数据保持”设置中取消相应数据区(V存储区)的保持设置,则CPU在上电时会用EEPROM中相应区域的数值覆盖RAM中的数据,可以检查数据是否正确 2)使用Micro/WIN的Upload ...… 查看全部问答> |
|
最近做了一个反激式电源,自己做的反激式变压器,利用PWM调节占空比来控制输出的。但是发现效率很低,希望有经验的设计者能提供一些参考意见来提高这种dcdc电源的效率 谢谢… 查看全部问答> |
|
看WINCE看得我头痛了!这个函数,那个函数,还有设备管理我始终不明白,恳请各路高手指教!我现在遇到了这样一个函数:AdvertiseInterface,不知道这个函数是干什么的?有什么作用?为什么要使用这个函数!什么情况下要使用这个函数!谢谢!… 查看全部问答> |
|
分频器74LS163不工作,是什么原因呢?我把晶振产生的时钟信号通过74LS163,想通过它来分频,可是发现信号频率并没有变,到底是什么原因呢?请教各位大侠,谢谢!… 查看全部问答> |
|
意法半导体(ST)与ARM携手助力下一代家庭娱乐设备 意法半导体采用 ARM Cortex-A9多核处理器架构,研制高性能系统级芯片,强化高清数字电视体验,提高家庭娱乐设备的能效标准 中国,2009年10月28日 —— 全球领先的机顶盒芯片制造商之一 ...… 查看全部问答> |




