历史上的今天
今天是:2024年09月13日(星期五)
2021年09月13日 | PLC输入端口和输出端口工作原理与接线
2021-09-13 来源:elecfans
PLC输入端口和输出端口工作原理
输入输出接口是plc和工业控制现场各类信号连接的部分。输入口用来接受生产过程的各种参数。输出口用来送出可编程控制器运算后得出的控制信息,并通过机外的执行机构完成工业现场各类控制。由于可编程控制器在工业生产现场工作,对输入输出接口有两个主要的要求,一是接口有良好的抗干扰能力,二是接口能满足工业现场各类信号的匹配要求。
1 .输入端口
可编程控制器为不同的接口需求设计了不同的接口单元。主要有以下几种。
( 1 )数字量输入接口
它的作用是把现场的数字(开关)量信号变成可编程控制器内部处理的标准信号。数字(开关)量输入接口按可接纳的外部信号电源的类型不同分为直流输入接口单元和交流输入接口单元。如图 1 、图 2 、图 3 所示。

从图中可以看出,数字量(开关)输入接口单元中都有滤波电路及耦合隔离电路。滤波有抗干扰的作用,耦合有抗干扰及产生标准信号的作用。图中数字量(开关)输入接口单元的电源部分都画在了输入口外(虚线框外),这是分体式数字量(开关)输入接口单元的画法,在一般单元式可编程控制器中输入接口单元都使用可编程本机的直流电源供电,不再需要外接电源。
( 2 )模拟量输入接口
它的作用是把现场连续变化的模拟量标准信号转换成适合可编程序控制器内部处理的由若干位二进制数字表示的信号。模拟量输入接口接受标准模拟信号,无论是电压信号还是电流信号均可。这里标准信号是指符合国际标准的通用交互用电压电流信号值,如 4 ~ 20mA 的直流电流信号, 1 ~ 10V 的直流电压信号等。工业现场中模拟量信号的变化范围一般是不标准的,在送入模拟量接口时一般都需经变送处理才能使用。图 4 是模拟量输入接口的内部电路框图。

图 4 模拟量输入电路框图
模拟量信号输入后一般经运算放大器放大后进行 A/D 转换,再经光电耦合后为可编程控制器提供一定位数的数字量信号。
2 .输出端口
( 1 )数字(开关)量输出接口
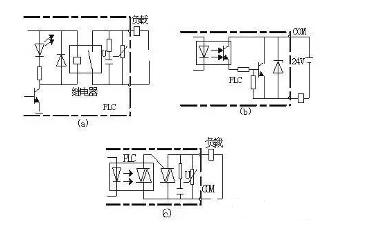
它的作用是把可编程内部的标准信号转换成现场执行机构所需的数字(开关)量信号。数字(开关)量输出接口按可编程控制器机内使用的器件可分为继电器型、晶体管型及可控硅型。内部参考电路图见图 5 所示。

图 5 数字(开关)量输出电路
从图中可以看出,图 5 ( a )为继电器型、图 5 ( b )为晶体管型、图 5 ( c )为可控硅型。 各类输出接口中也都具有隔离耦合电路。这里特别要指出的是,输出接口本身都不带电源,而且在考虑外驱动电源时,还需考虑到输出设备器件的类型。继电器式的输出接口可用于交流及直流两种驱动电源,但接通断开的频率低,晶体管式的输出接口有较高的接通断开频率,但只适用于直流驱动的场合,可控硅型的输出接口仅适用于交流驱动场合。
( 2 )模拟量输出接口
它的作用是将可编程控制器运算处理后的若干位数字量信号转换为响应的模拟量信号输出,以满足生产过程现场连续控制信号的需求。模拟量输出接口一般由光电隔离、 D/A 转换和信号驱动等环节组成。其原理框图见图 2-7 。

图 2-7 模拟量输出电路框图
模拟量输入输出接口一般安装在专门的模拟量工作单元上。
3 .智能输入输出接口
为了适应较复杂的控制工作的需要,可编程控制器还有一些智能控制单元。如 PID 工作单元、高速计数器工作单元、温度控制单元等。这类单元大多是独立的工作单元。它们和普通输入输出接口的区别在于其一般带有单独的 CPU ,有专门的处理能力。在具体的工作中,每个扫描周期智能单元和主机的 CPU 交换一次信息,共同完成控制任务。从近期的发展来看,不少新型的可编程控制器本身也带有 PID 功能及高速计数器接口,但它们的功能一般比专用智能输入输出单元的功能稍弱。
PLC输入端和输出端接线
目前,plc在工业生产和自动化控制中是使用率非常高的集中控制设备,PLC代替了繁重的继电器柜,交流接触器柜等,逐渐的在生产和控制中普及使用,PLC的正确接线是PLC发挥功能的前提条件,熟练的掌握PLC输入端口和输出端口的接线是每一个电力作业人员所必需的。
一般情况下,PLC电源输入端接AC220V,是为了给PLC提供运行电源。PLC输出电源端口一般为DC24V,是PLC自带的电源输出。PLC使用过程中,输入端和输出端正确的接线是非常重要,接线正确是PLC工作的前提。
一、输入端口常见的接线类型和对象:
PLC输入端口一般是输入:
1,开关量信号:
按钮,行程开关,转换开关,接近开关,拨码开关等等。
举个简单的例子更加容易说清楚:

按钮或者接近开关的接线所示:PLC开关量接线,一头接入PLC的输入端(X0,X1,X2等),另一头并在一起接入PLC公共端口(COM端)。
2,模拟量信号:
一般为各种类型的传感器,例如:压力变送器,液位变送器,远传压力表,热电偶和热电阻等等信号。
模拟量信号采集设备不同,设备线制(二线制或者三线制)不同,接线方法也会稍有不同。如图所示:

二、输出端口接线。
PLC输出端口接线一般可以分为以下三种情况:
1,继电器输出。
2,晶体管输出。
3,晶闸管输出。

PLC输出方式不同,输出负载所接的电源类型也不同。如图所示:这是PLC输入端和输出端的基本接线,属于PLC基本知识。
PLC接线过程中的三点常识:
1,PLC电源电路。
PLC控制系统的电源除了交流电源外,还包括PLC直流电源,一般而言,PLC交流电源可以由市电直接供应,而输入设备(开关,传感器等)的直流电源和输出设备(继电器)的直流电源等,最好采取独立的直流电源供电。大部分的PLC自带24V直流电源,只有当输入设备或者输出设备所需电流不是很大的情况下,才能使用PLC自带直流电源。

2,PLC输入口和输出口的电流定额。
PLC自带的输入口电源一般为DC24v,输入口每一个点的电流定额在5mA-7mA之间,这个电流是输入口短接时产生的最大电流,当输入口有一定的负载时,其流过的电流会相应减少。PLC输入信号传递所需的最小电流一般为2mA,为了保证最小的有效信号输入电流,输入端口所接设备的总阻抗一般要小于2K欧。

也就是说当输入端口的传感器功率较大时候,需要接单独的外部电源。
3,PLC输出端口一般所能通过的最大电流随PLC机型的不同而不同,大部分在1A~2A之间,当负载的电流大于PLC的端口额定电流的最大值时,一般需要增加中间继电器才能连接外部接触器或者是其他设备。

PLC正确接线是PLC有效运行的前提,也是PLC的基本技能,熟练的掌握PLC的接线常识是十分有必要的。
上一篇:永磁电机的发展历史及应用领域
下一篇:永磁电机定义及优缺点分析
史海拾趣
|
LCD数字温湿度传感器/温湿度采集器Link-Max LM-410 LM-400不带显示屏的网络型温度湿度采集模块(自带传感器) LM-410带显示屏的网络型温度湿度采集模块(自带传感器) LM-420带显示屏的网络型温度湿度采集独立报警模块(自带传感器,可独立控制声光报警器) LM-400、LM-410、LM-420是一种新型的温度或 ...… 查看全部问答> |
|
1-4-3.并联开关电源储能电感的计算 与前面计算反转式串联开关电源中储能电感的数值方法基本相同,计算并联式开关电源储能电感也是从流过储能电感的电流为临界连续电流状态着手进行分析。并联式开关电源中的储能电感与反转式串联开关电源中的储能 ...… 查看全部问答> |
|
小弟在写个bsp,cpu的mips32的,用得是Tornado2.2在cacheALib.s的里写了几个关于cache的函数(如cache_reset),在cacheLib.c中使用IMPORT void cache_reset(void)申明后调用,但最后老是报错说该函数无法识别,基本可以保证不是cacheALib.s的问题 ...… 查看全部问答> |
|
有没有做过胎压计的朋友,在坛子上逛了很久都没找到相关信息。之前买的两个胎压计(如下图),右边的“大棒”是在一家买五金电动工具商店买的,商标上写着——汽车轮胎压力表882型(南京汽车附件厂制造)。似乎挺好用,但回来一试,尾巴(标尺)一冲 ...… 查看全部问答> |
|
我把单位的瑞泰创新ICETEK-F2812-A开发板弄丢了,有偿,好的坏的都行, 光板也行,顶账。联系QQ:1332430115,,qq加我好友时注明一下 谢谢… 查看全部问答> |
|
本帖最后由 eeacc 于 2014-6-14 09:53 编辑 在互补输出模式下怎么关闭B相输出,使之为高电平呢?我将A相置高后 EPwm1Regs.AQCSFRC.bit.CSFA = AQ_SET; 互补的B相依旧是低电平EPwm1Regs.AQCSFRC.bit.CSFB = ...… 查看全部问答> |
|
TI的ZigBee协议栈的定时器接口函数无法使用?定时器在协议栈无法使用? TI的大神们,我使用协议栈的定时器接口函数准备操作定时器,搞不懂了,就是不进中断,回调函数也没用编译TIMER=TRUE在SampleApp_Init()里面定义的了定时器的配置函数HalTimerConfig(HAL_TIMER_0,HAL_TIMER_MODE_CTC, HAL_TIMER_CHANNEL_A,HAL_TIM ...… 查看全部问答> |
|
本帖最后由 通宵敲代码 于 2016-1-24 11:11 编辑 系统平台:Ubuntu14.04 所需文件(以最新版本为准): ibus-googlepinyin-0.1.2-11.1.noarch.rpm sogoupinyin_2.0.0.0068_amd64.deb sogoupinyin_2.0.0.0068_i38 ...… 查看全部问答> |




