历史上的今天
今天是:2024年10月20日(星期日)
2021年10月20日 | “N+1”型UPS冗余并机系统的技术优势及应用研究
2021-10-20 来源:elecfans
1 配置负载自动切换开关的必要性
当今的市场经济和社会活动对信息网络(互联网、电信网、工业自动化控制网、政府的电子政务网站等)的依赖程度是如此之高,那怕是仅几分钟的“网络瘫痪”就可能会给公司,企业及行政管理机构的销售,经营管理、社会生活的正常运行、声誉、及公众形象带来难以估量的损失。鉴于公众对“信息网络”的正常运营服务所期望的高度“时效性”,为此要求负责向它供电的UPS供电系统必须具有提供100%”高可利用率”的供电能力。目前,常采用的技术措施之一是:在各种重要的信息网络机房中、配置“N+1”型UPS冗余并机系统, 从而为确保各种网络设备能安全、可靠地处理/传输/存储数据和各种信息资料创造出优良的电源运行环境。多年来的运行实践证明:“N+1”UPS冗余并机系统具有如下技术优势:
增强UPS供电系统的“容错”功能:在由“N+1”台UPS所构成的UPS冗余并机系统的运行中,如果其中某台UPS因故”出故障”时、剩下的N台UPS具有足够的”带载能力”向后接的网络设备提供纯洁的、稳压的UPS逆变器电源,从而确保各种网络设备的安全运行。这意味着:对于这样的带“容错”功能的UPS冗余供电系统而言,即使在遇到某台UPS因故出故障时,它仍能向它的负载提供具有100%“高可利用率”的高品质电源。
提高UPS供电系统的可靠性:例如“1+1”并机系统的平均无故障工作时间(MTBF)是UPS单机6倍左右。如果再考虑到:当今的中、大型UPS的MTBF值已高达40-50万小时的话,“1+1”UPS冗余供电系统的MTBF值可达250万小时左右。同普通市电电源的99.9%的“可利用率”相比,它可将UPS供电系统的”可利用率”提高到99.99997%以上。由此可见:它对提高供电系统的可靠性的作用是多么的巨大。
提高UPS供电系统的可维护性:它允许在UPS的逆变器电源供电的条件下、对位于UPS并机系统中的某台UPS单机执行”不带电”的定期维护/故障检修操作。
尽管在配置“N+1”型UPS冗余并机系统后、可极大地改善信息网络的供电环境。然而,近年来对当今IDC机房的运行状况的调查发现:仅靠“N+1”型UPS冗余并机系统并不可能100%地确保在它的输出端、再也不会出现”停电”事故。相关的统计资料证明:由于UPS的机型选配不当或输入配电系统/输出配电系统的设计不当而造成在UPS冗余并机系统中、出现从几十毫秒到几秒的“短暂停电”或超过几分钟的“长时间停电”的事故仍然時有发生(注:发生这种故障的相对比例很低)。众所周知:在“信息网络”的运行中,如果遇到出现超过20毫秒以上的“瞬间供电中断”故障发生时,就可能会导致服务器、小型计算机、网关等网络设备出现“开机自检”误动作(此时的服务器会在瞬间“自动关机”后,在极短的时间内、自动执行重新”开机启动”操作。这样一来,它必然会导致信息网络的操作系统和用户的应用软件破坏及关键数据的丢失),从而致使“网络瘫痪”事故发生。相关的统计资料证明:一旦出现这种局面,要使信息网络恢复正常工作、往往需“耗时”短则几十分钟、长则到几小时以上,从而致使“网络瘫痪”事故的影响面被急剧地扩大。例如:某电信公司的电信网络在运行中,因UPS供电系统出现约3秒的“短暂供电中断”而导致其计费系统及电话号码的自动查询等关键系统停止工作,从而造成高达数百万元的营运损失及用户的大量投诉。为消除这种不幸事故的发生、所釆用的有效技术途径之一是配置如图1所示的UPS“双总线输出”供电系统。

图1: UPS“双总线输出”冗余供电系统控制柜图
从UPS-A和UPS-B两套UPS供电系统送出的两路交流电源负责向各种网络设备供电(注:在这里,UPS-A和B两套系统既可以是UPS单机、也可以是“N+1”型UPS冗余并机系统。在工作实践中,在重要的IDC机房中,常釆用“1+1”/“2+1” 型UPS冗余并机系统来作为它的网络设备的供电电源)。位于UPS“双总线输出”供电系统的输出端的网络设备可分为三大类:
(a) 非关键性的设备(例:打印机、复印机及供浏览网络用的PC机等):
由于对非关键的设备而言,当因电源问题而造成它们发生“停止工作”的故障时,一般说来、它仅会给用户带来工作不便/工作时间的浪费的烦恼,并不会造成重大的经济损失。因此,仅向它们提供单路供电电源。
(b) 釆用“1+1”式冗余供电的、带“双电源输入端”的关键的网络设备(例:服务器、磁盘阵列机、网关等):
对于带“双电源输入”的网络设备而言,从UPS-A和B的输出配电柜所输出的两路UPS电源被分别送到这种设备的两个输入端上。在这样的冗余式“双路交流电源”供电设计的条件下,当遇到某套UPS供电系统因故出现“停电”事故时,它也能确保这些IT设备的正常运行。通过对当今的信息网络机房的调查发现:因各类用户的网络设备的配置水平/更新的速度的不同、所釆用的“双电源输入”供电的网络设备在总网络设备的配置中所占的比例大约在30% 到90%之间(注:对于某些重要的服务器而言,它们甚至釆用“2+1”冗余式的“叁电源输入”供电设计方案)。
(c) 带”单电源输入端”的关键的网络设备:
为确保向位于“信息网络”中的关键“单电源输入”供电的网络设备提供365*24小时的高品质UPS电源,就需要配置一种“负载自动切换开关”(LTM:Load Transfer Module)。分别来自两套UPS并机系统A和B输出端的两路“逆变器电源”被送到“负载自动切换开关(LTM开关)”的两个输入端上。在此,用户可以通过调整它的系统参数设置的办法,将其中的一路UPS电源设置为“优先供电电源”、将另一路UPS电源设置为“备用电源”。正常工作时,“单电源输入”的负载同用户所指定的承担“优先供电”任务的UPS电源相接通。当这路“优先供电电源”因故“出故障”时,LTM开关将立即把用户的负载切换到处于正常工作状态下的“备用UPS逆变器电源”上。因此,利用这种”负载自动切换开关”就能消除可能出现在UPS并机系统的输出端与用户负载端之间的“单点瓶颈”故障隐患。这样一来,就能向用户的关键负载提供具有100%”高可利用率”供电特性的高品质的电源供应, 从而为”信息网络”能长期地、安全地和可靠地运行创造出优良的电源运行环境。
有鉴于此,配置“负载自动切换开关”后、它将有助于UPS的输出线路能顺利地完成的如下调控任务:
(1) 提高UPS供电系统的可利用率:它能消除从UPS输出配电柜到用户负载端之间所可能出现的”单点瓶颈”故障隐患,达到能最大限度地降低网络设备因”输入停电”而出现”网络瘫痪”故障的发生的几率的目的。
(2) “择优供电”功能,提高UPS供电系统的供电质量:用户可以通过对输入到”负载自动切换开关”上的两路交流源的电压和频率设置”不同级别”的工作窗口大小的办法,将具有最高供电质量的那路UPS电源送到用户的负载上。
(3) 提高UPS供电系统的可维护性:当某套UPS供电系统因故需要执行”停电”维护或检修时,可通过重新选择“优先供电电源”的办法、将用户的负载自动切换到原来的“备用电源”上,从而达到在继续向负载提供高品质的UPS逆变器电源的同时、将原来处于“优先供电电源”工作状态的那套UPS供电系统置于“停电”和“脱机”的工作状态之下,以便为操作人员提供一个执行安全维修/检修操作的优良工作环境。
(4) 增强UPS供电系统的“故障隔离”功能:从上所述可知,造成”负载自动切换开关”执行切换操作的前提条件是:从”优先供电电源”送到LTM开关的输入端上的电源、一定是因故曾经出现过”停电”或”严重超限”事故。众所周知:能导致产生这种事故的原因、此时它所应执行的调控功能有:
当承担“优先供电电源”任务的那套UPS电源因故出现“停电”、“严重过压/欠压“故障”时,对于设计合理的“负载自动切换开关”来说,要求它必须自动执行“先断后通”的快速切换操作、以便在确保后接的网络设备安全运行的同时、还能有效地防止上述故障从”优先供电电源”系统扩散到另一套处于正常工作状态下的“备用电源”供电系统上。
当因故在“负载自动切换开关”的后接负载端出现“短路”/“严重过载”故障时,它不仅具备有“禁止切换”的保护功能。而且,还具备能承受往巨大的短路电流“冲击”的能力。这样一来,就能将短路故障的影响范围局限在最小范围之内,将可能造成的损失降低到最小的程度上。
(5) 釆用模块化的标准设计、降低它的平均维修时间(MTTR):鉴于“负载自动切换开关”是处于“上接”两路冗余输入电源、“下接”各种网络设备的枢纽供电位置上及重要的信息网络必须向用户提供365*24小时的不间断的互联网增值服务的实际需求,不仅将它的各个关键部件(例:“可控硅”切换模块、断路器开关部件)设计成允许值班人员执行“带电、热插拔”操作的模块化结构。而且,还釆用将“弱电”控制部件同“强电”切换部件进行彻底“电隔离”的机械设计方案,从而达到消除因“人为误操作”而导致诱发其它的灾难性的故障的发生的目的。
2 负载自动切换开关(LTM开关)的型号
目前在市场上销售的负载自动切换开关的品种,可大体分为三大类:
a) 由可控硅所构成的三相、大功率STS静态开关(Static Transfer Switch)式的负载自动切换开关:其典型的标称输出电流有:60A、100A、160A、250A、400A、600A、800A、1000A和1200A的开关(注:少数厂家的STS产品是用在400V工作电压时的标称输出功率KVA来进行标注的);
b) 由两组大功率的快速继电器构成的中功率、SS(SmartSwitch)智能式的负载自动切换开关(SS型开关):它包括三相25A和50A的开关及单相16A、25A和50A的开关;
c) 由一个中间继电器所组成的小功率冗余开关(Redundant Switch)式的负载自动切换开关:其品种为:单相10A、16A(注:这是60Hz时的参数。如果在50Hz下运行时,其额定工作电流仅为:8A、13A)。
下面将以艾默生公司的STS型的静态开关为例,对三相、大功率的负载自动切换开关的工作特性进行分析和讨论。
3 大功率STS型负载自动切换开关(LTM开关)的工作原理
艾默生公司的STS-2型自动切换开关的控制框图被示于图2中。它是以“反向并联可控硅”为核心部件所组成的大功率的”静态开关”式的负载自动切换开关。有关它的各种工作特性将分析如下:
3.1 STS型自动切换开关的主控切换通道:
(1) 自动切换供电通道:由输入电源1、外置断路器开关Ka、断路器开关CB1、STS1和公用输出开关CB3组成它的第1条供电通道。由输入电源2、外置断路器开关Kb、断路器开关CB2、STS2和公用输出开关CB3组成其第2条供电通道。其中的STS1和STS2”静态开关”均是由反向并联的”SCR可控硅”来构成自动切换开关的”可控交流供电通道”。当我们将输入电源1和输入电源2分别选定为LTM开关的“优先供电电源”和“备用电源”时,在来自逻辑控制板的SCR的栅极触发信号的调控下,STS1和STS2将分别处于”导通”状态和”关断”状态。在此条件下,输入电源1就将通过Ka、CB1、STS1和CB3通道向后接负载供电。反之,如果将输入电源2选定为它的“优先供电电源”时、输入电2就将通过Kb、CB2、STS2和CB3供电通道向后接负载供电。
(2) 维修旁路供电通道:它是由两组带二匙二锁的”机电互锁”功能的CB1、CB2、CB3、CB4和CB5等断路器开关所组成的两条维修旁路来组成的。设置维修旁路的目的是:(ⅰ) 确保LTM开关在连续地向后接的网络设备供电的条件下,能对它内部的”STS功率切换”部件或”断路器开关” 等部件执行”脱机”式的更换操作; (ⅱ)防止因”误操作”而致使两路交流输入电源同时被”误接通”、并进而造成在它的输出端出现”停电” 等不幸事故的发生(注:为进一步提高LTM开关的”容错”功能,艾默生公司还能提供带双”公共输出开关”CB3和CB3A的产品)。
(3) “热插拔”更换操作:为确保在向后接负载不间断地供电的条件下,能对“负载自动切换开关”执行“带电式”的“热插拔”操作。所有STS功率切换模块及断路器开关都釆用“可热插拔”的、模块化的设计方案。在此条件下,操作人员就可根据从它的LCD显示屏上所获得的故障信息、釆用“带电”式“热插拔”操作的办法、迅速和准确地更换掉相关的“有故障”的部件,从而达到缩短平均维修时间(MTTR)的目的。

3.2 STS型负载自动切换开关的逻辑控制部件:
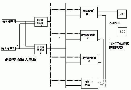
为确保UPS双总线输出供电系统能获得“信息网络”级的高可靠性,在这种STS型负载自动切换开关的控制电路中釆用如下多重冗余设计方案来增强它的”容错”功能(见图3):
i. 釆用全数字的DSP调控技术及CANBUS数字通信技术,大大地提高它的调控精度和响应速度;
ii.为确保DSP芯片和可控硅驱动电路能稳定和可靠地运行, 对负责向它供电的直流辅助电源釆用下述的多重冗余设计方案:(ⅰ)由两路具有平均无故障工作时间高达230万小时的“N+1”UPS冗余并机系统+EMC输入滤波器所组成的电路向两套具有“双路交流输入端”供电特性的直流辅助电源1和2提供冗余式的“净化”电源。(ⅱ)从两套冗余式的直流电源所输出的两路DC电源以“双母线”的形式向3个逻辑控制板及可控硅驱动板提供它们所需的控制电源;
iii.为确保SCR型“可控硅功率模块”能准确无误地运行,由3块逻辑控制板来共同对它提供”2+1” 冗余式的”栅极触发”调控信号;
iv.为确保LTM开关能准确无误地执行切换操作,对于它内部的“2+1” 冗余式的逻辑控制板来说,还对“负载自动切换开关”的两路输入电源和输出电源的如下运行参数、执行不间断的高精度的监控及数据釆样操作:相序、频率、相位差、快速“过压及欠压”(脉宽《4ms的瞬态浪涌/电压下陷)、缓慢“过压及欠压”、峰值电流Ipk、KVA、KW、Pf、直流电源的冗余度、风扇的冗余度等。
v.为提高LTM开关的可靠性,在它的所有的“弱电”逻辑控制部件同“强电”功率部件之间的机械设计上、都釆用“分开隔离安装”的配置方案。对于这样的LTM开关来说,只要有一路输入电源工作正常,位于它内部的所有“可维护的电气部件“均可在向负载连续供电的条件下、执行热插拔式的“更换”操作。
在此基础上,当今的STS型“负载自动切换开关”的平均无故障工作时间(MTBF)已高达100万小时以上。显然,这样的MTBF值是远高于当今UPS工业所制造出的UPS单机的MTBF值(40-50万小时)的。

图三 带多重冗余设计的STS逻辑控制装置
4 负载自动切换开关能执行安全切换操作的前提条件
4.1 两路输入的交流电源必须处于“相互同步入锁”工作状态
长期的运行实践表明:为确保UPS双总线输出供电系统能安全可靠地运行,负责向“负载自动切换开关”供电的两路交流电源必须处于“相互入锁”的工作状态。这意味着:当“负载自动切换开关”在执行切换操作的瞬间,期望两路交流电源之间的相位差尽可能地接近于零(见图4a)。在这里,为讨论方便计,将输入电源1和电源2分别指定为“优先供电电源”和“备用电源”、并且假定电源1和电源2是处于同频率、同相位的理想运行状态之下的,当电源1因故出现停电或“过压/欠压”故障时,“负载自动切换开关”就会自动执行如图4a所示的“同相”切换操作,从而确保信息网络的安全运行。反之,如果在要求它执行切换操作的瞬间、不能确保电源1和电源2是处于“同相位”的工作状态的话(注:此时,即使这两路交流电源的频率和电压幅值都相等的),“此时的”负载自动切换开关就会因两路输入电源之间的相位差过大、而被置于“禁止切换”操作的工作状态之下,从而造成在“负载自动切换开关”输出端出现“停电”故障、并进而导致“网络瘫痪”故障发生。
在此条件下,如果因故致使”负载自动切换开关”执行”误切换操作”或不顾后果地强迫它执行切换操作的话,就有可能因为在两路交流电源之间作”异相切换操作”时所产生的”瞬态电压值”相差过大(见图4b)而导致出现如下更加严重的故障发生:
i. LTM开关的供电线路中的上游侧的“断路器开关”跳闸,造成对网络设备的大面积的停电;
ii.分别来自两套UPS电源的电源1和电源2因出现“输出过流”故障而同时进入“自动关机”状态;
iii.因在“切换操作瞬间”所形成的“瞬态浪涌电压过高”而损坏网络设备(例:烧毁网路中某些服务器、网关等)或致使部份的网络设备因执行“重新开机启动”的误操作而进入“网络瘫痪”状态。
解决上述矛盾的技术措施之一是:在两套UPS供电系统之间配置“负载同步控制器” LBS( Load Bus Synchronizer), 从而确保从两套UPS供电系统所输出的电源总是处于相互同步跟踪的“入锁状态”之中。
4.2 执行“先断后开”的切换操作:从上面的分析可知:只有当“优先供电电源”因故出现停电/电压或频率“超限”故障时,才需要”负载自动切换开关“执行切换操作。显然,在此瞬间,“优先供电电源”肯定是处于故障工作状态之下的。为防止在两路输入电源之间、因出现过大的“交叉性”的和破坏性的“环流”而致使原来处于正常工作状态的“备用电源”也被拖入到“自动关机”/“被损坏”的不幸事件的发生。在“负载自动切换开关”的设计中,釆用的是“先断后开”的切换操作方式、其典型的切换操作时间为:4ms左右(它包括故障诊断时间和切换操作时间)。这就意味着:当出现上述故障时,处于“优先供电”通道上的STS-1开关应该首先被“关断”。然后,再将处于“备用供电”通道上的另一个STS-2开关后“接通”,从而达到消除位于“负载自动切换开关”的上游侧的两路交流电源之间出现交叉性的“环流”的可能性(注:“环流”是指在两套交流电源之间流动的”破坏性电流”,它不是流进网络设备中的有用负载电流)。
在此需特别说明的是,此时易产生如下误解:既然LTM开关已釆用“先断后通”的切换方式,似乎就没有必要再要求送到“负载自动切换开关”上的两路交流电源一定是处于“相互同步入锁”状态之下。然而,回答是原否定的。其原因是:为确保信息网络的安全运行(注:网络设备允许的瞬间供电中断时间为20ms左右),“负载自动切换开关”的切换时间被限定在4-5ms左右。根据可控硅的工作原理,对于原来处于导通状态的可控硅来说,一旦它被置于触发导通状态之后、即使把送到它的栅极上的“触发脉冲”撤除掉后、它将继续处于导通状态、直至到输入电源的电压下降到“过零点”为止。对于呈现电感性的供电线路而言,还要求流过可控硅中的“滞后电流”而言,还要求下降到可控硅的截止电流以下。因此,对于50Hz的供电电源来说,仍有处于“优先供电通道”上和”备用电源供电通道”上的两对SCR可控硅同时处于导通状态的可能性(其重叠导通时间在0-5ms的范围之间)。正是基于上述原因,确保UPS双总线输出系统的安全运行所需的条件仍然是:两路交流电源应该处于”相互入锁”状态之中。

5 大功率负载自动切換开关各种工作模式
5.1 正常工作模式和自动切换工作模式:
如图5a所示,来自两套UPS并机供电系统的电源1和电源2被分别送到4个“负载自动切换开关”LTM1、2、3、4的两个输入端上(为便于负载均衡供电及有利于增強”故障隔离”功能,在该“双总线输出”供电系统中、配置有4个的LTM开关。此时,用户可在STS型“负载自动切换开关”的控制面板的LCD监示屏上、釆用“人—机对话”的菜单操作的方法来确定将那套UPS并机系统的输出电源作为它们的”优先供电电源”。例如:在这里,我们将送到LTM1和2开关上的输入电源1和电源2分别选定为它们的”优先供电电源”和”备用供电电源”, 将送到LTM3和4开关的电源2和电源1分别选定为它们的”优先供电电源”和”备用供电电源”。在此条件下,只要”优先供电电源”的电压和频率在其所允许的工作范围之內时,电源1将分别通过LTM1和LTM2开关向后接负载提供I1和I2电流; 电源2分别通过LTM3和LTM4开关向后接负载提供I3和I4电流。在LTM开关的运行中,当因故致使输入电源1发生故障时(例:发生电源1“停电”或频率/“电压超限”故障时),LTM1和2开关就会自动地以“先断后通”的工作方式、在3-5ms的时间內,将用户的负载同原来处于”备用供电电源”状态的电源2相接通(见图5b), 从而确保信息网络的安全运行(注:对于当今的网络设备来说,它们所允许的瞬间供电中断时间约为20ms左右。因此,上述的3-5ms的切换时间是绝对不会影响到信息网络的正常运行的)。

图五 负载自动切换开关(LTM)的控制原理图
5.2 “手动/自动返回式切换”工作模式:
在“负载自动切换开关”因故执行从“优先供电电源”→“备用供电电源”切换操作之后,当承担“优先供电电源”任务的输入电源1恢复正常工作时(它的电压、频率及同“备用供电电源”之间的“相位差”均符合所规定的窗口要求),则必须经过适当的“时间延迟”后、才允许LTM开关根据用户所设置的不同的返回式切换工作模式来分别执行手动或自动的返回式切换操作。此时,它可根据用户的愿望被分别设置成自动复位(Reset)或手动复位(Reset)两种工作模式。例如:如果LTM1和2开关被设置成自动复位(Reset)工作模式的话,当“优先供电电源”恢复正常工作状态后,连接在LTM1和2开关的后面的网络设备将会自动地重新恢复到由电源1供电的正常工作状态(见图5a)。在这里,为返回式切换操作设置一定的时间延迟的目的是:防止因“优先供电电源”在尚未进入稳定工作状态时、因仓促执行切换操作而诱发“负载自动切换开关”频繁地执行“误切换操作”的弊端。在实践中,LTM开关的典型的切换“延时时间”为:3秒左右,其可调范围为:1—60秒。反之,如果LTM开关被设置成手动复位(Reset)工作模式的话,当“优先供电电源”恢复正常工作状态后,则要求用户通过在LTM1和2开关的LCD屏上、发出执行手动切换操作的指令,它才会执行返回式切换操作。否则,这些“负载自动切换开关”的后接负载将被继续锁定在” 被禁止切换”的工作状态之中(见图5b),继续由原定的“备用电源”供电。
5.3 “禁止切换”工作模式
当出现在LTM开关的负载端的严重过流/短路故障在“未排除”前、为防止因它执行“误切换”操作而将上述故障的影响面扩散到另一套处于“备份供电”工作状态的UPS并机供电系统的不幸事故发生。在LTM开关的运行中、当在其输出端因故出现严重的“输出过载”/“输出短路”故障时,负责向这路”出现短路故障”的负载供电任务的LTM开关将被置于”禁止”作仼何切換操作的锁定状态之中,以便将短路故障的影响面缩小到最小的范围之内。
如图5c所示,在UPS双总线输出供电系统的运行中,当因故在LTM2开关的后接负载中、产生“输出短路”/严重过载/“过高”峰值电流的“浪涌”等故障之一时,由上述故障所诱发出的故障现象是:输入电源1因“输出电流”急剧增大而致使其“输出电压值”下降到极低值。在此条件下,位于同一“优先供电电源”供电通道上的其它的负载自动换开关是否允许执行切换操作、将取决它的输出电流是否发生过“异常增大”的现象。如图5c所示, LTM1开关通过检测自已的输出电流大小发现、并鉴定出”短路”故障不是发生在它的输出端上,这是因为它所检测到的输出电流I1很小的缘故。此时,处于输出电流“无异常增大”工作状态下的LTM1开关将通过执行自动切换操作而从“备用电源”2源源不断地获得电源供应。与此相反,LTM2开关由于检测到其输出电流I2出现急剧增大现象而判断出:短路故障是发生在它的输出电路中。此时,处于输出电流“异常增大”工作状态下的LTM2将被锁定在”禁止切换”工作模式下。这样一来,就能实现负载自动切换开关对“故障的隔离”调控功能, 从而将这种“短路故障”的影响面局限在LTM2开关的后接负载侧的有限的范围之内。在此条件下,LTM2开关将根据故障电流I2的大小和di/dt增长速率的不同而分别执行如下操作:
当负载故障为短路/严重过载时,它会利用由电源1所提供的能量将位于LTM2开关后面的断路器开关置于”脱扣跳闸”状态或烧毁保险丝的办法来排除故障(如图5d所示,此时的I2=0)。显然,一旦出现这种局面,在查出、并排除相应的故障之后,再经过适当的”时间延时”之后、LTM2开关就能够重新恢复到它的正常工作状态。
当负载侧的故障为峰值很高的“浪涌电流”时,一旦瞬态浪涌消失后、并经适当的延时后,LTM1开关就能通过自动地执行返回式切换操作而恢复到正常工作状态(见图5a)。
史海拾趣
|
我在使用CBitmapButton 时候出了一点问题,请给分析一下。 CBitmapButton m_BTN_F1; m_BTN_F1.AutoLoad(IDC_BTN_F1,this); m_BTN_F1.LoadBitmaps(IDB_SDCZ_F1UP, IDB_SDCZ_F1DOWN, IDB_SDCZ_F1UP,IDB_SDCZ_F1DOWN); m_BTN_F1.SizeToContent ...… 查看全部问答> |
|
现在usb网卡连接AP后,无线连接的信号质量始终是满格,跟踪了一下发现 vista系统并没有调用OID_802_11_RSSI,似乎和xp下不太一样, 请问大家应该用哪个OID或者函数功能来实现RSSI取值?… 查看全部问答> |
|
CE下的CETK测试要怎么设置才可以啊?我参考了网上的一些配置,可以连上但为什么老是报错呢? 简单的通过USB同步能不能做CETK测试吗?必须要网卡,要通过网络连接吗?我简单通过USB同步,PC上的CETEST。EXE可以连到下面的CE设备,但执行测试操作,老是报“windows CE Test Kit遇到问题需要关闭,我们对此引起的不便表示抱歉”。这是为什么?进 ...… 查看全部问答> |
|
MSP430 MCU作为TI的低功耗16位MCU大家都很熟悉了,不过一般都是在CCS下使用C语言编程开发。这里要给大家介绍一种全新的基于LabVIEW的图形化MSP430系统开发手段。我们需要在计算机上安装LabVIEW、LabVIEW C Generato ...… 查看全部问答> |
|
版上我经常看到有坛友询问入门MSP430需要什么样的教材,大家一致推荐的是使用用户手册(USER GUIDE)。咱们版块开设的一个目的就是让更多的人能接触并且熟悉MSP430,在新手入门的很多时候对英文版的用户手册是很抵触的,虽然用户手册上的英文都比较 ...… 查看全部问答> |




