历史上的今天
今天是:2025年03月13日(星期四)
2019年03月13日 | 【STM32】外部中断概述、寄存器、库函数(EXTI一般步骤)
2019-03-13 来源:eefocus
STM32F1xx官方资料:
《STM32中文参考手册V10》-第9章 中断和事件
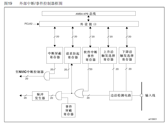
外部中断概述
外部中断(EXTI),和在【STM32】NVIC中断优先级管理(中断向量表) 中讲述的CM3内核的外部中断不同。特指的是,在中断向量表中的EXTI的外部中断。STM32的每个IO都可以作为外部中断输入。
外部中断线
STM32的中断控制器支持19个外部中断、事件请求(也就是19条外部中断线):
线0~15:对应外部IO口的输入中断;
线16:连接到PVD输出;
线17:连接到RTC闹钟事件;
线18:连接到USB唤醒事件。

每条外部中断线可以独立的配置触发方式(上升沿、下降沿或者双边沿触发)、使能/失能中断、专用的状态位。
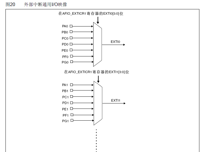
但是,从上面可以看出,STM32供IO使用的中断线只有16条,但是STM32F10x系列的IO口多达上百个,其中STM32F103ZET6有112个引脚(7组GPIO,每组16个)。那么中断线怎么跟IO口对应呢?

从上图可以轻易地看出来:每个GPIOx的同一编号的引脚(共7个)与一条中断线对应。比如PA0、PB0、PC0、PD0、PE0、PF0、PG0一条中断线。
注意一下:同一个时间,只能有一个IO口映射到同一个中断线。也就是说,PA0和PB0不能同一时间映射到同一个中断线,而PA0、PA1则可以同时映射,因为它们不是在同一个中断线上。
中断服务函数
那么是不是16个中断线就可以分配16个中断服务函数呢?
答案也不是。之前在【STM32】NVIC中断优先级管理(中断向量表) 文章中,我们介绍了中断向量表。在中断向量表中,IO口外部中断在中断向量表中只分配了7个中断向量,也就是只能使用7个中断服务函数。

从上图中可以看出,外部中断线5~9分配一个中断向量,共用一个服务函数;外部中断线10~15分配一个中断向量,共用一个中断服务函数;而中断向量线0-4则单独使用一个中断服务函数。也就是说,IO口的外部中断最多只能使用7个。
下面列举了中断服务函数的名称(在启动文件startup_stm32f10x_hd.s上):
void EXTI0_IRQHandler()
void EXTI1_IRQHandler()
void EXTI2_IRQHandler()
void EXTI3_IRQHandler()
void EXTI4_IRQHandler()
void EXTI9_5_IRQHandler()
void EXTI15_10_IRQHandler()
外部中断相关配置寄存器
中断屏蔽寄存器(EXTI_IMR)

作用:每一位对应着一条中断线。清零表示屏蔽该线路上的中断请求;置1表示打开该线路上的中断请求。
事件屏蔽寄存器(EXTI_EMR)

作用:每一位对应着一条中断线。清零表示屏蔽该线路上的事件请求;置1表示打开该线路上的事件请求。
上升沿触发选择寄存器(EXTI_RTSR)

作用:每一位对应着一条中断线。清零表示关闭上升沿触发中断或事件;置1表示打开上升沿触发中断或事件。
下降沿触发选择寄存器(EXTI_FTSR)

作用:每一位对应着一条中断线。清零表示关闭下降沿触发中断或事件;置1表示打开下降沿触发中断或事件。
软件触发事件寄存器(EXTI_SWIER)

作用:每一位对应着一条中断线。当EXTIx中断有效且SWIER=0时,向SWIER写1将触发中断请求。
挂起寄存器(EXTI_PR)

作用:每一位对应着一条中断线。如果第i个中断触发了,则PR位对应位自动置1;向PR位写入1清零该位,同时清除SWIER位。
外部中断配置相关库函数
1个映射函数
void GPIO_EXTILineConfig(uint8_t GPIO_PortSource, uint8_t GPIO_PinSource);
作用:设置IO口与中断线之间的映射关系。
1个初始化函数
void EXTI_Init(EXTI_InitTypeDef* EXTI_InitStruct);
作用:初始化中断线,设置触发方式、中断还是事件等等。
2个标志位函数
ITStatus EXTI_GetITStatus(uint32_t EXTI_Line);
void EXTI_ClearITPendingBit(uint32_t EXTI_Line);
作用:前者判断中断线中断状态,是否发生;后者清除中断线上的中断标志位。
实际上固件库除了这两个标志位函数之外,还提供了两个函数来判断外部中断状态和清除爱步状态标志位的函数,分别为:
FlagStatus EXTI_GetFlagStatus(uint32_t EXTI_Line);
void EXTI_ClearFlag(uint32_t EXTI_Line);
它们的作用和前面两个函数的作用类似,只是在EXTI_GetITStatus()函数中,会先判断这种中断是否使能,使能了才去判断中断标志位,而EXTI_GetFlagStatus则直接判断状态标志位。
外部中断一般步骤
开启IO口时钟,初始化IO口为输入。调用函数:GPIO_Init();
开启IO口复用时钟。调用函数:RCC_APB2PeriphClockCmd(RCC_APB2Periph_AFIO,ENABLE);
设置IO口与中断线的映射关系。调用函数:GPIO_EXTILineConfig();
初始化线上中断,设置触发条件等。调用函数:EXTI_Init();
配置中断分组(NVIC),并使能中断。调用函数:NVIC_Init();
编写中断服务函数。调用函数:EXTIx_IRQHandler();
清除中断标志位。调用函数:EXTI_ClearITPendingBit()。
下面按照这个一般步骤来进行一个简单的外部中断程序:
void KEY_Init(void) //IO初始化
{
GPIO_InitTypeDef GPIO_InitStructure;
RCC_APB2PeriphClockCmd(RCC_APB2Periph_GPIOA|RCC_APB2Periph_GPIOE,ENABLE);//使能PORTA,PORTE时钟
GPIO_InitStructure.GPIO_Pin = GPIO_Pin_2|GPIO_Pin_3|GPIO_Pin_4;//KEY0-KEY2
GPIO_InitStructure.GPIO_Mode = GPIO_Mode_IPU; //设置成上拉输入
GPIO_Init(GPIOE, &GPIO_InitStructure);//初始化GPIOE2,3,4
//初始化 WK_UP-->GPIOA.0 下拉输入
GPIO_InitStructure.GPIO_Pin = GPIO_Pin_0;
GPIO_InitStructure.GPIO_Mode = GPIO_Mode_IPD; //PA0设置成输入,默认下拉
GPIO_Init(GPIOA, &GPIO_InitStructure);//初始化GPIOA.0
}
void EXTIX_Init(void)
{
EXTI_InitTypeDef EXTI_InitStructure;
NVIC_InitTypeDef NVIC_InitStructure;
KEY_Init(); // 按键端口初始化
RCC_APB2PeriphClockCmd(RCC_APB2Periph_AFIO,ENABLE); //使能复用功能时钟
//GPIOE.2 中断线以及中断初始化配置 下降沿触发
GPIO_EXTILineConfig(GPIO_PortSourceGPIOE,GPIO_PinSource2);
EXTI_InitStructure.EXTI_Line=EXTI_Line2; //KEY2
EXTI_InitStructure.EXTI_Mode = EXTI_Mode_Interrupt;
EXTI_InitStructure.EXTI_Trigger = EXTI_Trigger_Falling;
EXTI_InitStructure.EXTI_LineCmd = ENABLE;
EXTI_Init(&EXTI_InitStructure); //根据EXTI_InitStruct中指定的参数初始化外设EXTI寄存器
//GPIOE.3 中断线以及中断初始化配置 下降沿触发 //KEY1
GPIO_EXTILineConfig(GPIO_PortSourceGPIOE,GPIO_PinSource3);
EXTI_InitStructure.EXTI_Line=EXTI_Line3;
EXTI_Init(&EXTI_InitStructure); //根据EXTI_InitStruct中指定的参数初始化外设EXTI寄存器
//GPIOE.4 中断线以及中断初始化配置 下降沿触发 //KEY0
GPIO_EXTILineConfig(GPIO_PortSourceGPIOE,GPIO_PinSource4);
EXTI_InitStructure.EXTI_Line=EXTI_Line4;
EXTI_Init(&EXTI_InitStructure); //根据EXTI_InitStruct中指定的参数初始化外设EXTI寄存器
//GPIOA.0 中断线以及中断初始化配置 上升沿触发 PA0 WK_UP
GPIO_EXTILineConfig(GPIO_PortSourceGPIOA,GPIO_PinSource0);
EXTI_InitStructure.EXTI_Line=EXTI_Line0;
EXTI_InitStructure.EXTI_Trigger = EXTI_Trigger_Rising;
EXTI_Init(&EXTI_InitStructure); //根据EXTI_InitStruct中指定的参数初始化外设EXTI寄存器
NVIC_InitStructure.NVIC_IRQChannel = EXTI0_IRQn; //使能按键WK_UP所在的外部中断通道
NVIC_InitStructure.NVIC_IRQChannelPreemptionPriority = 0x02; //抢占优先级2,
NVIC_InitStructure.NVIC_IRQChannelSubPriority = 0x03; //子优先级3
NVIC_InitStructure.NVIC_IRQChannelCmd = ENABLE; //使能外部中断通道
NVIC_Init(&NVIC_InitStructure);
NVIC_InitStructure.NVIC_IRQChannel = EXTI2_IRQn; //使能按键KEY2所在的外部中断通道
NVIC_InitStructure.NVIC_IRQChannelPreemptionPriority = 0x02; //抢占优先级2,
NVIC_InitStructure.NVIC_IRQChannelSubPriority = 0x02; //子优先级2
NVIC_InitStructure.NVIC_IRQChannelCmd = ENABLE; //使能外部中断通道
NVIC_Init(&NVIC_InitStructure);
NVIC_InitStructure.NVIC_IRQChannel = EXTI3_IRQn; //使能按键KEY1所在的外部中断通道
NVIC_InitStructure.NVIC_IRQChannelPreemptionPriority = 0x02; //抢占优先级2
NVIC_InitStructure.NVIC_IRQChannelSubPriority = 0x01; //子优先级1
NVIC_InitStructure.NVIC_IRQChannelCmd = ENABLE; //使能外部中断通道
NVIC_Init(&NVIC_InitStructure); //根据NVIC_InitStruct中指定的参数初始化外设NVIC寄存器
NVIC_InitStructure.NVIC_IRQChannel = EXTI4_IRQn; //使能按键KEY0所在的外部中断通道
NVIC_InitStructure.NVIC_IRQChannelPreemptionPriority = 0x02; //抢占优先级2
NVIC_InitStructure.NVIC_IRQChannelSubPriority = 0x00; //子优先级0
NVIC_InitStructure.NVIC_IRQChannelCmd = ENABLE; //使能外部中断通道
NVIC_Init(&NVIC_InitStructure); //根据NVIC_InitStruct中指定的参数初始化外设NVIC寄存器
}
//外部中断0服务程序
void EXTI0_IRQHandler(void)
{
delay_ms(10);//消抖
if(WK_UP==1) //WK_UP按键
{
BEEP=!BEEP;
}
EXTI_ClearITPendingBit(EXTI_Line0); //清除LINE0上的中断标志位
}
//外部中断2服务程序
void EXTI2_IRQHandler(void)
{
delay_ms(10);//消抖
if(KEY2==0) //按键KEY2
{
LED0=!LED0;
}
EXTI_ClearITPendingBit(EXTI_Line2); //清除LINE2上的中断标志位
}
//外部中断3服务程序
void EXTI3_IRQHandler(void)
{
delay_ms(10);//消抖
if(KEY1==0) //按键KEY1
{
LED1=!LED1;
}
EXTI_ClearITPendingBit(EXTI_Line3); //清除LINE3上的中断标志位
}
void EXTI4_IRQHandler(void)
{
delay_ms(10);//消抖
if(KEY0==0) //按键KEY0
{
LED0=!LED0;
LED1=!LED1;
}
EXTI_ClearITPendingBit(EXTI_Line4); //清除LINE4上的中断标志位
}
EXTIX_Init函数
RCC_APB2PeriphClockCmd(RCC_APB2Periph_AFIO,ENABLE),使能复用功能时钟,这个步骤不能省略,否则肯定会出问题。【STM32】STM32端口复用和重映射(AFIO辅助功能时钟)
在编写中断处理函数的过程中,在最后一步,一定要记得清除中断标志位。调用函数:EXTI_ClearITPendingBit()。否则下次中断就不会发生。
史海拾趣
|
持续了六年的数字电视地面传输标准之争终于尘埃落定。曾经水火不相容的清华、上交大、广科院三个标准方案最终将以集合各自特色技术的“融合标准”方案面世。但是,这并不意味着三方都能成为最终标准的获益者,因为标准必须经历一年试用期,届 ...… 查看全部问答> |
|
rotel DXP2004教程(原理图,PCB)下载 [ 本帖最后由 shuijian 于 2008-10-21 17:23 编辑 ]… 查看全部问答> |
|
可编程霓虹灯图形动态广告控制器的设计 摘要 本文结合国内外霓虹灯控制技术的发展状况设计了一种采用美国ATMEL公司生产的AVR系列单片机中的ATmega8作控制芯片的霓虹灯控制器.通过ATmega8芯片控制驱动电路,在由驱动电路驱动继电器,而继电器则作 ...… 查看全部问答> |
|
我发过两篇了..但是一直都没人解答 我自己这样写了一段 你们给看看对吗 DSP有4个字节一个一个的往SPI上发送.然后与SPI上已计算出的一个字节进行比较 unsigned Rev_data(unsigned flag_msb)//这是一个接收返回函数,有关硬件的 { } ...… 查看全部问答> |
|
看过版主大神的大作,想自己也实践一下,不过发现有个低端问题,求问,SD卡不是共有九个脚吗,要怎么跟LPC1114连接呢?哪个对应那个?(其实版主大神的图我没看懂,我承认我很弱。。。。。。):L … 查看全部问答> |
|
相信很多高手用TI的图形库,各个空间用起来是方便了许多!今天准备在不同的控件界面下,显示例如时间这类不断需要更新的东西,而在不同的图层下需要动态循环显示的内容是不一样的。因为经验缺乏,我现在用的方法觉得很死,就是利用一个变量,看这个 ...… 查看全部问答> |
|
【玩转ADuCM360】带个LCD --- VG-240-R01LCM(VG5188) 这个LCD型号是VG-240-R01LCM(VG5188),驱动芯片是R61503B 网上关于这个芯片的初始代码很少,昨天搞了一下,没有反应。今天继续! … 查看全部问答> |
|
module bianma(in,EI,EO,GS,out); input [7:0] in; input EI; output EO,GS; output [2:0]out; reg [2:0]out; reg EO,GS; always @(EI,in) if(EI) case(in) 8\'b11111110: begin out=3\'b111;GS=0;EO=1;end 8\' ...… 查看全部问答> |
|
基于LABVIEW和RL78评估板的心电图采集系统 创意进度贴+ RL78/G14 DEMO使用 基于LABVIEW和RL78评估板的心电图采集系统 创意进度贴+ RL78/G14 DEMO使用 收到板子后就把程序安装了,先用下DEMO程序,启动界面选择COM4连接,可以看到检测数据状态输出,截图如下: 在此可以查看内存数据: 在此可以做自检: 编程环境CubeS ...… 查看全部问答> |




