历史上的今天
今天是:2024年12月19日(星期四)
2019年12月19日 | 技术文章—气体检测应用的组网方案
2019-12-19 来源:ZLG立功科技一致远电子
气体探测和监控是当前比较普遍的应用,被广泛应用于工业生产、医学诊断、环境监测、国防等领域。本文将详细介绍气体检测行业的RS-485组网方案。
近年来,随着中国经济的高速发展,科学技术的进步为气体检测仪器仪表行业的发展提供了条件,市场和政府政策的推动、人们安全意识的进步、相关法规法律的完善是气体检测行业发展的核心动力。近几年,全球气体检测仪器保持着8%左右的速度增长。伴随我国经济的快速发展,也将迎来更大的繁荣。气体检测仪器仪表行业的广阔前景,吸引了相关工业仪器仪表巨头的高度关注。
气体检测传感器的功能和分类
气体检测仪是一种气体泄露浓度检测的仪器仪表工具,其中包括:便携式气体检测仪、手持式气体检测仪、固定式气体检测仪、在线式气体检测仪等。主要利用气体传感器来检测环境中存在的气体种类,气体传感器是用来检测气体的成份和含量的传感器。广泛应用于工业、医疗、石油化工及电力行业。

图1 气体检测仪应用示意图
气体检测仪输出信号主要分为两种:4-20mA和RS-485。
4-20mA:通常民用采取该方式;
RS-485:主要用于工业现场,并且部分应用场景会使用隔离;
4~20mA模拟量传输的特点:处理速度快,在应用时可以省掉软件开发上的麻烦,很方便的集成到系统中来。但是在实施时,从布线方面讲,模拟量的采集只能一对一的布线,即一个模拟量信号必须布一条(对)线。另外,模拟量的抗干扰能力较弱,传输的距离、所能表示的数据也很有限。
RS-485传输的特点:相对于模拟量信号,RS485的响应速度较慢。但是RS485通讯可以传输较大位宽的数据,可以传输较多的数据内容。另外在布线上,RS485信号的采集可以采用一对多的总线方式(只用两条线就可以采集多个信号量),RS485信号的传输距离也较远,抗干扰能力也较强。行业产品将逐渐由4~20mA替换为RS-485总线形式。
表1 气体检测仪通讯方式对比

气体检测仪表组网特性
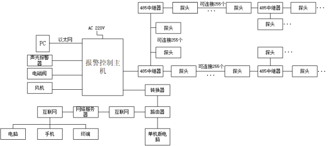
气体报警控制系统包括气体检测探单元、信号传输采集单元、显示单元(报警控制主机上集中显示)、监控器、控制单元、报警单元、被控设备单元(如风机、电磁阀)组成。气体检测探头将现场检测到的气体浓度转为标准信号,如4-20mA或者RS485等信号,然后将信号输送到报警控制主机上进行统一显示。两种通讯形式的组网框图如下图2与图3所示。

图2 4~20mA通讯应用框图

图3 RS-485通讯应用框图
气体检测仪行业分析
1、行业通讯方案升级
气体检测仪早期使用4~20mA模拟量传输,由于两方面原因将被RS-485所替换。
通讯形式特性原因:模拟量传输存在系统不可组网、抗干扰性较差及传输数量较少等问题;
其次对于气体检测厂家而言,4~20mA的检测仪表过于通用,已被替换,会选用RS-485做自主协议建立替换壁垒。
2、行业标准制定
行业标准的发布带来隔离RS-485需求机会点,气体检测仪在冶金、石油、化工、市政、地下管廊等行业应用十分广泛,根据国标《GB15322.2-2003可燃气体探测器第2部分:独立式可燃气体探测器》5.1.16章节中要求在于市政及城市地下管廊项目中,气体检测仪设备接受下表各项测试,试验后探测器功能应用正常。包括如下:
试验期间,探测器不应发出报警信号或不可恢复的故障信号;
试验后,探测器的报警动作值与报警设定值之差不应超过±5%LEL。
具体如下所示:

图4 气体检测仪行业标准
ZLG致远电子基于自主研发设计的电源芯片ZLG1001,推出Priority系列全工况优选电源(简称P系列),满足所有工况需求,为用户提供稳定、优质的供电解决方案。
P系列电源产品参数如下:
隔离电压:3000VDC;
产品封装:SIP兼容国内、国际产品的封装;
支持持续短路,自恢复;
符合RoHS的生产工艺;
完善的老化测试、EMC测试。

另外,ZLG致远电子推出的全隔离SK系列开板隔离RS-485模块SK4400S,由于应用更简便、展板面积较分立搭建更小,已深受行业认可。SK4400S具体参数如下所示:
集隔离及ESD总线保护功能于一身;
隔离电压3500VDC/2500VAC;
同一个网络最多允许连接128个节点;
工作温度:-25℃~+85℃;
带短路保护、过温保护。

下一篇:孔板流量计的使用检查问题
史海拾趣
|
本人有一WINCE程序,无原代码,软件是存入SD卡,放入一体机内运行,现想加密别人无法拷贝或是拷贝后需注册码,或是在软件启动时到注册表某一位置检查注册码,如查不到自动退出 求高手指点,或是有没有哪款加壳软件可以实现 … 查看全部问答> |
|
问的再直接一点 如果我只有一个安装了windows XP的操作系统(没有硬件板子,也没有任何其他的开发软件,只有一个裸机+操作系统) 那么我想搞WinCE的应用程序开发,而且只让开发出来的程序在windows XP下模拟运行 那么,我都要安装什么软件 … 查看全部问答> |
|
最近按照MSDN的步骤在玩WinCE Bootloader,按照其标准流程用命令行编译,发现根本不能编译,连建立环境都建立不了。 在sysgen的时候就提示“环境变量SYSGEN没有定义”。 网上搜索一翻,发现了一些贴子,就先建立了一个工程,并把Bootloader所在的 ...… 查看全部问答> |
|
小弟刚接触嵌入式驱动开发,想了解下三星s3c2440a串口驱动,源代码和s3c2440a用户手册都有了,但是看不懂串口驱动的源代码,跪求各为大虾为小弟分析下代码… 查看全部问答> |
|
小弟初学者,请指教以下程序中有“??”的问题: LPC900单片机与串口通信例程 *****************************************************************************/ #include #define uchar unsigned char uchar temp; void UAR ...… 查看全部问答> |
|
我最进用amd 的pentium,开发socket,出现里以下错误,请高人指点: ------------------------------------------------------------------------ Page fault Page Dir Base :0x7bb8000 Esp0 0x07bfe660 ;0x00000000, ...… 查看全部问答> |
|
关于IAR4.42使用J-LinkRDI烧写/调试STM32.. ...使用最新V3.94的RDI..里面已支持了STM32全系列的Flashloader..代码好象成功下载.但好象不能调试.一点就出错....J-Link RDI 的烧写速度实在是快..比IAR的flash loader爽太多了.有人用过请指点~Info IAR4.42 kickst ...… 查看全部问答> |
|
寄存器设置如下: SYSCFG_RMPCR1|=0x10; //TX在PA2 RX在PA3 USART1_BRR1 = 0x68; USART1_BRR2 = 0x03; USART1_CR2 = 0x28; USART1_CR3 &nb ...… 查看全部问答> |




