历史上的今天
今天是:2025年03月04日(星期二)
2020年03月04日 | 你知道汽车空调核心系统是如何设计的吗?
2020-03-04 来源:EEWORLD
导读:汽车空调作为一辆车的最基本配置之一,能够对车厢内的空气进行加热、制冷、通风和净化处理,以满足人们对车辆乘坐环境的舒适性要求。本文将为您详细介绍汽车空调系统中重要的组成部分:空调控制器。
空调系统组成
一个标准的汽车空调系统由空调控制面板、空调压缩机、空调PTC、空调控制器、鼓风机以及各类执行器件和传感器组成。其中,空调控制面板负责用户指令的输入,司乘人员可以通过空调控制面板来调节车内空气的温度、湿度、洁净度、流速等;空调压缩机用于空气的制冷;空调PTC用于空气的制热;鼓风机用于输出一定的风量;而空调控制器,正是联结以上各个产品的核心,它可以准确地获取车内环境实况,根据用户需求来控制各个模块,从而使得车内环境满足用户的要求。

图 1. 空调系统组成
空调控制器框图
空调控制器连接着车内多个传感器,能够通过这些传感器准确获取车内环境。同时,控制器通过CAN与空调控制面板通讯,可以实时的获取驾驶员对环境的要求。利用内部算法,通过CAN来控制空调压缩机与空调PTC,鼓风机并且通过控制风门电机,阀门等执行器件,来达到对车内环境的精确控制。
详细的空调控制器框图如下:

图 2. 空调控制器框图
关键器件推荐
主控:空调控制器由于需要连接车内多个传感器,需要较为复杂的控制算法,对主控的FLASH大小和ADC路数要求较高。NXP的S32K系列MCU,资源丰富,性价比高。Flash从128KB到2MB,ADC路数从13路到64路。足以胜任不同需求的空调控制器应用。

图3. S32K系列资源
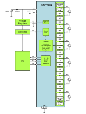
多路H桥驱动:ON的NCV772x (x: 1,3,4,5,6)系列,最多可驱动11个直流电机。具有如下特点:
0.5A持续电流,1.1A峰值电流;
5MHz SPI 通讯
兼容5V和3.3V的系统;
过压、欠压关断;过温、过流保护;
轻载检测;
故障错误上报;

图4. NCV7726典型应用
多路低边驱动:ELMOS的E520.01(12通道)、 E520.03(8通道),是具有堵转检测的多通道低边驱动芯片。对于步进电机驱动场合十分适用,其特点如下:
(RON typ. 1.2Ohm / IMAX = 350mA),带堵转检测功能
开路、过温检测、短路检测和限制、驱动感性负载可输出箝位
输出可并联驱动更大负载
数字电压范围3V~5.5V
待机电流小 <1uA
SPI接口与MCU通讯

图5. E520.0x 框图
史海拾趣
|
LPC1311/13/42/43 32-bit ARM Cortex-M3 microcontroller; up to 32 kB flash and 8 kB SRAM; USB device 英文数据手册,来自于http://www.nxp.com.… 查看全部问答> |
|
我的实习任务是在一个开发板的NAND FLASH上建立一个文件系统,使用GNU工具。我最近看了一下关于LINUX下文件系统的讲解,但是基中有很多的系统调用,而我需要在没有操作系统的情况下完成,那我该怎么办,所有的工作都需要从头开始吗? 还有就是格式 ...… 查看全部问答> |
|
请教,P4CPU 32位地址总线与64位数据总线的关系,及如何工作。 如题。 还有: 通常所说的:访问是通过地址总线还是数据总线呢? P4是64位数据总线,那么32位windows为何只能访问32位*呢?… 查看全部问答> |
|
本帖最后由 jameswangsynnex 于 2015-3-3 20:01 编辑 闪联推出物联网“感知生活”理念——— 虽然物联网的概念越来越深入人心,但是作为普通消费者却还暂时无法感受到其相关应用。昨天,物联网标准工作组副组长、闪联信息技术工程中心总裁孙 ...… 查看全部问答> |
|
我想从外部输入32KHz或者更低的频率如1KHz的方波到OSC32_IN脚,OSC32_OUT浮空。 内部寄存器还是按RTC的设置。 此法是否有问题?… 查看全部问答> |
|
这些启动文件分别对应那些芯片? - startup_stm32f10x_ld_vl.s - startup_stm32f10x_ld.s - startup_stm32f10x_md_vl.s - startup_stm32f10x_md.s - startup_stm32f10x_hd_vl.s - startup_stm32f10x_hd.s - startup_stm32f10x_xl.s - star ...… 查看全部问答> |




