历史上的今天
返回首页

历史上的今天

今天是:2025年03月11日(星期二)

正在发生

2020年03月11日 | 示波器的基本组成原理

2020-03-11 来源:eefocus

1、显示原理
偏转系统工作原理图,如图1所示:


图1 偏转系统工作原理图

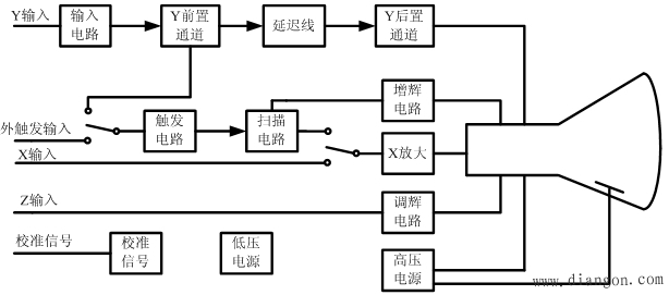
2、框图
示波器基本组成框图,如图2所示:


图2 示波器基本组成框图

3、重要组成
(1)示波管
示波管及电子束控制电路,如图3所示:


图3 示波管及电子束控制电路

2)偏转系统和触发
示波器组成框图及波形关系图,如图4所示:


图4 示波器组成框图及波形关系图

推荐阅读

史海拾趣

Aten International公司的发展小趣事

在电子行业中,标准化建设对于提升产品质量和企业竞争力具有重要意义。Aten International深知标准化建设的重要性,因此在产品研发和生产过程中始终坚持高标准、严要求。公司还积极参与国际标准化组织的活动,推动相关标准的制定和完善。正是凭借在标准化建设方面的卓越表现,Aten International赢得了业界的高度认可和广泛赞誉。

以上五个故事虽然基于虚构,但它们都反映了Aten International在电子行业发展的真实情况。这些故事展示了公司在技术创新、市场拓展、标准化建设等方面的努力和成就,也体现了Aten International在电子行业中的领先地位和卓越贡献。

Advanced Pressure Technology公司的发展小趣事

随着销售量的持续增长,APT公司很快便超出了其初始设施的产能。为了满足市场需求,公司于1992年迁至加利福尼亚州纳帕市的一座占地36,000平方英尺的工厂,并配备了2,000平方英尺的100级洁净室。新工厂的启用为APT公司提供了更大的发展空间,也进一步提升了其产品质量和产能。同时,APT公司始终致力于技术创新,不断推出适应市场需求的新产品,进一步巩固了其在气体输送领域的领先地位。

FCT Electronics公司的发展小趣事

随着电子产品的日益复杂化,FCT Electronics意识到技术创新是保持竞争力的关键。公司投入大量资源进行研发,成功开发出一系列高性能的测试设备。其中,一款多功能集成电路测试系统因其高效、稳定、可靠的特点,被众多电子制造商所采纳,为FCT Electronics赢得了极高的声誉。

Bestar Electric公司的发展小趣事

为了进一步提升竞争力,Bestar Electric开始整合产业链资源。公司通过与供应商建立长期合作关系,确保原材料的稳定供应;同时,公司还涉足电子产品的组装和制造领域,实现了产业链的垂直整合。此外,公司还积极探索多元化发展路径,涉足相关领域,如智能家居、物联网等,以拓展新的增长点。

Analogix Semiconductor公司的发展小趣事

随着技术实力的提升和产品线的丰富,Bestar Electric开始积极拓展市场。公司通过参加国际电子展、建立销售团队和合作伙伴网络等方式,将产品推向全球市场。同时,公司注重品牌建设,通过广告宣传和客户服务提升品牌知名度和美誉度。

Good-Ark公司的发展小趣事
用于检测环境中的声音,并将其转换为电信号。

问答坊 | AI 解惑

UC/OS在 320 2812 上的移植和研究

https://bbs.eeworld.com.cn/thread-77147-1-1.html 这里有更加详细的论文!…

查看全部问答>

常用运算放大器型号简介

常用运算放大器型号简介 好辛苦才找到,大家就给点辛苦费吧....…

查看全部问答>

SDK的安装问题

我安装的SDK为什么有的可以在EVC里看得到有的看不到?…

查看全部问答>

请问关于 RHAPSODY.V6.2 的问题

请问一下,有哪位大侠用过 vxworks下的建模软件I-LOGIX.RHAPSODY.V6.2,我在网上下了个这个软件,但结果不能安装,请问上怎么回事呢,我还有个6.0版本的,能安装,但结果却没有帮助文件,就没法学习怎么使用,也很恼火,请高手指点一下,我想学习在vxworks下 ...…

查看全部问答>

重金酬谢!!!!! 求破解手机 代码

重金酬谢!!!!! 求破解手机   代码 现在有个机型是CDMA的 原来是日文和英文 现在想改为法文或其他文字!~!!!!!!!! 芯片\"三洋高通\" 重金酬谢!!!!! 联系13681843776…

查看全部问答>

哪位配置过8962的CAN可以接收任意ID数据

想用CAN接收任意ID的数据,不知道哪位配置过,谢谢…

查看全部问答>

MDK编译提示错误

LedINT.c(36): warning:  #1-D: last line of file ends without a newline     每一个工程都有,为什么?…

查看全部问答>

USBASP制作不成功,希望高手帮忙!!!

半年内做了好几个手工板,一直没有成功,电路是按上面压缩包里做的,固件也是按照里边做的,下载的时候用的也是USBASP下载线下载的,但是插上电脑以后显示 [img]file:///C:/Users/Administrator.PC-20120816MPVV/AppData/Roaming/Tencent/Users/ ...…

查看全部问答>

SM5812-001传感器用51如何才能获得数据

请大家帮个忙看看这个传感器如何写驱动!我自己写了一下但是没有获得数据!我估计是我通信没做好!…

查看全部问答>