历史上的今天
今天是:2025年01月17日(星期五)
2021年01月17日 | 8051单片机教程第三课:几个基本概念
2021-01-17 来源:eefocus
数的本质和物理现象。
我们知道,计算机可以进行数学运算,这可令我们非常的难以理解,计算机吗,我们虽不了解它的组成,但它总只是一些电子元器件,怎么可以进行数学运算呢?我们做数学题如37+45是这样做的,先在纸上写37,然后在下面写45,然后大脑运算,最后写出结果,运算的原材料:37、45和结果:82都是写在纸上的,计算机中又是放在什么地方呢?为了解决这个问题,先让我们做一个实验:这里有一盏灯,我们知道灯要么亮,要么不亮,就有两种状态,我们可以用’0’和’1’来代替这两种状态,规定亮为’1’,不亮为’0’。现在放上两盏灯,一共有几种状态呢?我们列表来看一下:

请大家自已写上3盏灯的情况000001010011100101110111
我们来看,这个000,001,101不就是我们学过的的二进制数吗?本来,灯的亮和灭只是一种物理现象,可当我们把它们按一按的顺序排更好后,灯的亮和灭就代表了数字了。让我们再抽象一步,灯为什么会亮呢?看电路1,是因为输出电路输出高电平,给灯通了电。因此,灯亮和灭就可以用电路的输出是高电平还是低电平来替代了。这样,数字就和电平的高、低联系上了。(请想一下,我们还看到过什么样的类似的例子呢?(海军之)灯语、旗语,电报,甚至红、绿灯)
位的含义:
通过上面的实验我们已经知道:一盏灯亮或者说一根线的电平的高低,可以代表两种状态:0和1。实际上这就是一个二进制位,因此我们就把一根线称之为一“位”,用BIT表示。
字节的含义:
一根线可以表于0和1,两根线可以表达00,01,10,11四种状态,也就是可以表于0到3,而三根可以表达0-7,计算机中通常用8根线放在一起,同时计数,就可以表过到0-255一共256种状态。这8根线或者8位就称之为一个字节(BYTE)。不要问我为什么是8根而不是其它数,因为我也不知道。(计算机世界是一个人造的世界,不是自然界,很多事情你无法问为什么,只能说:它是一种规定,大家在以后的学习过程中也要注意这个问题)
存储器的工作原理:
1、存储器构造
存储器就是用来存放数据的地方。它是利用电平的高低来存放数据的,也就是说,它存放的实际上是电平的高、低,而不是我们所习惯认为的1234这样的数字,这样,我们的一个谜团就解开了,计算机也没什么神秘的吗。


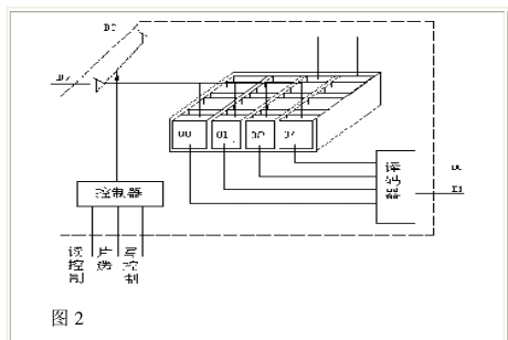
让我们看图2。这是一个存储器的示意图:一个存储器就象一个个的小抽屉,一个小抽屉里有八个小格子,每个小格子就是用来存放“电荷”的,电荷通过与它相连的电线传进来或释放掉,至于电荷在小格子里是怎样存的,就不用我们操心了,你可以把电线想象成水管,小格子里的电荷就象是水,那就好理解了。存储器中的每个小抽屉就是一个放数据的地方,我们称之为一个“单元”。
有了这么一个构造,我们就可以开始存放数据了,想要放进一个数据12,也就是00001100,我们只要把第二号和第三号小格子里存满电荷,而其它小格子里的电荷给放掉就行了(看图3)。可是问题出来了,看图2,一个存储器有好多单元,线是并联的,在放入电荷的时候,会将电荷放入所有的单元中,而释放电荷的时候,会把每个单元中的电荷都放掉,这样的话,不管存储器有多少个单元,都只能放同一个数,这当然不是我们所希望的,因此,要在结构上稍作变化,看图2,在每个单元上有个控制线,我想要把数据放进哪个单元,就给一个信号这个单元的控制线,这个控制线就把开关打开,这样电荷就可以自由流动了,而其它单元控制线上没有信号,所以开关不打开,不会受到影响,这样,只要控制不同单元的控制线,就可以向各单元写入不同的数据了,同样,如果要某个单元中取数据,也只要打开相应的控制开关就行了。
2、存储器译码
那么,我们怎样来控制各个单元的控制线呢?这个还不简单,把每个单元元的控制线都引到集成电路的外面不就行了吗?事情可没那么简单,一片27512存储器中有65536个单元,把每根线都引出来,这个集成电路就得有6万多个脚?不行,怎么办?要想法减少线的数量。我们有一种方法称这为译码,简单介绍一下:一根线可以代表2种状态,2根线可以代表4种状态,3根线可以代表几种,256种状态又需要几根线代表?8种,8根线,所以65536种状态我们只需要16根线就可以代表了。
3、存储器的选片及总线的概念
至此,译码的问题解决了,让我们再来关注另外一个问题。送入每个单元的八根线是用从什么地方来的呢?它就是从计算机上接过来的,一般地,这八根线除了接一个存储器之外,还要接其它的器件,如图4所示。这样问题就出来了,这八根线既然不是存储器和计算机之间专用的,如果总是将某个单元接在这八根线上,就不好了,比如这个存储器单元中的数值是0FFH另一个存储器的单元是00H,那么这根线到底是处于高电平,还是低电平?岂非要打架看谁历害了?所以我们要让它们分离。办法当然很简单,当外面的线接到集成电路的引脚进来后,不直接接到各单元去,中间再加一组开关(参考图4)就行了。平时我们让开关打开着,如果确实是要向这个存储器中写入数据,或要从存储器中读出数据,再让开关接通就行了。这组开关由三根引线选择:读控制端、写控制端和片选端。要将数据写入片中,先选中该片,然后发出写信号,开关就合上了,并将传过来的数据(电荷)写入片中。如果要读,先选中该片,然后发出读信号,开关合上,数据就被送出去了。注意图4,读和写信号同时还接入到另一个存储器,但是由于片选端不同,所以虽有读或写信号,但没有片选信号,所以另一个存储器不会“误会”而开门,造成冲突。那么会不同时选中两片芯片呢?只要是设计好的系统就不会,因为它是由计算控制的,而不是我们人来控制的,如果真的出现同时出现选中两片的情况,那就是电路出了故障了,这不在我们的讨论之列。
从上面的介绍中我们已经看到,用来传递数据的八根线并不是专用的,而是很多器件大家共用的,所以我们称之为数据总线,总线英文名为BUS,总即公交车道,谁者可以走。而十六根地址线也是连在一起的,称之为地址总线。
半导体存储器的分类
按功能可以分为只读和随机存取存储器两大类。所谓只读,从字面上理解就是只可以从里面读,不能写进去,它类似于我们的书本,发到我们手回之后,我们只能读里面的内容,不可以随意更改书本上的内容。只读存储器的英文缩写为ROM(READONLYMEMORY)
所谓随机存取存储器,即随时可以改写,也可以读出里面的数据,它类似于我们的黑板,我可以随时写东西上去,也可以用黑板擦擦掉重写。随机存储器的英文缩写为RAM(READRANDOMMEMORY)这两种存储器的英文缩写一定要记牢。
注意:所谓的只读和随机存取都是指在正常工作情况下而言,也就是在使用这块存储器的时候,而不是指制造这块芯片的时候。否则,只读存储器中的数据是怎么来的呢?其实这个道理也很好理解,书本拿到我们手里是不能改了,可以当它还是原材料——白纸的时候,当然可以由印刷厂印上去了。
顺便解释一下其它几个常见的概念。
PROM,称之为可编程存储器。这就象我们的练习本,买来的时候是空白的,可以写东西上去,可一旦写上去,就擦不掉了,所以它只能用写一次,要是写错了,就报销了。
EPROM,称之为紫外线擦除的可编程只读存储器。它里面的内容写上去之后,如果觉得不满意,可以用一种特殊的方法去掉后重写,这就是用紫外线照射,紫外线就象“消字灵”,可以把字去掉,然后再重写。当然消的次数多了,也就不灵光了,所以这种芯片可以擦除的次数也是有限的——几百次吧。
FLASH,称之为闪速存储器,它和EPROM类似,写上去的东西也可以擦掉重写,但它要方便一些,不需要光照了,只要用电学方法就可以擦除,所以就方便许多,而且寿面也很长(几万到几十万次不等)。
再次强调,这里的所有的写都不是指在正常工作条件下。不管是PROM、EPROM还是FLASHROM,它们的写都要有特殊的条件,一般我们用一种称之为“编程器”的设备来做这项工作,一旦把它装到它的工作位置,就不能随便改写了。
上一篇:MCS-51单片机的内部结构介绍
史海拾趣
|
最近做这方面的内容,有些吃不消 希望大家可以给一些例子作为参考。或者提供一些方法。 也希望正为此头疼的朋友,大家多多讨论。 FFT,英文名Fast Fourier Transforation,中文译音,快速傅里叶变换,其功能是实现频谱的快速计算,即对时序的 ...… 查看全部问答> |
|
PXA270的LCD控制器包含7个DMA通道 以前没用过DMA,不知道这个东西怎么用 看了一下SPEC和相关的代码 发现需要这样一个描述符的结构: typedef struct LCDFrameDescriptorS { UINT32 FDADR; ...… 查看全部问答> |
|
猎头职位:北京世界五百强诚聘symbian高级研发-c++ 有相应的具体JD 客户是世界五百强外资,做智能手机symbian系统的研发 一般要求硕士5年经验以上,具体看个人资质 请有意者速速联系 msn:jessi.wang@hotmail.com e-mail:weiyangwj@sina.com ...… 查看全部问答> |
|
uCOS-ii中好多下面这个代码: #if OS_CRITICAL_METHOD == 3 /* Allocate storage for CPU stat ...… 查看全部问答> |
|
哪些是2510-AT自动调谐算法中常见的误差来源呢?它们有哪些局限性是需要克服的? 常见问题 由于力输出线缆颠倒,可能出现温度超程(ORR)。在2510-AT型自动调谐温度控制源表[1]前部面板上,可以很容易地观察到这一点。如果在温度超程状态 ...… 查看全部问答> |




