历史上的今天
今天是:2025年04月06日(星期日)
2021年04月06日 | 三极管的判别
2021-04-06 来源:elecfans
对于三极管管脚还有其判断问题其实是电子上的基础知识,不过相信有很多朋友都已经忘记如何判断的了,我们都知道三极管是有管芯、三个电极和管壳组成的,这三个电极分别叫做集电极c、发射极e和基极b。而目前我们常见的三极管有锗合金管和硅平面管两种,而每种有分为PNP和NPN两类。
三极管分两个类型 NPN 和 PNP,为便于说明将三极管用两个二极管进行等效,但两个二极管永远不能组成一个三极管

1、 找基极
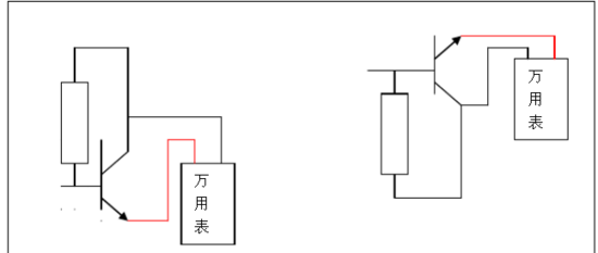
先假设为NPN型,根据NPN型三极管的特性只有在基极加高电位,测量另外两极才能导通。用万用表 R×1K档(以机械表为例)将黑表笔固定接任意一个管脚红表笔碰另外两个管脚,若两次都能导通且阻值相近,但不能为零,说明黑表笔所接的为基极,管子类型为NPN型。
若不能出现两次导通的现象,说明假设有误,应重新假设为PNP型,根据PNP型三极管的特性只有在基极加低电位,测量另外两极才能导通,将红表笔固定接任意一个管脚黑表笔碰另外两个管脚,若两次都能导通且阻值相近,但不能为零,说明红表笔所接的为基极,管子类型为PNP型。
2、 找集电极(以NPN型为例)
先将三极管除基极外的另外两个管脚分别假设为集电极和发射极,用万用表R×1K档,将黑表笔接假设的集电极,红表笔接假设的发射极,通过人体电阻将基极和假设的集电极相连,看表针的偏转角度或阻值。然后调换假设,用相同方法再次进行测量,看针真的偏转角度或阻值。将两次的测量结果进行比较,偏转角度大的一次(阻值小的一次)黑表笔所接的为集电极。

三极管管脚判别方法
大家知道,三极管是含有两个PN结的半导体器件。根据两个PN结连接方式不同,可以分为NPN型和PNP型两种不同导电类型的三极管,测试三极管要使用万用电表的欧姆挡,并选择R×100或R×1k挡位。
假定我们并不知道被测三极管是NPN型还是PNP型,也分不清各管脚是什么电极。测试的第一步是判断哪个管脚是基极。这时,我们任取两个电极(如这两个电极为1、2),用万用电表两支表笔颠倒测量它的正、反向电阻,观察表针的偏转角度;接着,再取1、3两个电极和2、3两个电极,分别颠倒测量它们的正、反向 电阻,观察表针的偏转角度。在这三次颠倒测量中,必然有两次测量结果相近:即颠倒测量中表针一次偏转大,一次偏转小;剩下一次必然是颠倒测量前后指针偏转角度都很小,这一次未测的那只管脚就是我们要寻找的基极。
PN结,定管型
找出三极管的基极后,我们就可以根据基极与另外两个电极之间
PN结的方向来确定管子的导电类型。将万用表的黑表笔接触基极,红表笔接触另外两个电极中的任一电极,若表头指针偏转角度很大,则说明被测三极管为NPN型管;若表头指针偏转角度很小,则被测管即为PNP型。

顺箭头,偏转大
对于NPN型三极管,穿透电流的测量电路如图所示。根据这个原理,用万用电表的黑、红表笔颠倒测量两极间的正、反向电阻Rce和Rec,虽然两次测量中万用表指针偏转角度都很小,但仔细观察,总会有一次偏转角度稍大,此时电流的流向一定是:黑表笔→c极→b极→e极→红表笔,电流流向正好与三极管符号中的箭头方向一致(“顺箭头”),所以此时黑表笔所接的一定是集电极c,红表笔所接的一定是发射极e。

(2)对于PNP型的三极管,道理也类似于NPN型,其电流流向一定是:黑表笔→e极→b极→c极→红表笔,其电流流向也与三极管符号中的箭头方向一致,所以此时黑表笔所接的一定是发射极e,红表笔所接的一定是集电极c。

测不出,动嘴巴
若在“顺箭头,偏转大”的测量过程中,若由于颠倒前后的两次测量指针偏转均太小难以区分时,就要“动嘴巴”了。具体方法是:在两次测量中,用两只手分别捏住两表笔与管脚的结合部,用嘴巴含住(或用舌头抵住)基电极b,仍用“顺箭头,偏转大”的判别方法即可区分开集电极c与发射极e。其中人体起到直流偏置电阻的作用,目的是使效果更加明显。

发射区和基区之间的PN结叫发射结,集电区和基区之间的PN结叫集电极。基区很薄,而发射区较厚,杂质浓度大,PNP型三极管发射区“发射”的是空穴,其移动方向与电流方向一致,故发射极箭头向里;NPN型三极管发射区“发射”的是自由电子,其移动方向与电流方向相反,故发射极箭头向外。发射极箭头指向也是PN结在正向电压下的导通方向。硅晶体三极管和锗晶体三极管都有PNP型和NPN型两种类型。

判别发射极和集电极
由于三极管在制作时,两个P区或两个N区的掺 杂浓度不同,如果发射极、集电极使用正确,三极管具有很强的放大能力,反之,如果发射极、集电极互换使用,则放大能力非常弱,由此即可把管子的发射极、集 电极区别开来。在判别出管型和基极b后,可用下列方法之一来判别集电极和发射极。
1、用万用表拨在R *1档。用手将与另一销压紧碱一起(不要让电极直接接触),以便使测量的现象很明显,一个手指可以是湿润的,红色探头与碱在管脚一起连接在捏,黑笔的另一针,观察万用表指针摆动的权利的大小。然后两个销掉,重复测量的上述步骤。在手两次测量摆动到右边缘的比较,发现摆动的大振幅。 PNP型三极管在黑笔和基座夹紧在管脚连接在一起,重复上述实验,找出一个手摆动范围大时,则黑色笔串联连接在集电极中,红色笔与连接发射器。判别电极法的原理是,使用万用表电池内部到三极管的集电极,发射极电压加,这已扩大容量。一只手捏住其基极,集电极,等于通过手耐三极管具有正偏压,导通时间的手向右摆动幅度反映了放大能力的大小,从而可以判断发射极和集电极的。
2、将万用表拨在R×1档上,将万用表两个表笔接在管子的另外两个管脚,用**一下基极,看表针指示,再将表笔对调,重复上述步骤,找到一个摆动大。对极和PNP型管,红表笔与集电极,黑表笔接连接发射器;而对于NPN型三极管连接,黑笔是集电极,红笔然后发射极。

上一篇:变频器如何测好坏
史海拾趣
|
我们最近要做一个计算机系统结构的实验箱,我不知从何入手。 实验箱主要是这样的, 核心FPGA板 留给用户设计各种cpu , 比如 流水cpu 超标量cpu 等,也就是用来给学生自己开发cpu。 我要做的就是做一个控制部分的电路设计。可以 控制 ...… 查看全部问答> |
|
我在工程的Header Files里添加了miracl.h和mirdef.h两个头文件,还添加了ms32.lib文件,但在编程中使用otnum()等等miracl库中的函数时仍提示错误。 Repw.obj : error LNK2019: unresolved external symbol \"int __cdecl otnum(struct bigtype *,v ...… 查看全部问答> |
|
小弟由于想转入到嵌入式开发的领域中来,所以需要一些最基本的了解,以便有一个更清晰的学习开端,请多多指教: 问题1:在网上查了下嵌入式开发的理解,但越看越晕,一会儿是嵌入式开发,一会儿是linux嵌入 ...… 查看全部问答> |
|
蓝牙新手,想请教下 void DunInit(Task theAppTask, dun_device_type type_of_device, uint16 RI, uint16 DTR, uint16 DCD, uint16 DSR, uint16 priority); 这个DUN初始化函数的参数该如何设定 附上dun.h中的函数说明: /*! &n ...… 查看全部问答> |
|
(1)430默认的是关闭中断嵌套的,除非你在一个中断程序中再次开总中断EINT。(2)当进入中断程序时,只要不在中断中再次开中断,刚总中断是关闭的,此时来中断不管是比当前中断的优先级高还是低都不执行。(3)若在中断A中开了总中断,刚可以响应 ...… 查看全部问答> |
|
module moto_test(clock,key,duty_cycle,pwm_en,pwm_in,motoa,motob,led); input clock; //系统时钟(48MHz) input[2:0] ...… 查看全部问答> |




