历史上的今天
今天是:2025年01月30日(星期四)
2018年01月30日 | 采用DS1302与AT89C2051的红外遥控LED电子钟制作
2018-01-30 来源:eefocus
自制LED电子
钟在很多电子报刊杂志上都可以见到,但大多数在断电后都要重新设置时间等参数,给使用带来很多不便。也有用后备电池作为备用电源的,但往往体积较大。本文介绍的LED电子钟克服了以往的弊端,而且采用了家电通用的红外遥控器进行控制,方便使用。有一路闹铃输出,可以通过遥控器设置闹铃时间及允许与否。
一.工作原理
DS1302为达拉斯公司的一种实时时钟芯片,主要特点是采用串行数据传输,可为掉电保护电源提供可编程的充电功能,并且可以关闭充电功能。采用普通32768Hz晶振。
AT89C2051作为主控芯片,一是对接收到的红外遥控编码进行判断识别,并执行相应的处理;第二就是定期的读取时钟芯片DS1302中的时间并把小时和肥以示在4位LED中;第三就是对设置的闹铃时间与实时时间进行比较,如果时间相同且闹铃允许,那么蜂鸣器就会以1秒的周期鸣响一分钟,提醒使用者。如果要停止鸣闹,只要按遥控器相应键就可以关闭闹铃。
闹铃时间保存在DS1302自带的RAM中,不需要单独的EEPROM。
二.硬件电路
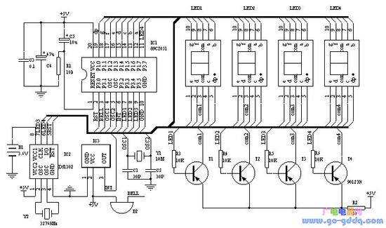
图一为电子钟的原理图,IC2为DS1302,电子爱好者可以向MAXIM公司索取免费样品。Y2为32768 Hz石英晶振,可以用普通电子表里的。IC3为三脚的塑封一体化红外接收头。LED1-4为高亮度共阳数码管。89C2051所用的晶振Y1如果没有10MHz也可以用其他12M以内的代替,只要修改程序中YS1和YS2的延时参数,让其保持延时长度不变就行。调整R2可以改变数码管亮度。P1口接数码管的八字段。数码管左两位显示小时,右两位显示分,当显示的是闹铃时间时闪动。第二位和第三位的小数点作为秒闪动,注意第三位数码管按图一布好印制版后安装时要旋转180°,以便让时和分之间出现“:”,最后一位小数点作为闹铃开关标志,亮表示闹铃开启。蜂鸣器B2采用小型自带音源的。

图1 电子钟原理图
要特别说明的是备用电源B1,可以用电池或者超级电容(10万uF以上)。虽然DS1302在主电源掉电后,耗电很小,但如果要长时间保证时钟正常,最好选用小型充电电池。可以用老式电脑主板上的那种3.6V充电电池。如果断电时间较短(几小时或几天)时,就可以用漏电较小的普通电解电容代替。100uF就可以保证1小时的正常走时。DS1302在第一次加电后,须进行初始化操作。初始化后就可以按正常方法调整时间及闹铃。
三.软件
软件部分的重点是对DS1302的操作以及红外遥控的解码。单片机解码可参看其他文章,这里主要对设置部分作一些说明:
遥控器采用长虹彩电K11F型遥控器,遥控器按照16位地址码,8位数据码以及8位数据码的反码发送。表一列出了各按键的编码及本电子钟对应的动作。如果采用其他遥控器,需对程序相应部分的编码作修改。

操作方法中,任意是指该键第一次按后,进入该状态,再次按后退出该状态。
时间设置:按“菜单”键进入设置状态,LED只显示正常时间的小时,按“↑↓”键调整数值,按“←“、”→”键可在闹铃与正常时间之间移动。任意时刻再次按“菜单”键就退出设置。
闹铃设置:闹铃时间在时间设置中进行。闹铃允许和取消可在任意时刻按“静音”键。
显示开关:可在任意时刻按“显示”键开启和关闭显示器。
初始化:在按“菜单”键进入设置状态后任意时刻按“日历”键,初始化后的时间为2002/12/1/12:00:00; DS1302+AT89C2051的LED钟遥控器各按键数据码,可根据不同的遥控器修改对应的键码
muteM EQU 10h ;静音键 闹铃开/关
timerT EQU 0Ch ;菜单键 进入/退出设置状态
leftL EQU 46h ;左移键
rightR EQU 47h ;右移键
upU EQU 19h ;增加键
downD EQU 1dh ;减少键
d_off EQU 16H ;显示键 LED数码管显示/关闭
recall EQU 44H ;日历键
DS1302初始化操作
K_on BIT P3.0 ;闹铃输出
LED1 BIT P3.3
LED2 BIT P3.4
LED3CLK BIT P3.5 ;DS1302
LED4IO BIT P3.7
RST BIT P3.1
SECOND EQU 60H;
60H 秒;
61h 分;
62h 时;
63h 日;
64h 月;
65h DAY;
66h 年;
6Ah 闹分 from 00(1302);
6BH 闹时 from 01(1302);
史海拾趣
|
nRF401的无线数传模块应用 无线数传模块由单片射频收发芯片nRF401芯片,工作在433.92/434.33MHz频段;可方便地嵌入在各种测量和控制系统中进行无线数据传输,在车辆监控、无线抄表、无线232数据通信、计算机遥控遥测系 ...… 查看全部问答> |
|
在 startup.asm中 _OEMAddressTable: dd 80000000h, 0, 20000000h (虚拟内存0x8000 0000对应实体内存0x0000 0000 对应512MB) 在CE.bib中 NK ...… 查看全部问答> |
|
求助关于cadence画原理图中关于OFFPAGELEFT的问题 关于分页的电路连接(平坦式)中需要用到Off - page Connector, 其中有两项(或者是4项):OFFPAGELEFT-L和OFFPAGELEFT-R 我看周润景的书上写着:设置采用双向箭头,结点在左(右)的电路端口连接器 而层次式连接器Hierarchical port中有:双向 ...… 查看全部问答> |
|
请教: 当单片机向 PC 串口发串数据 windows 系统怎么知道单片机 向它发了数据呢? 是有消息触发, 还是 windows 每一定的时间去扫描串口? 谢谢!… 查看全部问答> |
|
12.1 引言 27312.2 非阻塞I/O 27312.3 记录锁 27512.3.1 历史 27612.3.2 fcntl记录锁 27612.3.3 锁的隐含继承和释放 28012.3.4 &nbs ...… 查看全部问答> |




