历史上的今天
今天是:2024年09月05日(星期四)
2018年09月05日 | 多协议接口模块在通讯管理机中的应用
2018-09-05
工业现场经常需要同时隔离RS-232与RS-485,通常是用两个隔离DC-DC搭配单独的信号隔离电路的方案,但隔离的性能存在差异性,并且占板面积较大。本文将为你介绍一种稳定可靠、应用简便的全隔离解决方案。
一、通讯管理机的接口电路简述
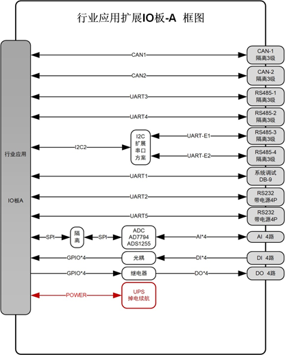
通讯管理机在电力系统中可以采集多个子系统的数据,通过集中处理和回执,完成电力系统中的数据交互。对外通常需要集成多路RS-232、RS-485、CAN、以太网接口等。

图1 通讯管理机应用拓扑
通讯管理机对于嵌入式主控CPU的接口资源要求较高,常常需要通过各种方式来扩展通讯接口;同时电力通讯设备工作环境较为复杂,对于隔离抗干扰性能有刚性需求。但按常规的设计方案,采用分立的隔离DC-DC、信号隔离、收发器、保护电路等设计出的接口隔离电路占用PCB面积大,物料采购的种类繁多,也不便于单独测试通信接口的性能。

图2 常见的通讯管理机
如下所示为常见通讯管理机需要的扩展资源IO板,通讯接口包括CAN、RS-485以及RS-232。常规模块方案可以使用致远电子的CTM1051KT、RSM485ECHT以及RSM232隔离模块,体积虽然较分立方案有极大的改善,但还不是最佳方案。下文将为各位介绍,产品集成度更高,应用更便捷的解决方案。

图3 常见的通讯管理机
二、MPM的特性与通讯管理机的结合应用
ZLG致远电子的MPM系列模块创造性的将常用的RS-232和RS-485结合在一起,结合通信管理机的应用,带来的额外优势主要如下表:

MPM的部分细节电参数细节如下:

图4 MPM模块选型表
三、MPM接成RS-232转RS-485的应用
因为MPM的RS-485支持自动流控,即意味着只需要TXD、RXD即可完成RS-485的通信。因此,把MPM产品RS-232和RS-485的UART口交叉连接,即支持RS-232转成RS-485,同时RS-232和RS-485之间同样带完整的电气隔离,对于调试串口、隔离总线干扰等的应用非常方便,如下图。

四、总结
根据目前工业产品通信隔离需求,专门研发出MPM系列多协议隔离模块,将隔离电源、通信隔离电路、ESD保护电路集成封装在一个模块中,将电路设计化零为整,只需要简单的电气连接,就可以实现RS-485/232通信隔离,隔离电压高达3500VDC,满足绝大多数应用需求。
在科技快速发展的今天,由于工业产品诸多设计要求的限制,还很难做到像手机这种消费类产品一样精致,但工业产品的小型化发展是必然的。一个模块的使用,或许无法让工业产品彻底摆脱“傻大笨粗”的形象,但致远电子一直在工业产品小型化、模块化的道路上努力着,探索者。

史海拾趣
|
呵呵,ARM7、ARM9 还有PXA3XX 等等嵌入式ARM都存在高低温时容易爆发故障?尤其是主频越高的CPU,越容易爆发高低温故障? 这是为什么? 这是因为我们疏忽了对于整个系统中的很多关键信号的完整性的研究、分析与设计; 我们的硬件、软硬件协调设计 ...… 查看全部问答> |
|
我的设备中没有加声卡,只有一个蜂器鸣,写了个蜂鸣器的驱动,WINCE中的函数MessageBeep()如何去实现呢?MessageBeep()都调用了哪些函数和信息?请指点一下,谢谢!… 查看全部问答> |
|
cannot open file 'ceddk.lib'(急寻解决办法) 别人考我一个工程EVC的 在他那可以运行 在我电脑上运行报错如下: LINK : fatal error LNK1104: cannot open file \'ceddk.lib\' 是要将这个库加到工程中吗? 哪位有这个库的发我一个 万分感谢! mickeyhao66@163.com… 查看全部问答> |
|
WinCE中,在主对话框中有一子对话框,在子对话框中我用 CreateWindow(TEXT(\"DISPLAYCLASS\")……) 创建了一个IE控件,请问如何使当我鼠标指针只要一移到IE控件中就弹出一个消息框???… 查看全部问答> |
|
8mA的sink电流比较变态。。。。。。 STM8S没有Chip_ID比较变态。。。。。。 其他都是浮云。。。。。。 swim.jpg (11.35 KB) 下载次数:32 2009-12-31 15:54 … 查看全部问答> |




