历史上的今天
今天是:2025年03月13日(星期四)
2019年03月13日 | 【STM32】STM32时钟系统和SystemInit函数解读
2019-03-13 来源:eefocus
时钟系统就是CPU的脉搏,像人的心跳一样,重要性不言而喻。由于STM32本身十分复杂,外设非常多,但并不是所有的外设都需要系统时钟那么高的频率,比如看门狗以及RTC只需要几十k的时钟即可。并且,同一个电路,时钟越快功耗越快,同时抗电磁干扰能力也就越弱,所以较为复杂的MCU都是采用多时钟源的方法来解决这些问题。
STM32F1xx官方资料:
《STM32中文参考手册V10》-第六章 复位和时钟控制 RCC
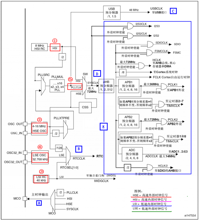
STM32的时钟系统
STM32的时钟系统图

上图是STM32的时钟系统图。STM32 有5个时钟源:HSI、HSE、LSI、LSE、PLL,在图中有红色方框标记的位置。从时钟频率来分可以分成高速时钟源和低速时钟源,在这5个中HSI、HSE和PLL是高速时钟源,LSI和LSE是低速时钟源。从时钟来源来分可以分成外部时钟源和内部时钟源。外部时钟源就是从外部通过接晶振的方式获取时钟源。其中,HSE和ISE是外部时钟源,其他的是内部时钟源。下面来看看STM32的5个时钟源:
HSI(High Speed Internal)是高速内部时钟,RC振荡器,频率为8MHz,精度不高;
HSE(High Speed External)是高速外部时钟,可接石英/陶瓷谐振器,或者接外部时钟源,频率范围为4MHz~16MHz;
LSI(Low Speed Internal)是低速内部时钟,RC振荡器,频率为40kHz,提供低功耗时钟。独立看门狗的时钟源只能是LSI,同时LSI还可以做PTC的时钟源;
LSE(Low Speed External)是低速外部时钟,接频率为32.768kHz的石英晶体。这个主要是RTC的时钟源。
PLL为锁相环倍频输出,其时钟输入源可选择为HSI/2、HSE或者HSE/2。倍频可选择为2~16倍,但是其输出频率最大不得超过72MHz。
下面分析一下,图中A-E标识的五个地方:
A:STM32可以选择一个时钟信号输出到MCO脚(PA8,时钟输出引脚)上,可以选择为PLL输出的2分频、HSI、HSE、或者系统时钟。这个时钟可以用来给外部其他系统提供时钟源;
B:这里是RTC的时钟源,可以选择LSI、LSE以及HSE的128分频;
C:此处的USB时钟源来自于PLL时钟源。STM32有一个全速功能的USB模块,其串行接口引擎需要一个48MHz的时钟源。该时钟源只能由PLL输出端获取,若PLL输出72MHz,则1.5分频;若PLL输出48MHz,则1分频。也就是说,当需要使用USB模块的时候,PLL必须使能;
D:STM32的系统时钟SYSCLK,提供STM32的绝大多数部件工作的时钟源。它的来源可以是三个时钟源:HSI振荡器时钟、HSE振荡器时钟和PLL时钟。系统时钟的最大频率为72MHz。
E:这里指的就是其他的所有外设了,这些外设的时钟来源都是SYSCLK。SYSCLK通过AHB分频器分频后送给各模块使用。这些模块包括:
AHB总线、内核、内存和DMA使用的HCLK时钟(最大72MHz);
通过8分频后送给Cortex的系统定时器时钟,也就是systick了;
直接送给Cortex的空闲运行时钟FCLK;
送给APB1分频器。APB1分频器输出一路给APB1外设使用(PCLK1,最大频率36MHz),另一路给通用定时器使用;
送给APB2分频器。APB2分频器输出一路给APB2外设使用(PCLK2,最大频率72MHz),另一路给定时器使用;
APB1和APB2的区别
这里需要理解一下APB1和APB2的区别:

APB1上面连接的是低速外设,包括电源接口、备份接口、CAN、USB、I2C1、I2C2、USART2、USART3、UART4、UART5、SPI2、SP3等;
而APB2上面连接的是高速外设,包括UART1、SPI1、Timer1、ADC1、ADC2、ADC3、所有的普通I/O口(PA-PE)、第二功能I/O(AFIO)口等。
在上面的时钟输出中,有很多是带使能控制的,例如AHB总线时钟、内核时钟、各种APB1外设、APB2外设等等。当使用某模块时,记得一定要先使能其相应的时钟。
SystemInit函数
STM32时钟系统的配置除了初始化的时候在system_stm32f10x.c中的SystemInit函数中外,其他的配置主要在stm32f10x_rcc.c文件中,需要对这个文件好好研究一下。本文主要看一下初始化时的SystemInit函数:
void SystemInit (void)
{
/* Reset the RCC clock configuration to the default reset state(for debug purpose) */
/* Set HSION bit */
RCC->CR |= (uint32_t)0x00000001;
/* Reset SW, HPRE, PPRE1, PPRE2, ADCPRE and MCO bits */
#ifndef STM32F10X_CL
RCC->CFGR &= (uint32_t)0xF8FF0000;
#else
RCC->CFGR &= (uint32_t)0xF0FF0000;
#endif /* STM32F10X_CL */
/* Reset HSEON, CSSON and PLLON bits */
RCC->CR &= (uint32_t)0xFEF6FFFF;
/* Reset HSEBYP bit */
RCC->CR &= (uint32_t)0xFFFBFFFF;
/* Reset PLLSRC, PLLXTPRE, PLLMUL and USBPRE/OTGFSPRE bits */
RCC->CFGR &= (uint32_t)0xFF80FFFF;
#ifdef STM32F10X_CL
/* Reset PLL2ON and PLL3ON bits */
RCC->CR &= (uint32_t)0xEBFFFFFF;
/* Disable all interrupts and clear pending bits */
RCC->CIR = 0x00FF0000;
/* Reset CFGR2 register */
RCC->CFGR2 = 0x00000000;
#elif defined (STM32F10X_LD_VL) || defined (STM32F10X_MD_VL) || (defined STM32F10X_HD_VL)
/* Disable all interrupts and clear pending bits */
RCC->CIR = 0x009F0000;
/* Reset CFGR2 register */
RCC->CFGR2 = 0x00000000;
#else
/* Disable all interrupts and clear pending bits */
RCC->CIR = 0x009F0000;
#endif /* STM32F10X_CL */
#if defined (STM32F10X_HD) || (defined STM32F10X_XL) || (defined STM32F10X_HD_VL)
#ifdef DATA_IN_ExtSRAM
SystemInit_ExtMemCtl();
#endif /* DATA_IN_ExtSRAM */
#endif
/* Configure the System clock frequency, HCLK, PCLK2 and PCLK1 prescalers */
/* Configure the Flash Latency cycles and enable prefetch buffer */
SetSysClock();
#ifdef VECT_TAB_SRAM
SCB->VTOR = SRAM_BASE | VECT_TAB_OFFSET; /* Vector Table Relocation in Internal SRAM. */
#else
SCB->VTOR = FLASH_BASE | VECT_TAB_OFFSET; /* Vector Table Relocation in Internal FLASH. */
#endif
}
SystemInit函数主要就是完成系统初始化时的默认状态的设置,同时系统时钟默认是在SetSysClock()函数中来进行判断的,而判断的依据则是通过宏定义设置的。先看看SetSysClocks()函数:
static void SetSysClock(void)
{
#ifdef SYSCLK_FREQ_HSE
SetSysClockToHSE();
#elif defined SYSCLK_FREQ_24MHz
SetSysClockTo24();
#elif defined SYSCLK_FREQ_36MHz
SetSysClockTo36();
#elif defined SYSCLK_FREQ_48MHz
SetSysClockTo48();
#elif defined SYSCLK_FREQ_56MHz
SetSysClockTo56();
#elif defined SYSCLK_FREQ_72MHz
SetSysClockTo72();
#endif
/* If none of the define above is enabled, the HSI is used as System clock
source (default after reset) */
}
这段代码很简单,就是判断系统宏定义的时钟是多少,然后设置相应值。系统默认的宏定义是72HMz:
#if defined (STM32F10X_LD_VL) || (defined STM32F10X_MD_VL) || (defined STM32F10X_HD_VL)
/* #define SYSCLK_FREQ_HSE HSE_VALUE */
#define SYSCLK_FREQ_24MHz 24000000
#else
/* #define SYSCLK_FREQ_HSE HSE_VALUE */
/* #define SYSCLK_FREQ_24MHz 24000000 */
/* #define SYSCLK_FREQ_36MHz 36000000 */
/* #define SYSCLK_FREQ_48MHz 48000000 */
/* #define SYSCLK_FREQ_56MHz 56000000 */
#define SYSCLK_FREQ_72MHz 72000000
#endif
接下来就选择进入SetSysClockTo72()函数,我们看一下这个函数的内容:
static void SetSysClockTo72(void)
{
__IO uint32_t StartUpCounter = 0, HSEStatus = 0;
/* SYSCLK, HCLK, PCLK2 and PCLK1 configuration ---------------------------*/
/* Enable HSE */
RCC->CR |= ((uint32_t)RCC_CR_HSEON);
/* Wait till HSE is ready and if Time out is reached exit */
do
{
HSEStatus = RCC->CR & RCC_CR_HSERDY;
StartUpCounter++;
} while((HSEStatus == 0) && (StartUpCounter != HSE_STARTUP_TIMEOUT));
if ((RCC->CR & RCC_CR_HSERDY) != RESET)
{
HSEStatus = (uint32_t)0x01;
}
else
{
HSEStatus = (uint32_t)0x00;
}
if (HSEStatus == (uint32_t)0x01)
{
/* Enable Prefetch Buffer */
FLASH->ACR |= FLASH_ACR_PRFTBE;
/* Flash 2 wait state */
FLASH->ACR &= (uint32_t)((uint32_t)~FLASH_ACR_LATENCY);
FLASH->ACR |= (uint32_t)FLASH_ACR_LATENCY_2;
/* HCLK = SYSCLK */
RCC->CFGR |= (uint32_t)RCC_CFGR_HPRE_DIV1;
/* PCLK2 = HCLK */
RCC->CFGR |= (uint32_t)RCC_CFGR_PPRE2_DIV1;
/* PCLK1 = HCLK/2 */
RCC->CFGR |= (uint32_t)RCC_CFGR_PPRE1_DIV2;
/* PLL configuration: PLLCLK = HSE * 9 = 72 MHz */
RCC->CFGR &= (uint32_t)((uint32_t)~(RCC_CFGR_PLLSRC | RCC_CFGR_PLLXTPRE |
RCC_CFGR_PLLMULL));
RCC->CFGR |= (uint32_t)(RCC_CFGR_PLLSRC_HSE | RCC_CFGR_PLLMULL9);
/* Enable PLL */
RCC->CR |= RCC_CR_PLLON;
/* Wait till PLL is ready */
while((RCC->CR & RCC_CR_PLLRDY) == 0)
{
}
/* Select PLL as system clock source */
RCC->CFGR &= (uint32_t)((uint32_t)~(RCC_CFGR_SW));
RCC->CFGR |= (uint32_t)RCC_CFGR_SW_PLL;
/* Wait till PLL is used as system clock source */
while ((RCC->CFGR & (uint32_t)RCC_CFGR_SWS) != (uint32_t)0x08)
{
}
}
else
{ /* If HSE fails to start-up, the application will have wrong clock
configuration. User can add here some code to deal with this error */
}
}
这里主要的内容就是下面这一段:
/* HCLK = SYSCLK */
RCC->CFGR |= (uint32_t)RCC_CFGR_HPRE_DIV1;
/* PCLK2 = HCLK */
RCC->CFGR |= (uint32_t)RCC_CFGR_PPRE2_DIV1;
/* PCLK1 = HCLK */
RCC->CFGR |= (uint32_t)RCC_CFGR_PPRE1_DIV2;
/* PLL configuration: PLLCLK = HSE * 9 = 72 MHz */
RCC->CFGR &= (uint32_t)((uint32_t)~(RCC_CFGR_PLLSRC | RCC_CFGR_PLLXTPRE |
RCC_CFGR_PLLMULL));
RCC->CFGR |= (uint32_t)(RCC_CFGR_PLLSRC_HSE | RCC_CFGR_PLLMULL9);
设置SYSCLK为72MHz,HCLK=SYSCLK,PCLK1=SYSCLK/2,PCLK2=SYSCLK。总而言之,即通过HSE(8MHz)倍频9倍成SYSCLK(72MHz),然后直接输出为HCLK(72MHz)、PCLK2(72HMz)、PCLK1(36HMz)。
相对应的,如果说宏定义不是SYSCLK_FREQ_72MHz ,而是其他的宏定义。那么就会进入各自的SetSysClockToxx()函数,比如说SetSysClockTo54()、SetSysClockTo36()等等。然后在相应的程序中,会对SYSCLK等进行赋值。
同时,在设置好系统时钟之后,可以通过变量SystemCoreClock来获取系统时钟值。这也是在stm32f10x.c文件中设置的:
#ifdef SYSCLK_FREQ_HSE
uint32_t SystemCoreClock = SYSCLK_FREQ_HSE; /*!< System Clock Frequency (Core Clock) */
#elif defined SYSCLK_FREQ_24MHz
uint32_t SystemCoreClock = SYSCLK_FREQ_24MHz; /*!< System Clock Frequency (Core Clock) */
#elif defined SYSCLK_FREQ_36MHz
uint32_t SystemCoreClock = SYSCLK_FREQ_36MHz; /*!< System Clock Frequency (Core Clock) */
#elif defined SYSCLK_FREQ_48MHz
uint32_t SystemCoreClock = SYSCLK_FREQ_48MHz; /*!< System Clock Frequency (Core Clock) */
#elif defined SYSCLK_FREQ_56MHz
uint32_t SystemCoreClock = SYSCLK_FREQ_56MHz; /*!< System Clock Frequency (Core Clock) */
#elif defined SYSCLK_FREQ_72MHz
uint32_t SystemCoreClock = SYSCLK_FREQ_72MHz; /*!< System Clock Frequency (Core Clock) */
#else /*!< HSI Selected as System Clock source */
uint32_t SystemCoreClock = HSI_VALUE; /*!< System Clock Frequency (Core Clock) */
#endif
总结与分析
这里总结一下SystemInit函数默认设置的系统时钟的大小:
时钟名称 时钟大小
SYSCLK(系统时钟) 72MHz
HCLK(AHB总线时钟) 72MHz
PCLK1(APB1总线时钟) 36MHz
PCLK2(APB2总线时钟) 72MHz
PLL时钟 72MHz
史海拾趣
|
1 引言 20世纪末,全球范围内兴起的信息革命浪潮,为汽车工业的突破性发展提供了千载难逢的机遇,信息技术的广泛应用是解决汽车带来的诸如交通拥挤、交通安全、环境污染、能源枯竭等问题的最佳途径。同时,随着汽车电子技术的发展,电子组件 ...… 查看全部问答> |
|
最近用164做了个倒计时,我用的是定时器1的方式1,倒计时可以跑起来,而且完全正常,我现在想用两个外部中断来调整时和分,但是一加上外部中断定时中断都不在响应了,我把外部中断的入口屏蔽了,倒计时正常了。如果我把定时器换为定时器0所有中断都 ...… 查看全部问答> |
|
串口0为片内自带的,初始化的时候,U0FCR这个寄存器总是写不进去值,请教高手~~~ 附代码:[code] INT8U UART0_Init( INT32U baudrate) { INT32U Fdiv; PINSEL0 &= 0 ...… 查看全部问答> |
|
ndis5.1中对应的函数为 VOID NdisInitializeWorkItem( IN PNDIS_WORK_ITEM WorkItem, IN NDIS_PROC Routine, IN PVOID Context ); n ...… 查看全部问答> |
|
;*******************************; 主 程 序;*******************************MAINPG: ANL PCA0MD,#0 ...… 查看全部问答> |
|
MSP430: Trouble Writing Memory Block at 0x0 on Page 0 of Length 0x4: Could not perform access, BSL memory segments are protected. MSP430: GEL: File: D:\\workspace_v5_2\\12864\\Debug\\12864.out: Load failed.… 查看全部问答> |




