历史上的今天
今天是:2025年01月03日(星期五)
2020年01月03日 | 浅谈功率分析仪原理及应用
2020-01-03 来源:elecfans
功率分析仪原理
传统的有功功率表通常针对工频或中频正弦波测量设计,因此只能满足正弦波电路的有功功率测量,在波形畸变较小的时候,可以获取与标称测量精度,当波形畸变增大时,测量误差增大,甚至丧失正常的测量功能。
功率分析仪是有功功率表的功能升级产品,一般具备下述功能:
1、具备功率表的基本功能:电压、电流真有效值和总有功功率的测量;
2、对功率表的基本功能的适用性进行扩展,使其能够测量正弦电路和非正弦电路的电压、电流真有效值和总有功功率。一般要求适应较宽的带宽和较宽的基波频率范围;
3、能够对非正弦电压、电流及功率包含的详细信息进入定性和定量的分析。
定性分析一般通过直观的时域分析法,时域分析法主要建立在实时波形的基础上。定量分析一般通过抽象但准确量化的频域分析法,频域分析法主要基于傅里叶变换。

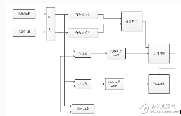
功率分析仪的主要功能就是分析系统的有功功率、无功功率、视在功率、功率因数等,因此其基本功能框图也是这几个量之间的关系。

如图,将功率分析仪的工作原理清晰的表现了出来。它主要是通过电压和电流两个参量来分析各种功率的。由于当今的电子测试仪器基本都是数字式的,因此需要先对采集量进行离散化(即采样),这里分别将电压波形和电流波形采样。然后将采样值送入处理器处理,得到有效值,再代入到视在功率的计算公式 ,得到视在功率的数值,其中公式中的U和I分别是电压和电流的有效值。
功率分析仪应用
对于频率偏离工频较大、电压或电流有明显畸变的场合,采用传统的互感器及功率计测量,往往不能保证测量的准确度,应该采用具有宽频带的、具有数字信号处理功能的功率分析仪及宽频带的,低角差的高精度电压、电流传感器组成的系统进行测量。
1、电机能效评测
对于以混合动力汽车等为代表的高效马达的开发,能准确测量马达的功率、效率和变流器的谐波。
2、新能源
测量功率调节器的输入直流功率、输出交流功率以及符合PWM波谐波分布特点的谐波分析、总谐波畸变率计算等。通过直流、交流功率计算,能同时测量耗电和发电功率,准确评价其能效。
3、变频器测试
通过变频电量传感器,能在现场简单地进行变频器输入测和变频器输出测的功率测量,并进行符合PWM波谐波分布特点的谐波分析。
变频器主电路结构一般为“交—直—交”,在整流回路中接有大电容,输入电流为脉冲式充电电流,在逆变输出回路中输出电压信号是受PWM载波信号调制的脉冲波形。因此,在测量仪器的选择上与传统的测量有所不同。面对变频器含有大量谐波、高畸变或是非工频的电量,采用传统的仪表对其进行测量会产生较大的误差,甚至出现测量结果完全错误的情况,准确的测量方法是采用带FFT功能的仪器。
4、变压器测试
变压器空载试验时,其电流波形畸变率大,整流变压器的输入电流畸变率大,这些高畸变率的电流,含有丰富的高次谐波,其能效评测试验应当采用宽频带的传感器及功率分析仪进行准确测量。
上一篇:声控LED频谱分析仪的制作
下一篇:多功能多机同步功率分析仪测量
史海拾趣
|
"场效应管对照表"和"外形与管脚排列图" 在场效应管对照表中,收编了美国、日本及欧洲等近百家半导体厂家生产的结型场效应晶体管(JFET)、金属氧化物半导体场次晶体管(MOSFET)、肖特基势垒控制栅场效应晶体管(SB)、金属半导体场效应晶体管(MES)、高电子迁移率晶体管(HEMT)、静电 ...… 查看全部问答> |
|
cpld\\fpga\\verilog hdl视频教程 入门篇: 第1讲、FPGA设计基础(PDF、视频) 第2讲、FPGA设计入门(视频、课后习题) 第3讲、VerilogHDL基础(PDF、视频、课后习题) 第4讲:Verilog HDL中的组合逻辑设计方法(PDF、视频) 第5讲:ModelSim ...… 查看全部问答> |
|
参看DDK下的ndisprot例子时候,有这样一段控制代码: 说等待一个全局事件。这个全局变量会在绑定完成 的时候被设置。请问这个全局事件是在哪里设置的? case IOCTL_NDISPROT_BIND_WAIT: if ...… 查看全部问答> |
|
MSP430FG4619通过usci_spi与LCD的通信问题,大神们帮帮忙 大家好,我第一次用MSP430FG4619这么高端的芯片,也第一次做LCD的东西,很多地方不懂,请大家多指教。 我现在遇到一些问题,请大家帮我指点一下,先谢谢了 1. 我用的LCD是采用4 pin SPI,那我设置芯片也应该设置为4 pin SPI吗?还是3 pin SPI也行 ...… 查看全部问答> |
|
请问有没有哪位抢到了 Sitara AM335x ARM Cortex-A8 套件但现在不需要的,要是愿意的话转让给我呗。论坛下一波团购似乎也没消息了。 如果不能搞到这个就只好买ARM11的板子了。 谢谢。… 查看全部问答> |




