历史上的今天
今天是:2025年01月15日(星期三)
2020年01月15日 | PIC单片机用于上位机数据采集的设计
2020-01-15 来源:elecfans
基本功能
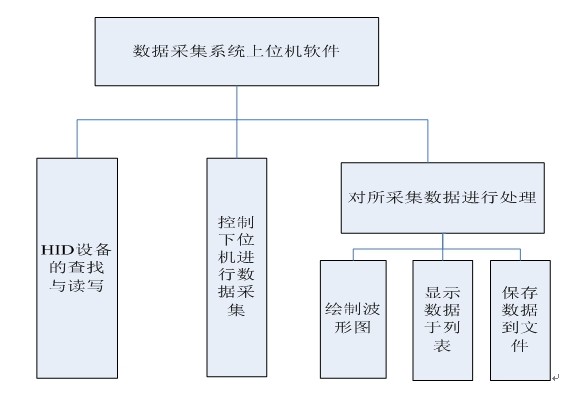
在本设计中,数据的处理可以使用PC机的MATLAB等功能强大的软件,但是这类现有的数据处理软件并不能对特有的数据采集系统的下位机采集模块进行直接控制,因此需要针对特定的数据采集系统编写对应的上位机软件,上位机软件是针对上述目的而设计与编写的,是整个采集系统的控制前端和数据存储及处理中心。控制功能主要包括控制下位机采集的开始与终止,采集的频率等,数据处理功能主要包括绘制波形图,将数据显示于列表,将数据存储于文件,其中将数据存储于文件将便于使用现有的数据处理软件对数据进行一些数值算法处理,以达到科学研究,结论验证等目的。
开发环境
C++程序设计语言可以很好地实现面向对象的编程思想,采用C++编写上位机程序,可以将每一个功能模块封装成一个类,修改某个类的实现,增加类的功能不会影响整个程序的框架,这样就很容易维护和扩展功能;加之我们要实现的软件功能中需要调用大量的windows API函数库,所以采用VC++6.0作为上位机的开发环境。
程序功能模块划分
总的功能模块主要包括三个模块,即HID设备读写模块,数据采集模块,数据处理模块。

HID设备的查找与读写
(1)枚举
USB主机在检测到USB设备插入后,就要对设备进行枚举了。枚举就是从设备读取一些信息,知道设备是什么样的设备,如何进行通信,这样主机就可以根据这些信息来加载合适的驱动程序。
(2)HID
人机接口设备(HID)是指直接和人进行互动的设备,如鼠标、键盘等。 在Windows 中,具有相似属性和提供相似服务的设备被归为一种设备类型,一种类型的设备可以使用一个通用的设备驱动程序。 在运行Windows 98 或更高版本的PC 机上,应用程序可以使用操作系统内置的HID 类驱动程序与HID 通信。 这样使得符合HID 类的USB 设备很容易开发与运行。
(3)HID设备的查找
在Windows操作系统中内置很多与HID有关的API函数,调用这些函数,就可以开始对指定的HID设备进行查找,查找HID设备的最终目的是获得该设备的路径名,设备的存取容量等信息,为以后对该设备进行读写做好准备。

(4)HID设备的读写
在取得了HID设备的路径全面后,即可开始对HID设备进行读写,对设备的读写也是通过调用相应的函数来实现的。
控制下位机进行数据采集
上位机向下位机发送命令,控制下位机进行数据采集,并从下位机获取数据,在这个过程中,要处理好两个线程的同步的问题,即数据采集线程和数据处理线程能够协调工作,保正系统能正确稳定的工作。具体的解决方法是实现对某些数据访问的原子操作,即一个线程在对公共数据进行访问时,另一个线程不能打扰,直到操作线程操作完成,放弃对数据的使用权,另一个线程才能够访问数据。
下位机获取了关于采集的有关参数后,即可开始采集,每隔一定时间采集一个数据,当采集数据数目达到限制值个数后,本次采集完成,此时下位机才开始将采集数据发送给上位机。

上位机对采集的数据的处理
上位机在将数据采集命令发送给下位机后,所要做的就是等待下位机采集完成并接收数据,因此上位机将循环查询下位机工作状态,一旦检测到下位机采集结束的标志,上位机就开始对数据进行处理。
数据处理分为三种:
(1)绘制波形图
绘制波形图的要求有两点:第一是不能频繁闪烁,影响观察;二是波形图是动态的,因为绘制区域有限,而所采集的数据是源源不断增加的,因此要求波形图能够动态的更新。
(2)添加到列表显示
可直观地查看目前所采集的所有数据。
(3)保存到文件
运用功能强大的数据处理软件对数据进行更深的处理。
界面显示
采集单极性正弦波工作界面

代码:
1 HID设备通信模块实现代码/*hid.h头文件*/
2 #ifndef HID_H
3 #define HID_H
4 #include
5 #include
6 #include
7 #include “commonuse.h”
8 using std::string;
9 #pragma comment( lib, “setupapi.lib” )
10 extern “C” {
11 #include “hidsdi.h”
12 }
13 #pragma comment( lib, “hid.lib” )
14
15
16 class Hid
17 {
18
19 public:
20 Hid(const string &DeviceIdStr = MY_DEVICE_ID);
21 //Hid(DWORD Vid, DWORD Pid) {}
22 ~Hid() ;
23 BOOL Connect() ;
24 //BOOL ChangeDevice() {}
25 BOOL WriteHid(const BYTE * WriteBuff);
26 BOOL ReadHid(BYTE * ReadBuff);
27 BOOL IsWriteValid() const { return m_WriteValid ; }
28 BOOL IsReadValid() const { return m_ReadValid ; }
29 BOOL IsConnected() const { return m_IsConnected; }
30 const string & GetDeviceIDDesc() const { return m_DeviceIdStr ;}
31 private:
32 BOOL GetWRHandle() ;
33 private:
34 HANDLE m_WriteHandle;
35 HANDLE m_ReadHandle ;
36 string m_DeviceIdStr;//设备描述字符串
37 DWORD m_PID;
38 DWORD m_VID;
39 BOOL m_IsConnected ;//是否已连接上
40 BOOL m_ReadValid;//是否可进行读操作
41 BOOL m_WriteValid;//是否可进行写操作
42 BYTE m_RWBuff[USB_BUFF_SIZE+1] ;//读写缓冲
43
44
45 } ;
46
47
48
49 #endif
50
51
52 /*hic.cpp源文件*/
53
54 #include “Hid.h”
55
56 Hid::Hid(const string &DeviceIdStr):
57 m_DeviceIdStr(DeviceIdStr)
58 {
59
60 m_WriteHandle = INVALID_HANDLE_VALUE ;
61 m_ReadHandle = INVALID_HANDLE_VALUE ;
62 m_PID = 0;
63 m_VID = 0;
64 m_IsConnected = FALSE ;
65 m_ReadValid = FALSE ;
66 m_WriteValid = FALSE;
67 strcpy((char *)m_RWBuff,“”) ;
68 }
69
70 BOOL Hid::GetWRHandle()
71 {
72 GUID InterfaceClassGuid =
73 {0x4d1e55b2, 0xf16f, 0x11cf, 0x88, 0xcb, 0x00, 0x11, 0x11, 0x00, 0x00, 0x30};
74 HDEVINFO DeviceInfoTable = INVALID_HANDLE_VALUE;
75 PSP_DEVICE_INTERFACE_DATA InterfaceDataStructure = new SP_DEVICE_INTERFACE_DATA;
76 PSP_DEVICE_INTERFACE_DETAIL_DATA DetailedInterfaceDataStructure = new SP_DEVICE_INTERFACE_DETAIL_DATA;
77 SP_DEVINFO_DATA DevInfoData;
78
79 DWORD InterfaceIndex = 0;
80 DWORD StatusLastError = 0;
81 DWORD dwRegType;
82 DWORD dwRegSize;
83 DWORD StructureSize = 0;
84 PBYTE PropertyValueBuffer;
85 bool MatchFound = false;
86 DWORD ErrorStatus;
87 DeviceInfoTable = SetupDiGetClassDevs(&InterfaceClassGuid, NULL, NULL, DIGCF_PRESENT “ DIGCF_DEVICEINTERFACE);
88 while(true)
89 {
90 InterfaceDataStructure-》cbSize = sizeof(SP_DEVICE_INTERFACE_DATA);
91 if(SetupDiEnumDeviceInterfaces(DeviceInfoTable, NULL, &InterfaceClassGuid, InterfaceIndex, InterfaceDataStructure))
92 {
93 ErrorStatus = GetLastError();
94 if(ERROR_NO_MORE_ITEMS == ErrorStatus)
95 {
96 SetupDiDestroyDeviceInfoList(DeviceInfoTable);
97 return FALSE;
98 }
99 }
100 else
101 {
102
103 ErrorStatus = GetLastError();
104 SetupDiDestroyDeviceInfoList(DeviceInfoTable);
105 return FALSE;
106 }
107
108 DevInfoData.cbSize = sizeof(SP_DEVINFO_DATA);
109 SetupDiEnumDeviceInfo(DeviceInfoTable, InterfaceIndex, &DevInfoData);
110
111 SetupDiGetDeviceRegistryProperty(DeviceInfoTable, &DevInfoData, SPDRP_HARDWAREID, &dwRegType, NULL, 0, &dwRegSize);
112 Pr
史海拾趣
|
在大学里我对人生有了新的认识,也想清楚了很多问题.大一时候曾经迷茫,大二也曾经郁闷,\"郁闷\"似乎是现在大学生的口头禅.今天,这些感觉正随着时间慢慢褪去.我觉得这是很正常的. 关于排名第一的那件事情,现在的想法还不系统,而思考也随 ...… 查看全部问答> |
|
在定点DSP中,能够熟练使用Q格式。能够编写出大量符合TI公司的规范的代码程序,虽然不可把规范看的太死。能够熟练使用C语言,从C51到DSP.到ARM.等。这是个嵌入式编程泛C语言的时代,程序员最好还能够知道一些面向对象的语言,如C++,JAVA,C#.能够吸 ...… 查看全部问答> |
|
双激式变压器开关电源(part1) 开关电源原理与设计(连载26) 1-8.双激式变压器开关电源 所谓双激式变压器开关电源,就是指在一个工作周期之内,变压器的初级线圈分别被直流电压正、反激励两次。与单激式变压器开关电源不同,双激式变压器开关电源一般在整个工作周期之内,都向负载提供功率输出。双激式变压 ...… 查看全部问答> |
|
$(\'swf_r2D\').innerHTML=AC_FL_RunContent(\'width\', \'550\', \'height\', \'400\', \'allowNetworking\', \'internal\', \'allowScriptAccess\', \'never\', \'src\', encodeURI(\'http://player.youku.com/player.php/sid/30391850/v.swf\'), ...… 查看全部问答> |
|
TCPMP Wince6.0 VS2005 编过了, interface.plg死活加载不上 相关的只做过一个改动 player下main.c下只改了一个宏定义 // don\'t want to use common.dll, but don\'t want to collide with DLL import function either #define tcscpy_s _tcscpy_s 改成了 #define tcscpy_s _mtcscpy_s 原因是_tcscpy_s ...… 查看全部问答> |
|
tc下使用borland图形接口出现 BGI Error:Graphics not initialized(use 'initgraph') 用borland C++做一个工控机上的dos程序, 代码里有:initgraph(&drv,&mode,\"\"); 这句话, 并且我的源文件目录下有EGAVGA.BGI这个文件, 编译通过, 当Run的时候就出现BGI Error:Graphics not initialized(use \'initgraph\') 请问这是怎么回事? ...… 查看全部问答> |
|
功能:主要用于数据采集和回放。 1.打算做成一块带CPCI或者PCI接口的板卡,插入工控机中。板上有处理器、SATA-PCI或者SATA-localbus转接芯片、A/D、D/A等,采集工作时由处理器控制A/D采集,采集数据经处理器简单处理通过SATA转接芯片写入SATA硬 ...… 查看全部问答> |
|
大家好: 我做的WINCE 5.0的pocket pc 程序里对数据库建立CeCreateDatabaseEx2(SDK里有EDB版的这个函数),但数据库总建立失败,查看错误是:参数不对。我不知道自己的参数错在哪,请求大家给我指教: &nb ...… 查看全部问答> |
|
我想用vb.net写的程序来取得串口的句柄,但是getlasterror总是得到12的值,查MSDN,注明为The access code is invalid。请各位高手给予指点程序哪儿有问题还是我createfile的参数值有问题: Dim hDiskName ...… 查看全部问答> |
|
最近在一个展会上看到深圳一家叫芯海的公司展出了数字电表方案,感觉有点新鲜。电力计量这个市场是蛮大的,不过好像早都被AXX等几家大公司瓜分的差不多了,本土企业还有机会吗?不晓得了解这个行业的人士如何看?… 查看全部问答> |




