历史上的今天
今天是:2025年02月27日(星期四)
2020年02月27日 | 9205数字万用表工作原理电路及其测量电路
2020-02-27 来源:elecfans
数字万用表由数字电压表(DVM)配上各种变换器所构成的,因而具有交直流电压、交直流电流、电阻和电容等多种测量功能。
下图是数字万用表的结构框图,它分为输入与变换部分、A/D转换器部分、显示部分。输入与变换部分,主要通过电流一电压转换器(w)、交一直流转换器(AC/DC)、电阻一电压转换器(R/V);电容一电压转换器(CN)将各测量转换成直流电压量,再通过量程旋转开关,经放大或衰减电路送入A/D转换器后进行测量。

A/D转换器电路与显示部分由ICL7106和LCD构成。
我们可以看出数字万用表是以直流200mV作基本量程,配接与之成线性变换的直流电压、电流;交流电压、电流,欧姆、电容变换器即能将各自对应的电参量用数字显示出来。
功能电路及工作原理
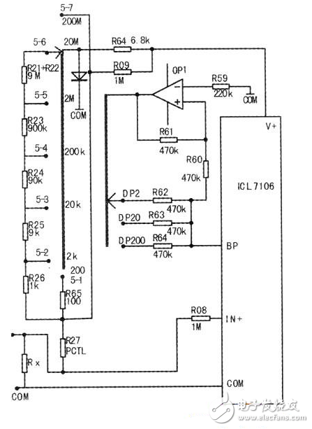
1.电阻测量电路及小数点显示电路(见下图)
①采用比例法测量电阻,被测电阻Rx和基准电阻串联起来接在V+和COM之间,Uin=V+RX/(R+RX)。测量档位确定后,R确定,则Rx越大,Uin也越大;档位从200Ω~20MΩ变化时,相应的R也增大,通过计算可以看出能保证Rx上的分压不会超出一定值,使各个量程保持平衡。
②ICL7106只有液晶笔端和背电极驱动端,为了显示小数点,利用运放OP1构成反相放大器形成小数点显示电路,使得ICL7106去LCD的背电极BP点的脉冲信号(50Hz的方波,占空比位50%,保证交流电压有效值为0,延长LCD的使用时间)和相应去每个小数点BP2、BP20、BP200的脉冲信号反向,根据液晶的显示原理,此时正好点亮相应的小数点。

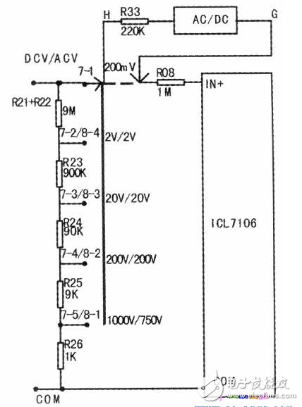
2.直流电压测量电路及交流电压测量电路(见下图)
①直流电压测量采用电阻分压器法测量电压,输入的直流电压通过分压和转换开关将各个量程电压均变成为0~200mV直流电压,最后送入A/D转换电路去显示。
测量值越大,则分压送入ICL7106的输入端的电压越大;档位从200mV~1000V变化时,相应的档位电阻减少,通过计算可以看出能保证去7106的输入端电压不会超出一定值200mV,这样可以使各个量程保持平衡(如下表所示)。而整个电路的核心部分就是ICL7106组成的一个量程为200mV的电压表。出于电气安全考虑,1000V量程的后半段(1001~1999V)不推荐使用。


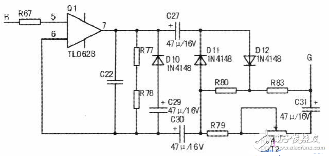
②交流电压测量输入端的测量原理同直流电压测量电路,只是它相应的开关组合变为8-1~8-4,输出要经H点送入AC/DC转换电路(见下图),经过二极管整流后变成直流电压后再经G点进入7106的输入端IN+.去LCD显示。可见G输出是交流电压的平均值。
史海拾趣
|
以太网供电(PoE)为数据终端、无线接入点、网络摄像头或网络电话之类连接到以太网端口的设备提供一种有效的电源解决方案。在以太网供电应用中,电源管理器件在以太网交换机和PoE“中跨”集线器中以及用电设备的DC-DC电源中用来转换电压和电流。本文 ...… 查看全部问答> |
|
随着计算机应用的广泛和深入,技术上对连接数字世界和物理世界的桥梁—A/D变换器,即模拟前端提出了越来越高的要求。特别是单片式DSP(Digital Signal Processor—数字信号处理器)在控制领域的推广应用,更是要求有简洁高效的A/D变换器与之相配套。 ...… 查看全部问答> |
|
现在在有扬创的一嵌入式开发板做个东西,板子是去年买的,当时用自己写的一个EVC程序通过GPRS模块来收发短信都没问题,不过不知道怎么现在在同样的板子上用同样的程序却总是出现串口问题。 我用之前没问题的收发短信程序 ...… 查看全部问答> |
|
请问IR2136驱动IGBT管这个三极管是什么管子(有图示)? 想自已DIYG一个简易的变频器,拆开单位用到的一种国产变频器(好象它的返修是最少的), 描下其用IR2136驱动IGBT管的电路,就是看不明白其中的D2,D3是什么管子?那位大虾可以说说吗? 我开始以为是PNP三极管,但用数字万用表测量C脚,B脚之间 ...… 查看全部问答> |
|
1. 如何修改 systick 的优先级2. 我使用的中断group 2. Io中断 先占优先级 2 从优先级 1 如何屏蔽比他低的优先级. &nbs ...… 查看全部问答> |
|
单片机MSC-51学习笔记1第二章 CS-51单片机的结构 本章的重点 MCS-51 单片机的内部结构 MCS-51 单片机的引脚功能 MCS-51 单片机CPU的结构特点 MCS-51 单片机的存储器组织特点及访问方式 MCS-51 单片机的低功耗方式及应用 一、MCS-5 ...… 查看全部问答> |
|
最近遇到一个很麻烦的问题,采用AT89C2051单片机写一个小程序,使用的是C语言,进行简单的IO口输出控制操作(输出0,1)。keil中编译通过,使用编程器烧写成功。但是就是简单的让P1口和P3口输出0,和1,都不能工作。 用示波器测得各引脚电平如下:P ...… 查看全部问答> |




