历史上的今天
今天是:2025年01月16日(星期四)
2021年01月16日 | STM32_EXIT中断
2021-01-16 来源:eefocus
今天的软件工程下载地址(360云盘):
https://yunpan.cn/cPhvyer3vIwXh 访问密码 57e1
STM32F10x的资料可以在我360云盘下载:
https://yunpan.cn/crBUdUGdYKam2 访问密码 ca90
工程概要说明:定义一个按键(可自己定义),每按键一次,响应中断一次,在中断函数中LED提示灯变化一次,用户可更加实际情况在中断函数做出相应操作,这里只是一个模板。
关于“STM32F103 EXIT中断” 我把重要的几点在下面分别讲述,若不明白,请关注微信公众号“EmbeddDeveloper”查阅或留言。
一、RCC时钟配置

该函数位于在bsp.c文件下面;
使能RCC时钟:RCC_APB2Periph_GPIOC 和 RCC_APB2Periph_AFIO (针对该工程主要的两项,引脚PC13和复用功能)。
二、EXIT配置

该函数位于在bsp.c文件下面;
对应外部中断(按键)的引脚,这里两处必须匹配。
三、NVIC配置

该函数位于在bsp.c文件下面;
对EXIT的中断控制器进行配置
注意:
EXTI15_10_IRQn包含EXTI10 ---EXTI15共6条外部中断线,也就是说共用一个中断入口,需要在中断里面判断是哪一个中断。
四、中断函数
该函数位于在stm32f10x_it.c文件下面;
这里需要判断是哪个中断,这里的操作根据自己实际情况条添加代码。
五、今天的重点提示
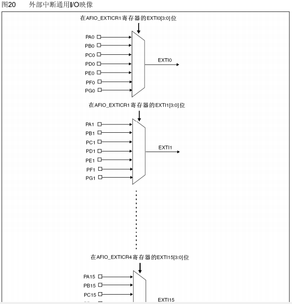
A.外部中断IO
STM32所有的IO引脚都可以配置成外部中断引脚,见手册:

B.中断入口
程序中“EXTI9_5_IRQHandler” 和 “EXTI15_10_IRQHandler”可能开始学习的人不明白,其实很简单,就是综合了几个EXIT中断,入口都在这里。
C.细心的朋友会发现我“中断函数”中有一句else{EXTI->PR = 0xFC00;},估计很多人都不明白。这里告诉大家,这句else其实很重要,特别是正式工作的人(我工作亲身经验),为什么重要,在与移植工程时,或许之前的工程开启了其他中断,但移植过后没有屏蔽,从而导致进入中断,而中断标志位又没有清除掉(else就是清除标志位),致使不停止中断中执行。
下一篇:STM32_TIM定时-中断
史海拾趣
|
我看各位讲的天花乱坠的,要把一些.dll文件拷贝到目标机器的windows目录下面,还要注册一个regedit.dll,可是我用的是模拟器,我怎么使用adoce呢?… 查看全部问答> |
|
我想进入IC设计这方面的领域。以前学习软件开发,伴随着软件开发经验越多,感觉硬件太差,这时想搞清楚计算机电路设计构造,尤其是芯片设计。在网上查找了些资料,才发现这时有关IC设计领域的事情。 或许是软件经验太 ...… 查看全部问答> |
|
在wince6.0平台上如何将模拟器中任务栏上的软键盘的位置调整到桌面上的任意一个位置? 在wince6.0界面下,将生成的模拟器界面中的任务栏上的软键盘的位置调整到桌面上的任意一个位置,该如何操作?谢谢!… 查看全部问答> |
|
1. Hive-based registry在suspend的时候会调用RegFlushKey 我想知道是那个模块,在那一个具体的步骤中调用的RegFlushKey。 2.按suspend正常过程打印下面了内容 Powering Off system: Calling GWES power ...… 查看全部问答> |
|
本人在做圆感应同步器的数显系统,打算用AD2S80芯片,现在看不太明白它与单片机的接口是如何工作的. 哪位弟兄用过改芯片,望不吝赐教.(附件上传了该芯片的说明资料)… 查看全部问答> |
|
网上看到一个老外做的有趣的小工具,bus pirate,就是利用PC做控制台,通过一个PIC单片机板子,模拟输出各种常用的单片机总线信号,比如I2C,SPI,1WIRE等等,这样就可以对常用的各种总线接口的芯片进行直接操作,不需要利用单片机编程序的麻 ...… 查看全部问答> |
|
本帖最后由 dontium 于 2015-1-23 13:37 编辑 我在做fir滤波试验时,如果fir滤波系数放在程序存储器中(coeffs指定其首地址). 例程里有如下滤波语句: firs *AR2+0% , *AR3+0% , coeffs coeffs不是总是指向滤波系数表的第一个吗???哪里有自加啊?它 ...… 查看全部问答> |




