PLC及触摸屏的发射机控制系统设计方案
2012-05-19
根据远程控制高频发射机和简化设计的要求,设计了一种基于PLC和触摸屏的高频发射机控制系统。并结合ProfiBus总线和Ethernet技术,实现了与原有系统的组网。采用STEP7、Wincc和Protool分别完成PLC程序设计、上位机人机界面和触摸屏人机界面设计。重点介绍了系统的硬件配置、网络结构、频率微调、人机界面、软件设计。该系统设计简化了网络结构,提高了可靠性和稳定性。
关键词:高频发射机;远程控制;聚束器;现场总线;可编程控制器。
1、引言
聚束器NB2是重离子加速器系统中,提高束流品质的一个高频系统。其工作原理如图1示,

图1:工作原理图
速度不同的带电粒子经过耦合有大功率高频信号的真空加速腔时将受到速度调制,最终粒子的速度趋于一致。即如粒子1以V1,粒子2以V2的速度在束线中运动,其中V1小于V2,经过相同的时间,粒子2到达高频信号的负半周期,粒子1到达高频信号的正半周期,二者都受到由电场力产生的加速度a的作用,由式1-1可知经过相同的时间,粒子速度趋于一致,以达到改善束流的品质。
V2-a.t=V
V1+a.t=V 式1-1
高频发射机系统如图2所示,主要由高频放大、槽路、冷却系统和供电系统四部分组成。高频放大部分是由固态宽频带放大器、电子管构成的二级放大系统;供电系统主要负责电子管的灯丝、栅极、帘栅极、阳极和宽频带放大器的供电;加之整个发射机是一个以分布参数为主的系统,因而槽路是改善发射机参数和性能的重要组成部分。考虑到发射机工作在一个有高压、低压、交流、直流、脉冲和模拟信号混合的电磁环境中,为保证控制系统的稳定性和可靠性,采用了西门子S7-300系列的PLC、触摸屏,并结合Ethernet(工业以太网)技术设计了NB2发射机控制系统,实现了发射机的远程控制。
Ethernet网络是采用商业以太网通信芯片和物理介质,利用以太网交换机实现各设备间的点对点连接的工业以太网技术。能同时能支持10M和100M的以太网的商业产品。它的一个数据包最多可达1500字节,数据传输可达10Mbps或100Mbps;从而实现数据的高速传输[1]。

图2:发射机框图
2、控制系统组成
该控制系统要实现发射机的连锁保护,即发射机的冷却、电源、电子管、槽路中任一个参数出现异常,系统都能实现报警并采取相关的应急措施,确保系统的安全。现场控制的HMI(人机界面)是用西门子TP270组态设计的,可以实现本地操作如报警、记录、打印、参数的读取等。还能在控制室实现对冷却系统、电源、电子管的各极偏置、以及激励的远程操作;并且能在处于控制室的工业PC的HMI中显示系统的运行状态、加速电压(D电压)等相关参数。
2.1、控制系统的硬件配置
为实现以上要求,该系统采用了如图3所示的结构。现场以西门子S7-300 PLC和触摸屏TP270作为高频发射机的本地控制器和人机接口,然后经Ethernet和交换机接入已有的控制网络,最后通过以太网卡连到控制室工控机,完成远程控制。

图3:系统结构和S7-300PLC配置图
系统中所采用的PLC的配置如图3所示的配置。电源模块是PS305,能提供DC24V的电压和DC5A的电流。CPU 是313-2DP,此CPU模块自带32点DI/DO,而且有两路硬件产生最高频率为30KHZ的脉冲,以满足系统中脉冲调制和拖动槽路中步进电机所需的脉冲。采用SM338 模块读取通过SSI总线传来的电机绝对位置编码数据。为了便于通信,配置了通讯处理器CP3413-1模块,可以直接用双绞线与交换机SWITCH相连接入已有的控制网络。此外为了产生高精度的模拟量控制信号,采用了16位精度的SM332模块。采样信号都是4-20mA的信号,系统配置了SM331模拟量模块,以完成参数的测量。
2.2、槽路微调电容的控制
当调节激励以改变发射机输出能量即改变D电压时,需同时改变微调电容,使耦合网络匹配,以减小反射系数[2] 。对微调电容的控制采用了如图4所示的闭环控制结构。当PLC收到来自本地TP270触摸屏的动作信号(本地控制模式);或者收到来自Wincc的动作信号(远程控制模式)时,就调用相应的功能块FC,产生脉冲和方向信号,经驱动器放大,拖动步进电机,改变电容板间距离,从而实现对电容容值的改变和耦合网络的匹配。 其中位置传感器采用的是SICK的ATM60 SSI绝对位置编码器,电容板的位置编码数据以SSI协议的格式,传送给S7-300的SM338 模块,通过Ethernet上传给处于控制室的工业PC,在Wincc组态的HMI中显示;同时通过Profibus把位置编码数据传给本地的触摸屏TP270,在Protool组态的本地人机界面中显示。

图4:槽路微调电容拖动控制简图
2.3、调理电路
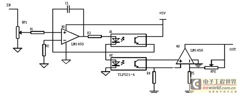
为保证发射机各个系统参数的监测,采用了如图5所示的以TP521为核心的光隔离模拟测量调理电路[3],只要调节图中的可变电阻,并适当的设置SM331模块的系数因子,就能实现参数的准确测量;并在组态的HMI中显示,达到发射机参数远程监控的目的。

图5:参数测量调理电路
3、软件设计
系统的软件设计主要包括PLC软件设计、工业PC的上位的HMI设计以及本控触摸屏TP270的HMI设计。PLC的程序设计,主要实现现场的数据测量、状态监控、控制策略的判断和与上位机的Wincc数据通信。
在Wincc组态软件环境下,分别设计了发射机的操作流程图、状态监控图、参数测量显示图、参数趋势曲线图;并具有报警记录、报表生成、打印等功能。本地控制的触摸屏TP270的HMI设计是在Protool环境下组态完成的,其功能和Wincc组态的HMI大致相同。如图6所示其人机界面(HMI),分成了操作流程区域,发射机参数测量监控区域,发射机状态监控区域和功能选择区域。

图6:操作界面
Step7中程序循环组织块是OB1,通过判断来自上位工控机Wincc或触摸屏TP270的操作变量状态和PLC输入接点的状态,循环调用开关机功能块FC20,脉冲宽度调制生成块SFB49及背景数据块DB20,参数测量功能块FC21,激励信号调节功能块FC22,系统连锁保护块FC23,与DB通信的功能块FC24,整个程序结构如图7所示。当PLC加电初始化完成后,进OB1主循环块,并扫描功能块FC24实现与Wincc和TP270的通信,获取操作信息并接合PLC 的输入接点和辅助节点如M1.0,调用相应的功能块FC,完成相应的控制操作;同时把相关数据和参数状态通过FC24上传给Wincc,实现远程监控。在任何时刻系统参数出现异常,PLC都会调用连锁保护块FC23,使系统处于保护待机状态,并把故障显示到Wincc和TP270操作界面中告知系统运行者[3]。

图7:软件结构图
4、结束语
该系统采用了西门子S7-300PLC作为本地控制器,具有抗干扰能力强,运行可靠等优点。接合Profibus现场总线,以触摸屏TP270作为本地控制的人机接口设计,取代了以按钮、数码管、模拟表头等作为人机接口的方案;减少了系统的布线,简化了接口电路的设计等工作,并且具有设计简单、运行可靠、显示直观等优点。采用Wincc组态HMI,使上位机操作界面友好,状态显示直观,降低了操作难度,提高了自动化水平,节省了人力资源。
本文作者创新点:结合Profibus总线技术和触摸屏,改变了传统以按钮、数码管、模拟表头等作为人机接口的设计思路,在EMC(电磁兼容)恶劣的情况下,可靠的实现了发射机系统的控制。
上一篇:PLC控制系统在气体调节中的应用
- 芯片厂商集体“站队”英伟达,机器人这项技术要崛起?
- 兆易创新GD32G5系列 MCU:硬核实力铸就实时控制领域国产高端标杆
- 英飞凌即将亮相Embedded World 2026
- SABIC公布2025年全年财报
- Gartner:中国企业盲目复制Palantir模式将面临“苦涩教训”
- Teledyne e2v推出Perciva™ 5D相机:为工业、零售及机器人成像提供近距离无遮挡3D视觉解决方案
- 研华携手生态伙伴打造多元GMSL摄像头方案,助力AGV/人形/工业机器人加速发展
- 恩智浦与英伟达携手推出面向先进物理AI的创新方案
- QNX Hypervisor 8.0 for Safety正式发布,以确定性、经安全认证的虚拟化技术赋能Physical AI时代
- e络盟携手 Emerson 推出全新高性价比 NI PXI 系统,丰富自动化测试产品组合
- 2026 IPC电子装联大师赛在沪开幕,标准与人才共筑卓越产业
- 在工业自动化和智能家用电器设计中实现支持边缘 AI 的电机控制
- 走进智能工厂:为何智能诊断是持续运行的关键
- AVEVA剑维软件推出全生命周期数字孪生架构,在英伟达技术加速下为吉瓦级AI工厂注入智能
- ABB参加中国发展高层论坛2026年会
- 数智再创新,新质领未来 | ABB再获多项行业大奖
- 智领 Agentic 时代:Mendix 11.8 发布,开启“低代码 + AI Agent”协作新范式
- Gartner预测,在AI组合中纳入中国 LLM 和多模态模型的全球企业占比
- 意法半导体发布75V STSPIN电机驱动芯片,方便用户扩展工业电机驱动器设计




