历史上的今天
今天是:2024年12月17日(星期二)
2018年12月17日 | STM32 时钟配置之寄存器操作
2018-12-17 来源:eefocus
1 时钟
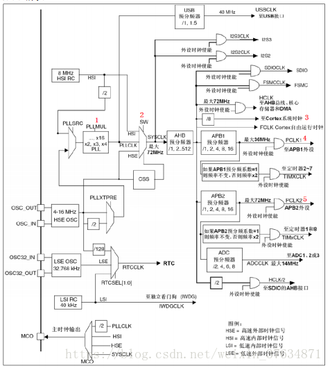
1.1时钟树
Stm32 的时钟配置必须要参考时钟树,时钟树决定了时钟的配置的路径,兼着参考RCC寄存器就可以配置不同的时钟频率了。另外STM32外部晶振推荐为8M,所以用外部时钟时最好采用推荐值。

1.2 时钟配置
程序刚启动的时候,stm32采用的为内部高速时钟,通过上图的时钟树可以发现内部8M时钟通过SW成为系统时钟。RCC_CR的复位值为0x000XX83,展开后为HSION为1,也印证了时钟默认为内部高速时钟。如果需要采用外部时钟,需要按照如下的方式配置。
1、时钟初始化,即将时钟的寄存器采用默认值。
2、开始外部时钟且外部时钟起震准备就绪。
3、设置PLLXTPRE(只能在关闭PLL时才能写入此位),可选择分频不分频。
4、设置进入PLL的源时钟(只能在关闭PLL时才能写入此位)。因为采用外部时钟所以只有一种设置。
5、设置PLL倍频系数PLLMUL(只有在PLL关闭的情况下才可被写入)。
6、开启PLL,且准备就绪。
7、设置SW,选择时钟源为系统时钟。
8、判断是否是预选的时钟为系统时钟。
注:必须在使能每个PLL之前完成PLL的配置(选择时钟源、预分频系数和倍频系数等),同时应该在它们的输入时钟稳定(就绪位)后才能使能。一旦使能了PLL,这些参数将不能再被改变。AHB,APB1,APB2。只要系统时钟确定了,他们就确定了,但是和系统是几分频需要在系统时钟开启前设置好,这个是设置项,并不是开启项。另外,由于FASH取指用的是AHB的频率,在采用不同的系统频率时,在时钟配置的时候需要延时。这里需要参考stm32的FLASH编程手册。在开启PLL时钟之前需要设置FLASH->ACR|=0x32;目的是flash的取指的稳定性需要和系统时钟构成某种关系。
1.3程序实现
如上,外部晶振为8M,系统时钟为72M的配置程序如下。
/*
@brife:this is source file for system clock
@editor:houchao
*/
#include"stm32f10x.h"
#include"System_Clock.h"
voidRCC_DeInit()
{
RCC->APB1RSTR&=(uint32_t)0x00000000;//
RCC->APB2RSTR&=(uint32_t)0X00000000;//
RCC->AHBENR&=(uint32_t)0x00000014;//
RCC->APB1ENR&=(uint32_t)0x00000000;//
RCC->APB2ENR&=(uint32_t)0x00000000;//
RCC->CR|=0X00000001;//
while(0==((RCC->CR>>1) &0x00000001));
RCC->CFGR&=(uint32_t)0XFFFFFFFE;//
while((RCC->CFGR>>2)!=1&&(RCC->CFGR>>3)==1);//
RCC->CIR&=(uint32_t)0x00000000;//
}
/*
@brife:
@editor£ºhouchao
*/
voidsystem_clock(void)
{
RCC_DeInit();
RCC->CR |= (uint32_t) 0X00010000;
while(0==((RCC->CR>>17)&0x00000001));
//APB1=DIV2;APB2=DIV1;AHB=DIV1;
RCC->CFGR=0X00000400;
RCC->CFGR &=0xfffeffff;
RCC->CFGR |=0x00007000;
RCC->CFGR|=7<<18;//
FLASH->ACR|=0x32; //FLASH 2
RCC->CR|=0x01000000; //PLLON
while(!(RCC->CR>>25));//
RCC->CFGR|=0x00000002;//
while(((RCC->CFGR>>2)&0x03)!=0x02);//
}
如上的程序在调试的过程中,发现程序下载后,单片机无法启动,经过排查程序出现在
while((RCC->CFGR>>2)!=1&&(RCC->CFGR>>3)==1);//确定内部时钟为高速时钟
当判断为 (RCC->CFGR>>2)!=1&&(RCC->CFGR>>3)==0时,程序无法跳出该语句。
该语句目的是保证单片机工作在内部时钟的频率下,仔细一看,不对呀,这条语句搞的太复杂了吧,于是化简如下:
while(((RCC->CFGR>>2)& 0x03 )!=0x00); 通过LED灯闪烁的频率证明,mcu的时钟发生切换,现在又存在另外一个问题,我们切换后的时钟,系统时钟到底是以多少的频率在跑呢?看到这里,我们发现该单片机能够将系统时钟通过配置输出到特定的单片机管脚,我们配置后,通过示波器看该管脚的波形,就知道了我们设置的系统时钟是否是我们预想的结果。
史海拾趣
|
锂离子电池具有较高的能量重量和能量体积比,无记忆效应,可重复充电次数多,使用寿命长,价格也越来越低。一个良好的充电器可使电池具有较长的寿命。利用C8051F310单片机设计的智能充电器,具有较高的测量精度,可很好的控制充电电流的大小,适时 ...… 查看全部问答> |
|
一个数字跑表程序,clk:时钟信号;clr:异步复位信号;pause:暂停信号;msh,msl:百分秒高位和低位:sh,sl:秒高位和低位;mh,ml:分高位和低位module paobiao(msh,msl,sh,sl,mh,ml,clk,clr,pause);output [3:0]msh,msl,sh,sl,mh,ml;input&nbs ...… 查看全部问答> |
|
(一)芯嵌stm32入门视频,下载地址:http://pan.baidu.com/share/link?shareid=2052956608&uk=3942664303 芯嵌stm32入门视频之一《stm32入门初探》 芯嵌stm32入门视频之二《芯嵌stm32使用指南》 芯嵌stm32入门视频之三《JLink的安装和使用》 ...… 查看全部问答> |
|
领的LPC1500的板子之后,最近才抽得空出来玩NXP,可是编程环境一直弄不出来,急死我了!!!!!!! 在官网下了 MSK 474,装好之后也破解了 在论坛里在了个例程想看下板子能不能工作,可是编译一直不通过,老是提示 ...… 查看全部问答> |




