历史上的今天
今天是:2024年12月24日(星期二)
2019年12月24日 | 基于FPGA的数字核脉冲分析器硬件设计解析
2019-12-24 来源:elecfans
多道脉冲幅度分析仪和射线能谱仪是核监测与和技术应用中常用的仪器。20世纪90年代国外就已经推出了基于高速核脉冲波形采样和数字滤波成型技术的新型多道能谱仪,使数字化成为脉冲能谱仪发展的重要方向。国内谱仪技术多年来一直停留在模拟技术水平上,数字化能谱测量技术仍处于方法研究阶段。为了满足不断增长的高性能能谱仪需求,迫切需要研制一种数字化γ能谱仪。通过核脉冲分析仪显示在显示器上的核能谱帮助人们了解核物质的放射性的程度。
1 数字多道分析仪的优势
国内很大一部分学者采用核谱仪模拟电路的方式实现脉冲堆积的处理。由于整个过程都是由模拟电路来实现,所以一直受到多种不利因素的困扰:模拟滤波成形电路有限的处理能力达不到最佳滤波的要求;模拟系统在高计数率下能量分辨率显着下降,脉冲通过率低;模拟电路固有的温漂和不易调整等特点,导致系统的稳定性、线性及对不同应用的适应性不高;在脉冲波形识别、电荷俘获效应校正等更复杂的应用场合模拟系统无法胜任。
相比来看,数字脉冲幅度分析系统的性能显着优于模拟脉冲分析器。数字分析器有以下几点优点:通过软件实现,提高了系统的稳定性与可靠性;可以利用数字信号处理方法针对输入噪声特点实现优化设计,达到最佳或准最佳滤波效果;处理速度快,反堆积能力强,相同能量分辨率下脉冲通过率更高;参数由程序控制,调整方便、简单。
2 总体设计
本方案设计了一种基于可编程门阵列的多道脉冲幅度分析器的硬件平台。图1即为总体设计框图,探测器输出的核脉冲信号经前端电路简单调理后,经单端转差分,由采样率为65 MHz的高速ADC 在FPGA 的控制下进行模/数转换,完成核脉冲的数字化,并通过数字核脉冲处理算法在FPGA内形成核能谱,核能谱数据可通过16 位并行接口传输至其他谱数据处理终端,也可通过LVDS/RS 485接口实现远程传输。特别需要注意的是,由于高速AD前置,调理电路应该满足宽带、高速,且电路参数能够动态调整的需要,以适应不同类型探测器输出的信号,从而更好地发挥数字化技术的优势。

3 具体硬件设计
3.1 前端电路
前端电路由单端转差分和高速ADC电路组成。差分电路由于其良好的抗共模干扰能力而应用广泛。由于调理电路输出的脉冲信号为单极性信号,若直接送入ADC,将损失一半的动态范围。设计中在运放中加入一个适当的偏置电压,将单极性信号转换成双极性信号后再送入ADC,以保证动态范围。将信号由单端转换成差分的同时,进行抗混叠滤波处理,完成带宽的调整 。
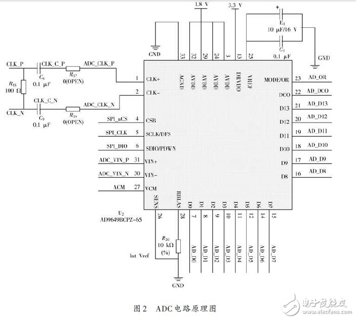
本设计使用AD9649 - 65 高速ADC 实现核脉冲的模/数转换,AD9649 为14 位并行输出的高速模/数转换器,具有功耗低、尺寸小、动态特性好等优点。当信号从探测器通过调理电路,过差分转单端电路后,以差分信号的形式进入ADC, 在差分时钟的控制下,转换成14 位数据,进入FPGA.该高速A/D 在外部FPGA 的控制下对信号进行采样。然后将采样后的数字信号送入FPGA 中实现数字核脉冲的幅度提取。图2 为A/D 转换的原理图,AD9649在差分时钟的同步下完成A/D转换,D0~D13为14个有效输出数据位。
史海拾趣
|
中国IC产业销售收入规模及增长趋势 2006-7-11 2006年第一季度,我国集成电路产业全行业共实现销售收入总额214.88亿元,同比增长54.8%。 … 查看全部问答> |
|
摘要: Linux在嵌入式领域中应用越来越广泛,已成为最有潜力的嵌入式操作系统。操作系统的移植是进行嵌入式应用开发的前提和基础。ARM Linux是一种针对ARM体系结构的Linux操作系统。本文以新一代高端嵌入式处理器PXA255为例,进行ARM Linux的移植, ...… 查看全部问答> |
|
车图 跑道 现在 要控制车子速度 通过一个舵机控制车头转动方向 转动的方向由前面的红外传感器检测到跑道的识别码得到 但是检测的识别码只可能尽量的和实际吻合但仍会有几度的误差 有时甚至会更多 程序会不停的扫描道路得到识 ...… 查看全部问答> |
|
我用的是QQ2440板子,液晶屏是FriendlyARM 8.4\'\'LCD,我将光盘自带的wince4.2的nk.bin下载后,液晶屏正常显示,但是换成wince5.0的nk.bin液晶屏却是黑屏,刚开机时能隐约看到5.0的界面,但慢慢就变黑了,哪位知道原因。对液晶屏的供电是3.3V和5V ...… 查看全部问答> |
|
你好?WIN2000下,以太网网络,双网卡热备份,也就是一个网卡坏了,另一个冗余网卡热切换,两个网卡同一个IP地址,实现方案是什么?使用哪些工具,技术?代码是什么?请问做双网卡热备份,是不是在ndis的例子PASSTHRU的代码基础上,修改即可?怎么修改?希望不 ...… 查看全部问答> |
|
我在做一块usb声卡,这是一个USB Composite Device,Firmware写完了,现在想做pc host的app,要对HID的endpoint4写数据,打开设备的时候能得到设备路径,但是无法读写,部分代码如下。 //Open the USB device char c ...… 查看全部问答> |
|
类CPdd16550中m_dwWaterMark是用来干什么的? 类CPdd16550中m_dwWaterMark是用来干什么的? 是波特率的mark呢还是安全相关的mark? 有劳各位!… 查看全部问答> |




