历史上的今天
今天是:2025年01月09日(星期四)
2020年01月09日 | 51单片机的ADC0808数字电压表设计
2020-01-09 来源:51hei
摘要
近些年来,数字电压表逐渐进入人们的视线中,它主要采取数字化测量技术。与传统的指针式仪表相比,它的功能有了进一步的完善,并且精度也有了很大的提高。数字电压表主要采用单片机和模/数转换模块,这样不仅提高了测量速度,而且抗干扰能力强、使用便捷、可扩展性强、测量准确。
本文主要采用AT89C51单片机和ADC0808芯片制作的简易数字电压表,可以采集0~5V和5~10V的模拟直流电压进行测量,其测量结果在液晶LCD1602上显示。该设计硬件电路主要有三个模块组成:A/D转换模块、数据处理模块及输出显示模块。数据处理由单片机AT89C51来完成,它主要把ADC0808传送来的数值经一定的数据处理,然后送至显示模块进行显示,同时控制显示芯片1602的工作。程序设计上有各模块初始化操作、电压档位选择和LCD1602液晶显示程序等。
系统硬件设计总体方案
1.1 设计要求
以MCS-51单片机为关键部件,制作一个简易的数字电压表。
使用双通道可选择直流电压输入,能够测量0-5V和5-10V之间的直流电压。当电压值超过5V时,选择通道2(5-10V通道)采集电压。
使用LCD1602来完成电压的液晶显示。
使用较少的元器件,尽可能降低功率损耗,同时准确、快速完成测量。
由于电压表允许过载,因此所测电压允许适当超过量程。
1.2 设计方案
总体设计电路有以下几部分组成:AT89C51单片机、A/D转换电路、液晶LCD显示电路、时钟电路、复位电路、被测电压输入电路及量程选择和报警电路。总体硬件设计框图如图1-1所示:

图1-1 硬件电路设计框图
1.3 2.
系统硬件电路设计
2.1 A/D转换模块
日常生活中的物理量都是模拟量,为了能够方便的分析各个量,就需要把模拟量转换成数字量的器件。现在越来越多的设备都需要进行模数转换,把复杂的模拟信号转换成已明白的数字信号,因此A/D转换器也得到了更深一层的研究。按照不同的A/D转换芯片的转换原理可把其分为逐次逼近行、双积分型等。其中双积分式A/D转换器抗干扰能力强、转换精度高、价格便宜。但与双积分相比,逐次逼近式A/D转换的转换速度更快,而且精度更高,它们可以与单片机系统连接,将数字量送入单片机进行分析和显示。一个n位的逐次逼近型转换器只需要比较n次,这样大大节省了时间,而且逐次逼近型转换速度快,因而在实际中得到广泛的使用。
由于ADC0808芯片采用逐次逼近式A/D转换原理,因此本设计便运用其进行模/数转换,它可以实现8路模拟信号的选择采集,而且它的转换时间为100us。此次使用的是12MHz的晶振,因此它能够提供转换的时钟即满足设计的需要。
对于n位的A/D转换器,它的分辨率是满量程输入电压和2n之比。ADC0808的满量程为5V。则其分辨率为0.02V。
ADC0808内部结构主要有8路模拟通道选择开关、地址锁存与译码器和8位A/D转换器、三态输出锁存器等构成,其引脚及连接电路如图2-1所示:

图2-1 ADC0808引脚图
由图2-1所示,其中IN0~IN7为模拟量输入通道,其输入电压范围均为0~5V。此次设计分为两通道输入分别为IN0(0-5V)和IN1(5-10V),并且采用开关K1、K2来选择。A、B、C为模拟量输入通道的选择端,是与单片机的P1相连并通过软件的编程产生控制信号。ALE、START为地址锁存允许信号和转换启动信号,它们都有单片机P3口产生控制信号。转换器的CLK由单片机的中断程序产生,主要是完成输入数据的扫描。EOC是ADC0808转换结束信号端口,只有等到EOC变为高电平,数据转换才结束。实现这个过程,就需要使用程序设计来完成。OE是输出允许信号,只有OE为低电平时,才能输出转换得到的数据。程序中先让OE为0,然后为1,这样把数据送入单片机P2口。VREF(+)、VREF(—)是芯片的电源接口。
2.2 电压输入电路
ADC0808的基准电压为+5V,所以当要测量的电压值超过5V时则需要由开关选择衰减电路,经过衰减后输入转换采集器。输入电路如图2-4所示:

图2-4 输入电路图
当要测试的电压为0~5V时,选择IN0输入,在仿真中运用滑动变阻器分压的原理产生0-5V的电压来代表实际电压。而当超过5V时则选择左边的电路,由于实际的电压变允许适当的超量程,所以图中R5和R6的电阻值分别为6k、3k,这样就把电压衰减为原来电压值的1/3,同时由于RV5分压的原理可以得到5~10V的电压来模拟实际要测试的电压值。同时其最高测量电压允许适当超过10V。这样本电压表就有两个量程即0~5V和5V~10V。需要变换量程时,由选侧开关K1、K2相互切换。由于本此设计采用手动调节电压档位的方式,因此在测量电压时应该先对被测电压进行估算,同时先由较大量程进行测量,如果值过小,再调节档位。不然不容易超量程损坏仪器。直流电压输入时,由于尖峰的出现,也就需要对输入的电压进行滤波,电容C4、C5在次的作用就是进行滤波
2.3 接口电路
对于本设计,主要的接口电路有时钟电路、复位电路、电压量程选择和报警电路。
2.4.1时钟电路
单片机89C51芯片中有一个内部时钟,其中引脚18为输入端,19为输出端引脚,这两个引脚连接一个12MHz的晶振,同时再连接两个瓷片电容,这样便提供片内相移的条件,时钟电路如图2-5所示:

图2-5 时钟电路图
由图2-4可知,晶体的振荡频率通常取取12MHz,对于11.0592MHz一般在单片机串行通信时使用。这时单片机一个时钟周期为:
(2-1)
图电容C1和C2,它们和晶振的主要作用是结合单片机内部振荡电路实现相位的180°移相,这样晶振才能够起振。同时对电路中所需的电容储电量要求不高,均为30pF。若过高或过低都会对振荡产生影响。
2.4.2 复位电路
AT89C51单片机的RST为复位引脚,复位信号高电平有效,并且其有效时间应该延续出现2个机器周期以上即可确保系统复位,复位操作完成后,RST端一直保持高电平,那么单片机就始终处于复位状态,当RST恢复低电平后单片机才能进入其他操作。单片机复位电路有几种类,本次设计主要采用手动复位电路,这样可以人为的操作,简单方便。电路如图2-6所示:

图2-6 复位电路
由上图2-6可知,只有RST端维持2个周期以上高电平才能完成复位操作。电容C3两端在单片机启动时持续充电为5V,由于按键未按下,电阻R1两端电压为0,此时RST处于低电平系统工作正常,当按键摁下时,电阻R2所在的支路导通,与C3形成一个回路,电容C3开始释放之前所充的电量,在很短的时间内,其电压值由5V变为1.0V,甚至更小些,与此同时,RST又收到高电平,这时系统自动复位。
2.4.3量程选择和报警电路
本设计由于采用双通道输入的方式,所以可以选择不同的量程,分别为0~5V和5~10V。这个操作由选择开关K1、K2来完成,但是如果K1、K2同时闭合,报警提示灯点亮。电路如图2-7所示:

图2-7 量程选择和报警电路图
2.4 LCD1602显示电路设计
本次设计中采用LCD1602作为显示器,与以前的LED数码管显示相比,其显示模块具有体积小、功耗低、显示内容丰富等优点,而且不需要外加驱动电路。同时可以满足不同的输入、移位要求,而且接口方式简单、可靠。LCD1602模块的引脚及连接电路如图2-8所示:

图2-8 LCD1602引脚
其中D0~D7数据接收端口与单片机P0口相连。E端为使能端,当它由0变为1,LCD1602才能进行读写操作,它和单片机P3.5相连,并由其输出控制信号。RS、RW是1602的读写控制端,它们分别与单片机的P3.6、P3.7相对应,这样使用LCD显示时可由单片机的程序完成控制。VDD、VSS为液晶屏的电源端口,VEE端电压信号的大小可以改变液晶屏的亮度。由于P0口作为输出口时,它没有高电平的状态所以仿真电路时需要加上拉电阻RP1,这样P0口就有高电平状态。
3.系统程序设计
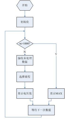
系统的主程序流程如图3-1所示:

图3-1 系统主程序流程图
本设计程序设计主要分为几个模块:初始化程序设计、A/D采样程序设计、测量参数数据处理程序设计、量程选择和报警程序设计、LCD1602显示程序设计。下面逐个介绍各个模块的程序设计。
3.1 初始化程序
所谓初始化,将利用到单片机内部各部件或扩展芯片进行初始工作状态设定,其主要负责设置定时器模式、初始设定、开中断和打开定时器等,对于液晶1602同样也要进行初始化,其中包括清除显示屏、显示开/关控制、功能设置、进入模式设置等。其中部分初始化程序如下:
w_comd(0x0c); //开显示屏,关光标;
w_comd(0x06); //字符进入模式:屏幕不动,字符后移;
ET0=1; //开定时中断;
3.2 A/D转换程序
模/数转换流程图如图3-2所示。

图3-2 A/D转换流程图
由图可知,A/D转换程序首先定义启动信号、输出允许信号、输入地址锁存信号、A/D转换结束信号及CLK时钟信号的变量。然后利用AT89C51中定时器T0的工作方式2产生CLK信号,供A/D转换器使用,START信号的上升沿启动A/D转换,等待转换结束,即EOC从0变为1,同时OE是输出使能信号端,其信号从高到低电平,输出转换数据并将其进行数值转换分别求出百、十、个位,再送入LCD进行数据显示。
3.3 LCD1602显示程序3.3.1 LCD1602初始化
液晶LCD初始化主要就是在液晶显示器的每一个寄存器的初始设置,也就是向LCD中的各个寄存器写入要设定的数据。该设计的初始化过程为先上电,然后进行判忙操作,最后再进行各个功能的设置,其中包括显示状态的设置(行、位的起始位置)、输入方式的设置。初始化过程如图3-5所示:

图3-5 LCD初始化流程图
该设计主要使用了LCD1602的读忙操作、写数据操作、写命令操作和写字符操作。其中每个操作都需要使能端RW、RS的控制信号,当RS、RW均为0的情况下,可以进行读、写操作,而读忙只有RS=0、RW=1时,才能进行此操作。LCD1602如果要显示字符,首先要写入显示字符的首地址,此次使用的是从第一行第四个字符04地址开始显示,但是液晶写数据操作时地址最高位D7必须为高电平,因此写入数据的时候应该是00000100(04H)+10000000(80H)=10000100(84H)。
4.1 显示结果及误差分析4.2.1 显示结果
当输入电压为4.55V时,显示结果如图4-1 所示,实际电压为4.54V。

图4-1 输入电压为4.55V时,LCD显示结果
当输入电压为9.97V时,显示结果如图4.2所示,实际电压为9.96V。

4.2.2 误差分析
通过对输入不同的电压进行测试,得到了仿真数据。可得出两者的对比测试表,如下表4-1所示:
表4-1 简易电压表与“标准”电压表对比测试表
从表4-1中的几组数据的分析,测试电压误差以0.01V的幅度变化。这主要是硬件本身的误差导致。由于单片机AT89C51、ADC0808数据传输端口为8,当输入电压为5.00V时,输出端口的数据为11111111(FFH),所以ADC0808的最高分辩率为0.0196V(5/255)。这就决定了电压表的最高分辩率只能到0.0196,因此测试电压通常以0.01的幅度变化。
该数字电压表所测得的电压值和标准的电压相比,大概有0-0.01V的偏差。由于硬件方面的原因,此误差只能通过硬件上的完善才能得以校正。因为该电压表设计时用的是5V的供电电源作为基准电压,所以电压可能出现误差。如果要测量大于5V的电压时,应当使用分压电路,程序中对计算结果进行调整就可以了。
通过多次的仿真和调整,此次设计的电压表的绝对误差为0~0.01V,因此本次毕业设计符合最初设计要求。
附录一 系统硬件设计总图

单片机源程序如下:
#include #define uchar unsigned char #define uint unsigned int sbit OE=P3^2; //AD数据输出控制端口 sbit EOC=P3^3; //数据转换结束由0变1 sbit START=P3^4; //AD转换启动 ALE接口 sbit CLK=P3^1; sbit rw=P3^6; //1602读写选择 sbit rs=P3^5; //1602寄存器选择端 sbit en=P3^7; // //1602读写使能端 sbit a=P1^0; //a,b,c为转换器通道选择地址 sbit b=P1^1; sbit c=P1^2; sbit d=P1^5; //报警信号端 sbit K1=P1^6; //量程选择开关 sbit K2=P1^7; uchar dis[4]={0,0,0,0}; //缓存数据处理结果 void delay(uchar i) //延时程序 { uchar n; while(i--) { for(n=0;n<250;n++) ; } } bit lcd_busy_check() //1602状态检测是否忙碌 { bit result;
上一篇:单片机恒温控制系统程序和仿真
下一篇:单片机与PC机的串口通信课程设计
史海拾趣
|
nRF401的无线数传模块应用 无线数传模块由单片射频收发芯片nRF401芯片,工作在433.92/434.33MHz频段;可方便地嵌入在各种测量和控制系统中进行无线数据传输,在车辆监控、无线抄表、无线232数据通信、计算机遥控遥测系 ...… 查看全部问答> |
|
在 startup.asm中 _OEMAddressTable: dd 80000000h, 0, 20000000h (虚拟内存0x8000 0000对应实体内存0x0000 0000 对应512MB) 在CE.bib中 NK ...… 查看全部问答> |
|
求助关于cadence画原理图中关于OFFPAGELEFT的问题 关于分页的电路连接(平坦式)中需要用到Off - page Connector, 其中有两项(或者是4项):OFFPAGELEFT-L和OFFPAGELEFT-R 我看周润景的书上写着:设置采用双向箭头,结点在左(右)的电路端口连接器 而层次式连接器Hierarchical port中有:双向 ...… 查看全部问答> |
|
请教: 当单片机向 PC 串口发串数据 windows 系统怎么知道单片机 向它发了数据呢? 是有消息触发, 还是 windows 每一定的时间去扫描串口? 谢谢!… 查看全部问答> |
|
12.1 引言 27312.2 非阻塞I/O 27312.3 记录锁 27512.3.1 历史 27612.3.2 fcntl记录锁 27612.3.3 锁的隐含继承和释放 28012.3.4 &nbs ...… 查看全部问答> |




