历史上的今天
今天是:2024年09月22日(星期日)
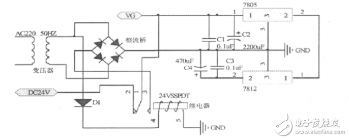
2020年09月22日 | 一种采用MSP430F2274无线充电电路设计图
2020-09-22 来源:elecfans
采用MSP430F2274超低功耗单片机作为无线传能充电器的监测控制核心,通过开关选择充电的速度,实现快速充电和常态充电功能,电能充满后给出充满提示且自动停止充电。无线充电系统主要采用电磁感应原理,通过线圈进行能量耦合实现能量的传递。系统工作时输入端将交流市电经全桥整流电路变换成直流电,或用24V直流电端直接为系统供电。当接收线圈与发射线圈靠近时,在接收线圈中产生感生电压,当接收线圈回路的谐振频率与发射频率相同时产生谐振,电压达最大值,具有最好的能量传输效果。通过2个电感线圈耦合能量,次级线圈输出的电流经接受转换电路变化成直流电为电池充电。交直流输入采用单刀双闸继电器,交流上电常开闭合,常闭打开实现交流优先,交流断电继电器断电, 常闭闭合,实现自动切换。在切换时,时间很短,C1可提供一定时间的电量,可以实现不断电切换,不影响充电。
史海拾趣
|
在target connectivity options中可以获得 设备名。 开始下载镜像的时候是正常的,传输速率在260K左右。但下载到15.3M的时候下载就停止了,接着下载中断,提示检查网络。 这个时候网络确实出了问题,本地连接已经无法操作,右键没有反应了。ipcon ...… 查看全部问答> |
|
我目前再跟几个朋友合伙一起做点开源的硬件小产品,随后就成立了一个论坛,也就是现在的armjishu.com,那时候我们在一起商量着怎么让我们的广大初学者能够更快的进入到嵌入式领域,我们琢磨了很长时间,怎么样做到,后来决定做一款嵌入式硬件产品出 ...… 查看全部问答> |
|
小弟第一次做这个比赛,还不是太懂 据说,这个比赛是自己编程序,然后下载到开发平台的芯片上运行,如果开发工具用IAR EWARM 那各种接口的驱动程序,要不要自己写? 自己写的代码是不 ...… 查看全部问答> |
|
这段时间成功的开发了中星微301H摄像头的wince驱动和视频采集程序。详见http://blog.eeworld.net/wincemobile… 查看全部问答> |




